No electrical?

2003 CHEVROLET BLAZER
128,000 MILES • 5.7L • 6 CYL • 4WD
Avatar
DIXIEMATHIS
  • MEMBER
  • 1 POST
Went to leave work, turned on ignition,dash lights came on. Turned key over, nothing. Lights went out. Connected jump cables and key was in off position,but could hear starter cranking. But no lights on dash.
Sep 29, 2019 at 2:45 AM
Advertisement
Avatar
JACOBANDNICKOLAS
  • CERTIFIED EXPERT
  • 110,175 POSTS
Welcome to 2CarPros.

The most common cause for the symptoms you described is a bad connection. Most times, it's right at the battery. The terminals get loose or corroded.

Take a look through this link and let me know if it helps. If it doesn't, let me know.

https://www.2carpros.com/articles/everything-goes-dead-when-engine-is-cranked

If you get back to me, let me know if this is an S-10 blazer or full size. You indicated a V6 but the 5.7 is a V8, so it could be either models.

Take care,
Joe
Sep 29, 2019 at 5:43 PM
Avatar
RWDANIEL3078
  • MEMBER
  • 2 POSTS
My low beam lights were not working, I found a wire that looked burnt at the wiring harness junction under the dash as I was taking this apart it sparked. I reinstalled it and checked all the fuses, turned the key it started to turnover and then just stopped. Once this happened there was no electrical power to anything, I checked all the doses again and nothing was blown. I checked the fuse link under the battery and it looks ok. Still no electrical pore to anything.
Jan 30, 2021 at 8:44 AM (Merged)
Advertisement
Avatar
HMAC300
  • CERTIFIED EXPERT
  • 48,601 POSTS

It sounds like the battery cables are dirty this guide can help us.

https://www.2carpros.com/articles/everything-goes-dead-when-engine-is-cranked

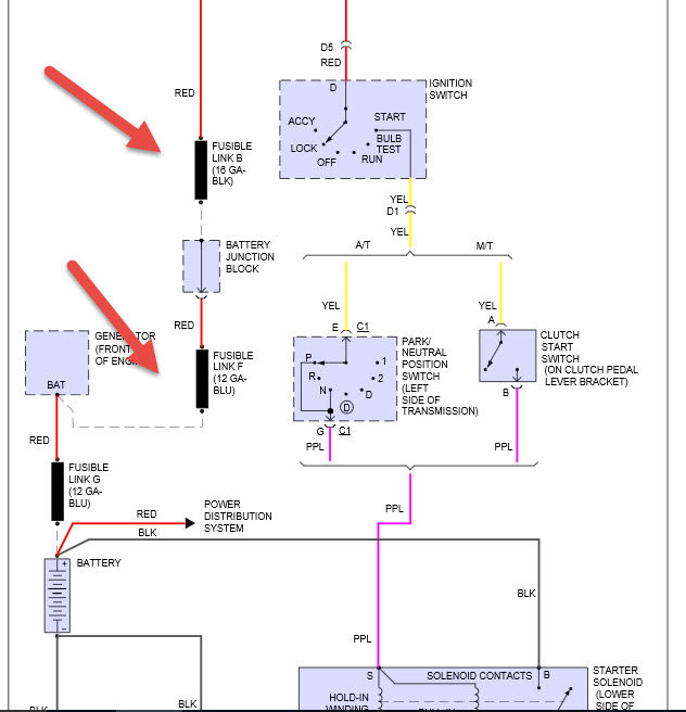
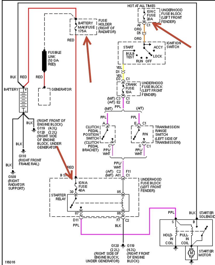
or you probably hooked the wire to the wrong place for one check the things I've pointed out in first pic second pic is where wires go to headlight switch and what fuses to check. Check out the diagrams (Below). Please let us know what happens.
Jan 30, 2021 at 8:44 AM (Merged)
Avatar
RWDANIEL3078
  • MEMBER
  • 2 POSTS
All fuses are good. The only thing that was disconnected was the harness from the junction box under the dash.
Jan 30, 2021 at 8:44 AM (Merged)
Avatar
HMAC300
  • CERTIFIED EXPERT
  • 48,601 POSTS
then make sure the junction box was connected correctly and pins are not bent going into the wrong place your problem has to be in that area.
Jan 30, 2021 at 8:44 AM (Merged)
Avatar
SWIFT
  • MEMBER
  • 1 POST
Hello, After getting my blazer back from the repair shop and driving it home, after about 2 hours the was no power to anything. When turning the key nothing happens. I tried jumping it but even with cables hooked up the car would not power up even enough to lock or unlock the doors. Can you give me a direction to look in. Thanks
Jan 30, 2021 at 8:44 AM (Merged)
Avatar
LEGITIMATE007
  • CERTIFIED EXPERT
  • 5,121 POSTS
take the old battery out and put a new one in or one that you know is good, but before that, put the car in neutral and try to start it(with your e=brake on). if not try the battery and check connections for possible corrosion
Jan 30, 2021 at 8:44 AM (Merged)
Avatar
ARCENIO
  • MEMBER
  • 1 POST
My Blazer is not getting any electricity to anything. I replaced the ignition switch and the key lock cylinder about four months ago. Even while replacing these, I had electrical power to the doors and lights, but now I have nothing. The truck was turning off when I would put it into gear before it completely wouldn't start. The battery also is new. Could it possibly be the solenoid on the starter?
Jan 30, 2021 at 8:44 AM (Merged)
Avatar
MASTERTECHTIM
  • CERTIFIED EXPERT
  • 4,750 POSTS
no. if there is no power anywhere i would suspect battery cables at the batteryor burnt fusible links at the under hood junction block, also check the power stud at the under hood fuse block. also check the ground at the engine block that the negative battery cable goes to. check wiring to the starter.
Jan 30, 2021 at 8:44 AM (Merged)
Avatar
RANDYJOBES
  • MEMBER
  • 4 POSTS
When you turn key to on position, I have no dash indicator lights and no fuel pump pressure and no daytime running lights.
Jan 30, 2021 at 8:44 AM (Merged)
Avatar
JDL
  • CERTIFIED EXPERT
  • 16,098 POSTS
Make sure battery has a full charge and all connections coming and going are clean and tight. Check fusible links and fuses for voltage, you have to use a voltage tester. You may have to check feed to and from ignition switch.
Jan 30, 2021 at 8:44 AM (Merged)
Avatar
RANDYJOBES
  • MEMBER
  • 4 POSTS
We got power to every wire we tested so far around the engine compartment.
Jan 30, 2021 at 8:44 AM (Merged)
Avatar
RANDYJOBES
  • MEMBER
  • 4 POSTS
I also noticed that during the last week, car stalled twice but started right back up and when intially starting the car would take 3-4 seconds before firing instead of 1-2 seconds as normal.
Jan 30, 2021 at 8:44 AM (Merged)
Avatar
JDL
  • CERTIFIED EXPERT
  • 16,098 POSTS
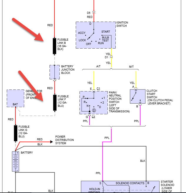
Just to add, fusible links A & B are voltage to ignition switch. Those links are at batttery junction box, my info says, left rear of engine for junction box.
Jan 30, 2021 at 8:44 AM (Merged)
Avatar
RANDYJOBES
  • MEMBER
  • 4 POSTS
Will check those and get back to you,
Jan 30, 2021 at 8:45 AM (Merged)
Avatar
JDL
  • CERTIFIED EXPERT
  • 16,098 POSTS
There should be two red wires that supply feed to ignition switch. In the diagram, voltage feed to ignition switch are on top, feed from ignition switch on bottom. Check the ignition switch wiring.
Jan 30, 2021 at 8:45 AM (Merged)
Avatar
MRKWESA
  • MEMBER
  • 1 POST
1996 chevy blazer, car has no power at all. battery is ok, no power to anything. all fuses ok. alternator was replaced 1 week ago.
Jan 30, 2021 at 8:45 AM (Merged)
Avatar
HMAC300
  • CERTIFIED EXPERT
  • 48,601 POSTS
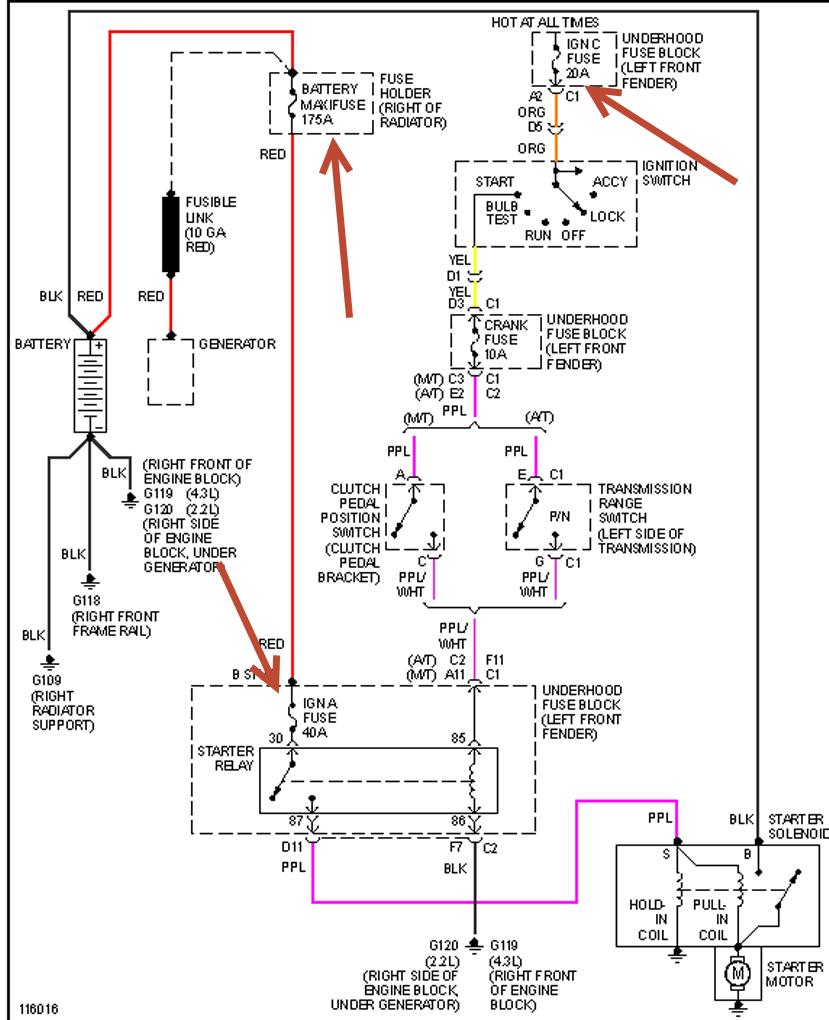
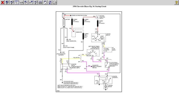
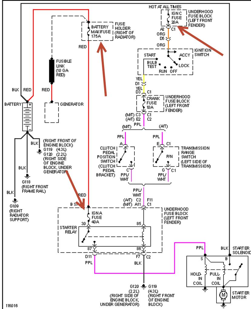
check the fusible links ( they are usuallysmaller wires connected to larger ones.) i've sent the schematic along.
Jan 30, 2021 at 8:45 AM (Merged)
Avatar
CASSIDY ANN HARRISON
  • MEMBER
  • 1 POST
my vehicle will not start. no power at all not in the dash or turn over. I have replaced the battery. however something wrong unless I unplug it when not in use it looses power and will not start and when I jump start it the wires in the top driver side smoke. any ideas? I feel like I need to replace wires that have been spliced and taped or possibly fuses? I am not sure but this girl needs some advice because it looks like I am fixing it myself.
Jan 30, 2021 at 8:45 AM (Merged)
Avatar
HMAC300
  • CERTIFIED EXPERT
  • 48,601 POSTS
check fuses and fusible link by starter first. check for damaged wires etc. if bad you need to find the circuit causing it. See link.
https://www.2carpros.com/articles/car-battery-dead-overnight
Jan 30, 2021 at 8:45 AM (Merged)
Avatar
HMAC300
  • CERTIFIED EXPERT
  • 48,601 POSTS
Shoot forgot to send picture. Sorry see picture as well.
Jan 30, 2021 at 8:45 AM (Merged)
Avatar
SETNSAIL
  • MEMBER
  • 1 POST
lights all work fine in and out, but nothing happens when key is turned, wont start,no blinkers,radio,windows etc.. i changed the ignition switch and nothing
Jan 30, 2021 at 8:45 AM (Merged)
Avatar
RASMATAZ
  • CERTIFIED EXPERT
  • 75,992 POSTS
See fusible links below-test the red wire going into the ignition switch-nothing there check fusible link Blk /16 gauge


https://www.2carpros.com/forum/automotive_pictures/12900_fusible_link_1.jpg

Jan 30, 2021 at 8:45 AM (Merged)
Avatar
CHASE CLOUSER
  • MEMBER
  • 1 POST
I can open the door and have interior light , put the key in the ignition turn to accessory and dash lights come on as do the headlights. But as soon as I go to turn the key to start everything goes dark, not even a click from the starter, and won't come back on when key is cycled it has to sit for a bit before the lights will come back on inside . I'm not even remotely good at wiring. that's why I'm here asking for some guidance. Oh yeah and battery is new it has 12.7 volts at the terminals.

Vehicle listed above is an zr2.
Feb 1, 2021 at 10:45 AM (Merged)
Avatar
JACOBANDNICKOLAS
  • CERTIFIED EXPERT
  • 110,175 POSTS
Hi,

It sounds like you have a weak connection at the battery. It could be a loose terminal or corroded. Take a look through this link and let me know if it helps:

https://www.2carpros.com/articles/everything-goes-dead-when-engine-is-cranked

Let me know.

Take care,
Joe
Feb 1, 2021 at 10:45 AM (Merged)