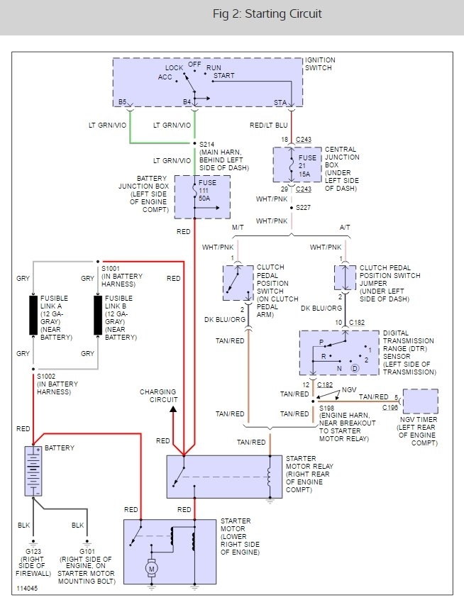
purchased this vehicle from private party. they said they had only used it twice, when the starter failed. The positive connection had so much corrosion on it I thought this was the problem. I replaced the end and tried to start it. When I turned the key to crank it, nothing. All my dash lights worked, along with the gauges etc,. nothing from the starter. I jumped across the main posts of the relay on the firewall and the starter cranked over nicely. nothing with the key, however. where do I go from here?
May 28, 2017 at 12:16 PM

