No spark on #1 and #4 of coil?

1998 FORD ESCORT
9,400 MILES • 2.0L • 4 CYL • 2WD • MANUAL
Avatar
JIMBOSLICE62
  • MEMBER
  • 3 POSTS
Been having a misfire for the lastdays, todays,today #1 & #4 had no spark from coil, changed coil still have same problem.
Apr 10, 2025 at 6:02 PM
Advertisement
Avatar
STEVE W.
  • CERTIFIED EXPERT
  • 15,113 POSTS
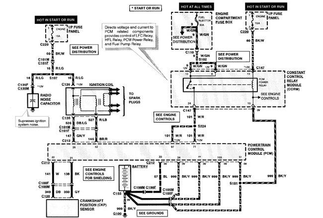
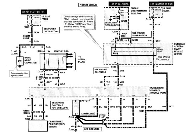
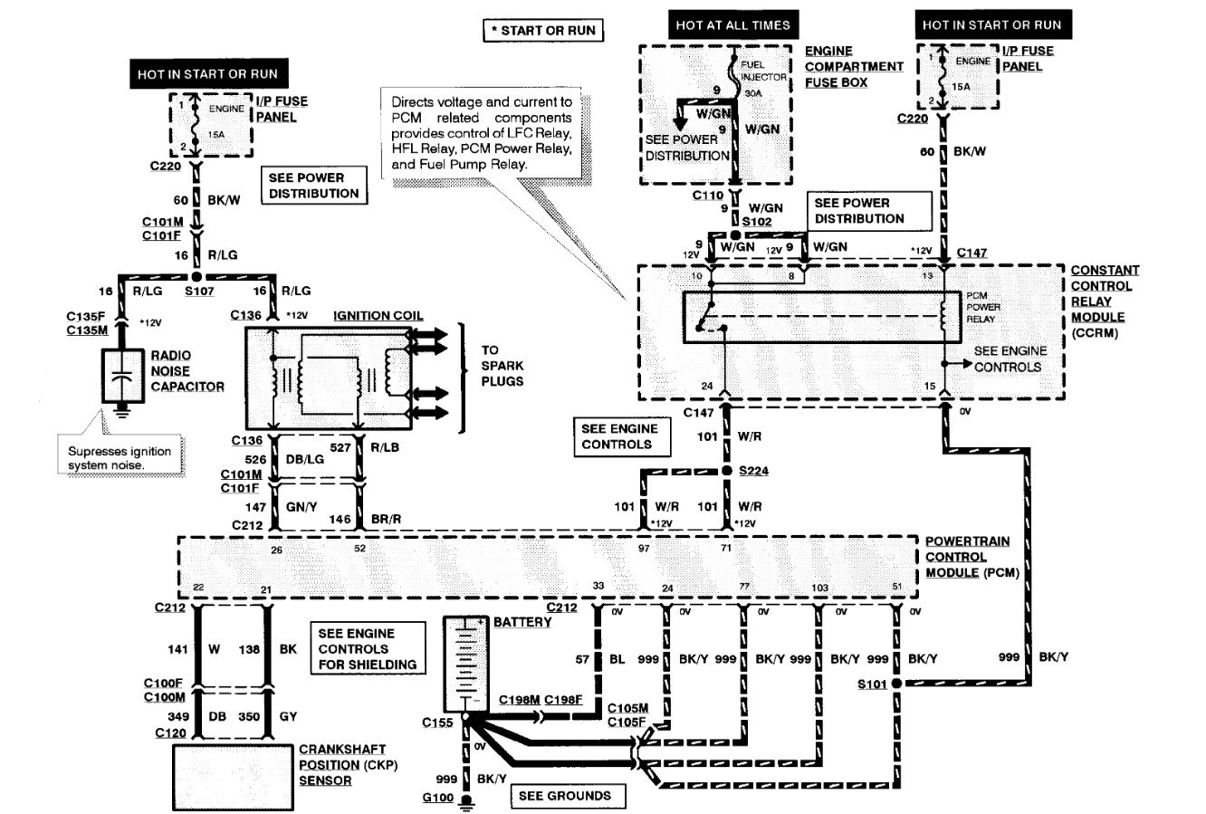
That coil is controlled directly by the PCM. Power is fed into it on the red with light green wire. Then the other 2 wires red with light blue and dark blue with light green. Fire the coil in an alternating pattern of 1 and 4 and 2 and 3 There is a connector at the coil and then one farther up the harness. For testing you only need a simple test light. Connect the clamp to battery positive. Now touch the tip to one of the outer two contacts in the coil connector, have someone turn the key and watch the light. Flashing light, the PCM has control, now try the other outside pin, light flashes, PCM has control. I suspect you only have one that will flash.
Now you need to use a back probe lead at the PCM to do the same test and see if there is control at the PCM on the two leads at pins 26 and 52. If there is no flash on one of them at the PCM then you need to replace the powertrain module.

Apr 10, 2025 at 7:30 PM