No spark, no start?

1992 GMC C1500
73,500 MILES • 4.3L • 6 CYL • 2WD • AUTOMATIC
Avatar
D1VBYZER0
  • MEMBER
  • 6 POSTS
Last week the truck started, and I drove it for a short drive after new plugs and wires. Next day, wouldn’t start. No spark from the coil. Replaced the coil (it was original). Also did the cap and rotor because I had them. Still no spark. Replaced the ICM. Nothing.

Battery was super low at this point after all the failed starts. Fast forward to today. Jump pack on it, first crank it starts right up. I think to myself great - the battery must have been too low. No biggie.

Idle the truck for 30. Turn it off, starts right up. Perfect. Head out for a quick errand. Come back to the truck in the lot. It won’t start.

Hasn’t started since. Towed it home. Back to no spark off the coil.

I can hear the fuel pump before cranking every time. I even put gas in it ffs.

Please help. I’m a novice and reaching the end of my rope.

Edit: Tank, fuel pump, filter, and rear lines were replaced last year because they were rusted out.
Nov 19, 2023 at 5:53 PM
Advertisement
Avatar
JACOBANDNICKOLAS
  • CERTIFIED EXPERT
  • 110,175 POSTS
Hi,

The first thing I need you to do is check for diagnostic trouble codes. This vehicle has an OBD1 system, and it doesn't require a scan tool to retrieve codes. All you need is a short jumper wire or even a paper clip. Follow the directions in this link and let me know what you find:

https://www.2carpros.com/articles/buick-cadillac-chevy-gmc-oldsmobile-pontiac-gm-1983-1995-obd1-code-definitions-and-retrieval-method

Let me know what you find.

Joe
Nov 19, 2023 at 9:32 PM
Avatar
D1VBYZER0
  • MEMBER
  • 6 POSTS
No codes. Apologies, I did check this once I got it back here.
Nov 20, 2023 at 4:41 AM
Advertisement
Avatar
JACOBANDNICKOLAS
  • CERTIFIED EXPERT
  • 110,175 POSTS
Hi,

Let's check a couple of things. First, make sure the distributor rotor is turning when the engine is cranked.

Next, have you checked if the ignition coil is getting power when the key is in both the on and start positions? If not, do that.

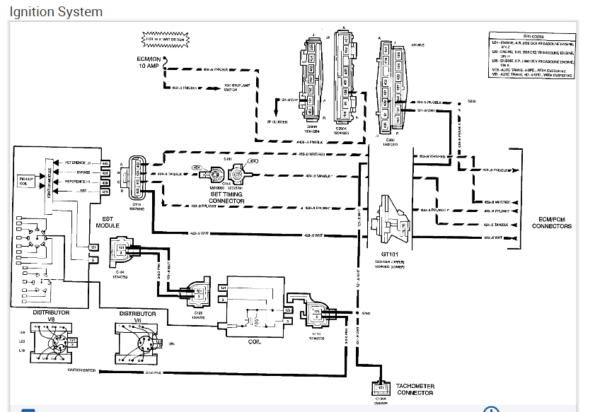
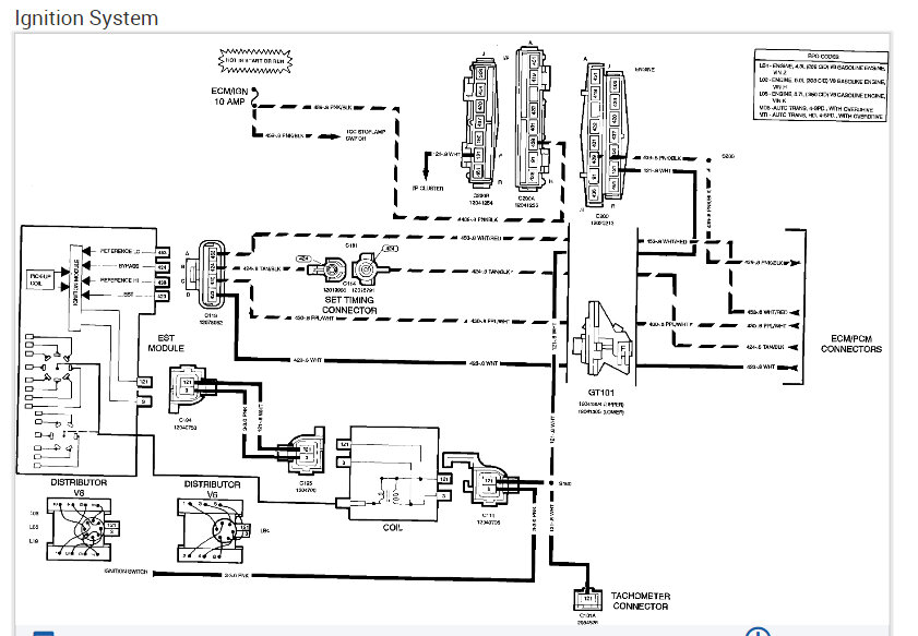
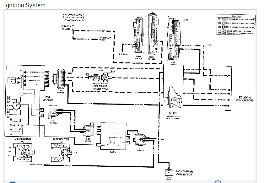
Also, we need to make sure the pick-up coil is working. I attached the directions for testing it below. Note that I also attached the wiring schematic so that you would have a reference. The only one I have is the OEM schematic, so it is a little difficult to follow. Let me know if you have questions.

Let me know what you find.

Joe

See pics below.
Nov 20, 2023 at 6:39 PM
Avatar
D1VBYZER0
  • MEMBER
  • 6 POSTS
Thanks for the reply. I'll work on checking all of these items.
Nov 21, 2023 at 4:54 AM
Avatar
JACOBANDNICKOLAS
  • CERTIFIED EXPERT
  • 110,175 POSTS
Hi,

No problem whatsoever. If you have a chance, let me know what you find. I'm interested in knowing.

Take care and Happy Thanksgiving.

Joe
Nov 21, 2023 at 8:19 PM
Avatar
D1VBYZER0
  • MEMBER
  • 6 POSTS
Joe,

I hope you had a great holiday – finally got some time to do these tests. The rotor is turning as expected. I'm getting power to the coil testing via the tach connector on the harness. I also back probed the pink connector to a test light and didn't see any pulsing as the truck was cranked.

Checking the pick-up coil resistance, and it was all over the place. I think it's safe to say it's a faulty pick-up coil. I couldn't get a consistent reading off my meter any time I've checked it (even without bending the harness).

Safe to also say, the distributor is original to the truck, so I'll probably just replace the whole assembly – I can only imagine the wear on that gear.

If you have any other ideas or thoughts, I'd love to hear them. Thanks so much for your help!
Dec 2, 2023 at 7:51 AM
Avatar
JACOBANDNICKOLAS
  • CERTIFIED EXPERT
  • 110,175 POSTS
Hi,

It does sound like that is the issue. I don't know if you want to replace the pick up itself, but I attached the directions below if you change your mind.

If you have a chance, let me know how things turn out or if I can be of more help.

Take care,

Joe

See pics below.
Dec 2, 2023 at 7:27 PM