No spark, no pulse, no fuel pump, no start

1994 MAZDA B3000
175,000 MILES • 3.0L • 6 CYL • 2WD • AUTOMATIC
Avatar
JIMFREY1968
  • MEMBER
  • 6 POSTS
Truck has no spark, no injector pulse, no fuel pump, there is battery voltage to coil. No voltage at injector plug. No voltage at inertia switch. No voltage to EEC relay. There is battery voltage to pump relay. So what should I check next? Oh yeah, all fuses are good.
Jun 15, 2018 at 12:24 AM
Advertisement
Avatar
JACOBANDNICKOLAS
  • CERTIFIED EXPERT
  • 110,175 POSTS
Hi and thanks for using 2carpros.com

There is a main power relay that can cause this. Here is a description of the component:

DESCRIPTION AND OPERATION
PURPOSE
To supply the Powertrain Control Module (PCM) and its output devices with battery current.
OPERATION
When the ignition switch is turned on, the normally open contact points of the relay close and supply power to the PCM.
The relay is located in the relay box under the hood. Here are the directions for checking it.
COMPONENT
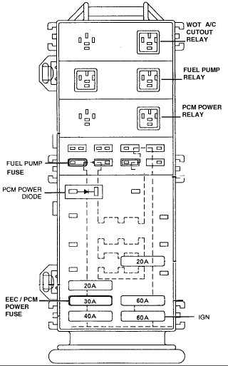
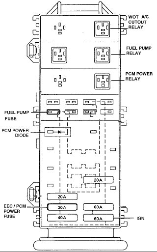
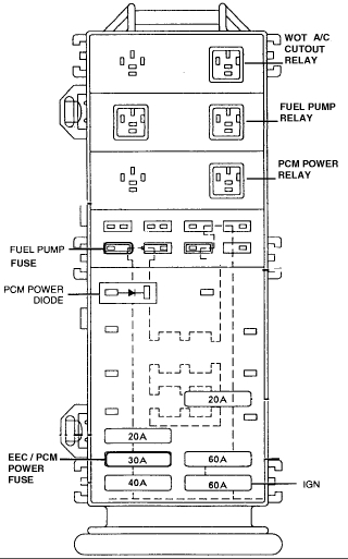
View: Main Fuse/Relay Box (Power Distribution Box)
INSPECTION
Remove the Powertrain Control Module (PCM) power relay from the main fuse box.
Check Continuity Between Terminals 30-87
Apply battery voltage (B+) to terminal 85, then ground terminal 86. Check for continuity between terminals 30 and 87 of the relay.
It not as specified, replace the PCM power relay.

______________________________________________________

As far as your symptoms, this is where I would recommend starting. If the relay fails, it will shut the vehicle down.

Let me know if this helps or if you have other questions.

Take care,
Joe
Jun 16, 2018 at 8:27 PM
Avatar
JIMFREY1968
  • MEMBER
  • 6 POSTS
Okay man, well I definitely appreciate the time and help. Here is where I am at now; there is no key on voltage to the EEC relay the constant twelve is there. So where should I look now?
Jun 17, 2018 at 5:02 AM
Advertisement
Avatar
JACOBANDNICKOLAS
  • CERTIFIED EXPERT
  • 110,175 POSTS
Hi again. Have you checked the relay? The power to the EEC comes from that relay. You have me confused. You say there is no voltage but there is constant 12 volts. Can you explain?
Jun 17, 2018 at 7:15 PM
Avatar
JIMFREY1968
  • MEMBER
  • 6 POSTS
The yellow wires that go to the relay are supposed to be constant twelve volts and that is correct it is working. The one that is supposed to be switched which key on twelve volts never gets a key on twelve volts and I cannot find where the issue might be so therefore since the key on twelve volts never comes on then that relay never tells the coil the fuel pump the injectors or anything else to work.
Jun 17, 2018 at 9:53 PM
Avatar
JIMFREY1968
  • MEMBER
  • 6 POSTS
I am speaking of the EEC relay.
Jun 17, 2018 at 9:55 PM