No spark, no power to pump or coil

1997 DODGE DAKOTA
131,000 MILES • 5.2L • V8 • 4WD • AUTOMATIC
Avatar
SHERMAND34
  • MEMBER
  • 2 POSTS
I rebuilt my engine and transmission over the fall. Got it all together. Hit the key and started up. I heard a rubbing noise around transmission so figured a problem. Unhooked everything for transmission to take it out. Found the plate between engine and transmission got bent putting it in and was rubbing. That’s not my problem now though. In the midst of going to remove transmission my son in laws truck fuel pump went out. He didn’t have the extra money for one so I took mine out and gave him. Month goes by and I get around to putting mine all back together and put new fuel pump in. Hit the key and wouldn’t start. Tested pump and it’s good. Tested wire plug to pump and no power. Talked to couple guys that asked if I had spark. I hadn’t checked since it ran. Tonight I checked. No spark. No power to the coil. Fuel gauge doesn’t work either. Help!! I have over $5,000.00 in the motor and transmission, and about to light it up. Any help would be appreciated.

Thanks,
Dennis
Apr 14, 2019 at 7:34 PM
Advertisement
Avatar
CARADIODOC
  • CERTIFIED EXPERT
  • 34,306 POSTS
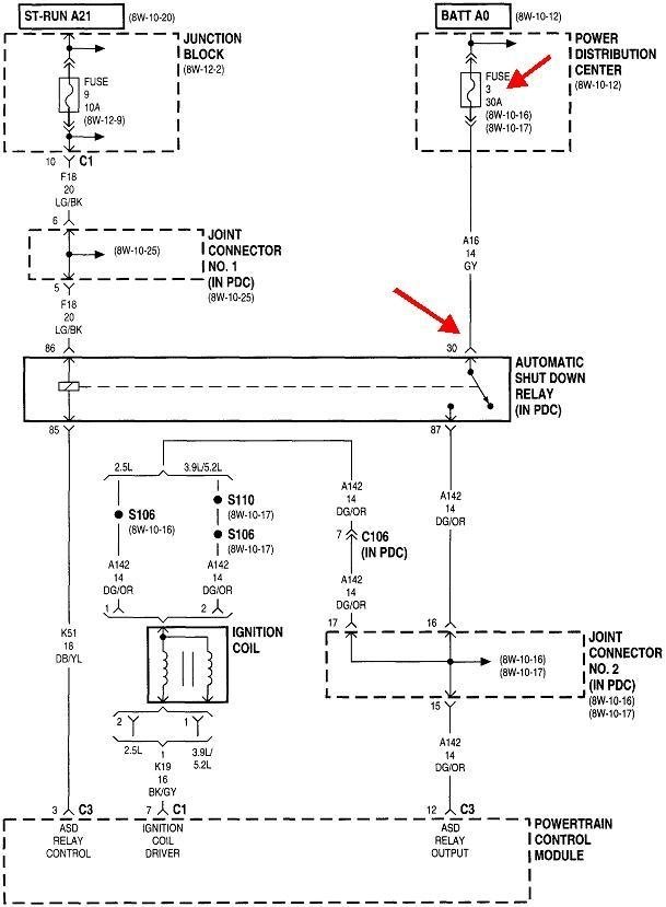
This is fairly common except for the fuel gauge, so lets start with the basics. I'll have to come back and explain how the system works, but in the meantime, find the dark green/orange wire at the ignition coil or at any injector. Measure the voltage there with a test light by back-probing the connector through the rubber seal. You should see the test light turn on for one second when you turn on the ignition switch. You should also hear the fuel pump hum for that one second

What is important is that 12 volts must come back during engine rotation, (cranking or running). If it doesn't, the Engine Computer is not getting a signal from the camshaft position sensor or the crankshaft position sensor. Given the transmission work, the crank sensor is the better suspect, especially if it wasn't removed before removing the transmission.

Let me know what you find.
Apr 14, 2019 at 8:15 PM
Avatar
SHERMAND34
  • MEMBER
  • 2 POSTS
I got nothing. Power on with key Lights work, heater blower works and that’s it. I have no power to the coil, cam or crank sensor as well as fuel pump.
Apr 15, 2019 at 6:39 PM
Advertisement
Avatar
CARADIODOC
  • CERTIFIED EXPERT
  • 34,306 POSTS
Not even for one second when turning on the ignition switch? If you checked that with a digital voltmeter, you probably missed it. They don't respond fast enough. You need to use a test light for this. If it's still missing, remove the automatic shutdown relay from its socket, then lightly probe each terminal in that socket. You should find 12 volts on one of them all the time. If that is missing, a fuse is blown.

I found the layout for the under-hood fuse box. Wouldn't ya know it; they forgot to number some of the fuses. If you can figure out the numbering of the missing ten fuses by their current ratings, let me know and I'll add that to the drawing.
Apr 16, 2019 at 8:53 PM
Avatar
SHERMAND34
  • MEMBER
  • 2 POSTS
I have constant power to fuel relay and automatic shutdown relay in pin 30. Rechecked all fuses but still nothing. Now the blue wire on the fuel pump plug has 1.76 volts.
Apr 17, 2019 at 11:23 AM
Avatar
CARADIODOC
  • CERTIFIED EXPERT
  • 34,306 POSTS
Okay; put the ASD relay back in, and recheck at the ignition coil or an injector on the dark green / orange wire, and be sure to use a test light, not a voltmeter. The test light must turn on for one second when you turn on the ignition switch. If it doesn't, do that again and feel if that relay is clicking. That may tell us which circuit we need to look at, the one that controls the relay or the one the relay turns on and off.

Switch the ASD relay with one of the other ones like it, like the AC compressor clutch relay or the starter relay, and see what happens.
Apr 17, 2019 at 2:22 PM
Avatar
SPARKST1311
  • MEMBER
  • 1 POST
Did you ever figure this no spark, no fuel issue out? I’m having the same issue, happened after my buddy replaced my main relay with a jumper wire. ever since key on have power to relays and to the coil but nothing out.
Nov 16, 2020 at 8:55 PM
Avatar
CARADIODOC
  • CERTIFIED EXPERT
  • 34,306 POSTS
Which coil, the ignition coil or the coil inside the ASD relay?

What are you referring to with, "nothing out"? When and where are you looking for voltage? Is this during cranking, for the first one second after turning on the ignition switch, or any time the ignition switch is on?

By "main relay" which one are you referring to, the automatic shutdown, (ASD) relay or the fuel pump relay? Why was it bypassed, and do you remember which terminals were connected together? Here's a drawing that can help with terminal identification.
Nov 17, 2020 at 2:50 PM