No spark, no fuel pump working

1994 DODGE RAM
170,000 MILES • 5.2L • V8 • 4WD • AUTOMATIC
Avatar
BOBBYAMY123
  • MEMBER
  • 4 POSTS
Vehicle turns over, but there's no spark and the fuel pump is not turning on. Replaced, crank sensor, ignition pick up, cap, rotor. I put a rebuilt transmission in last month. Ran great. I cleaned the throttle body out with carburetor cleaner, and it ran great. I went out the next morning and it would not start.
May 9, 2022 at 2:21 PM
Advertisement
Avatar
JACOBANDNICKOLAS
  • CERTIFIED EXPERT
  • 110,175 POSTS
Hi,

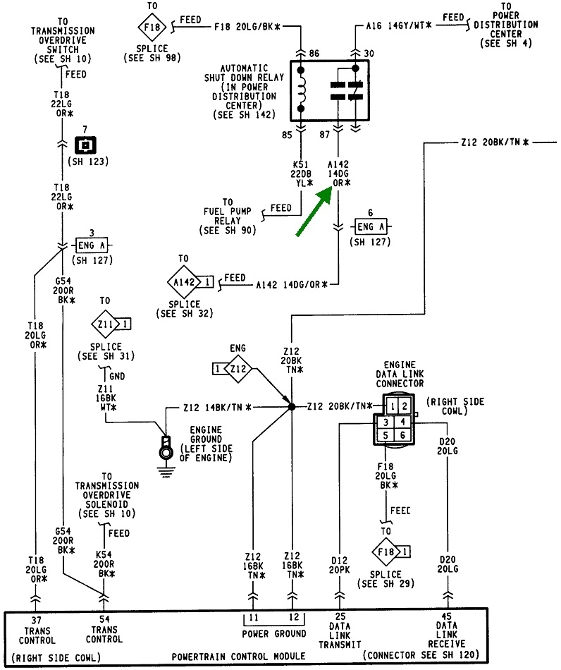
Have you checked the automatic shutdown relay (ASD)? That could be turning things off.

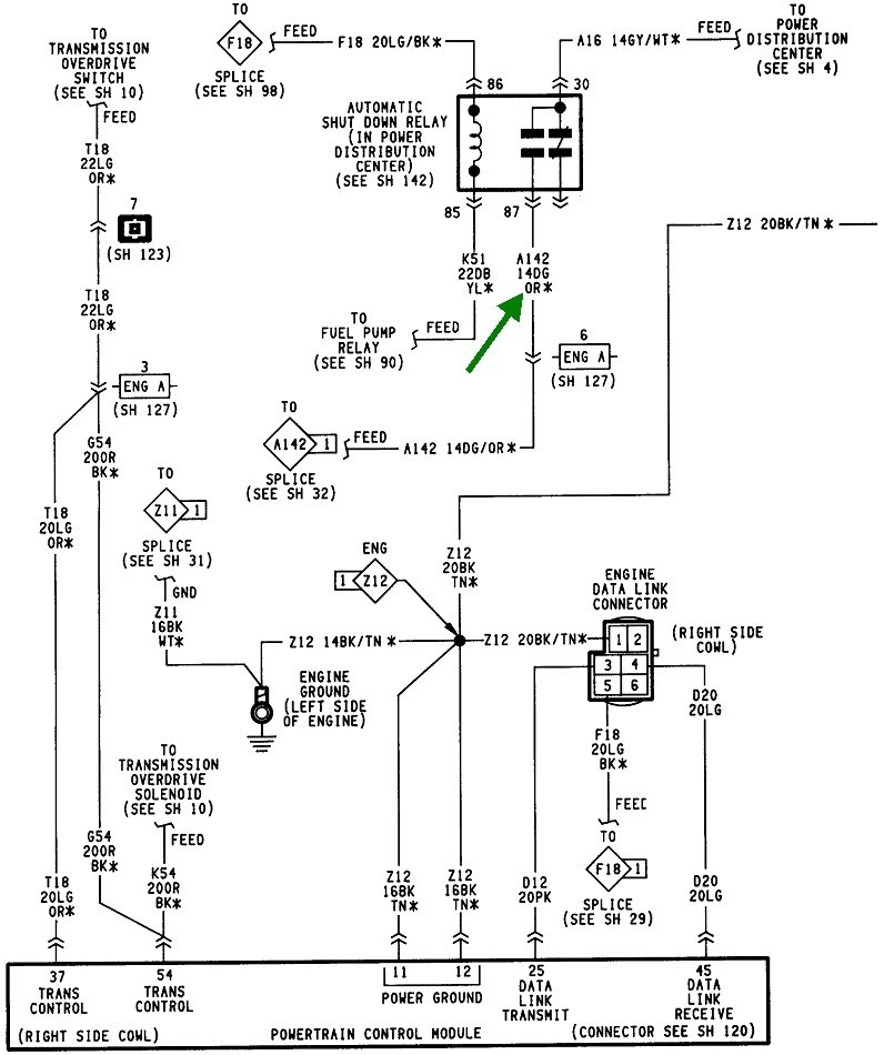
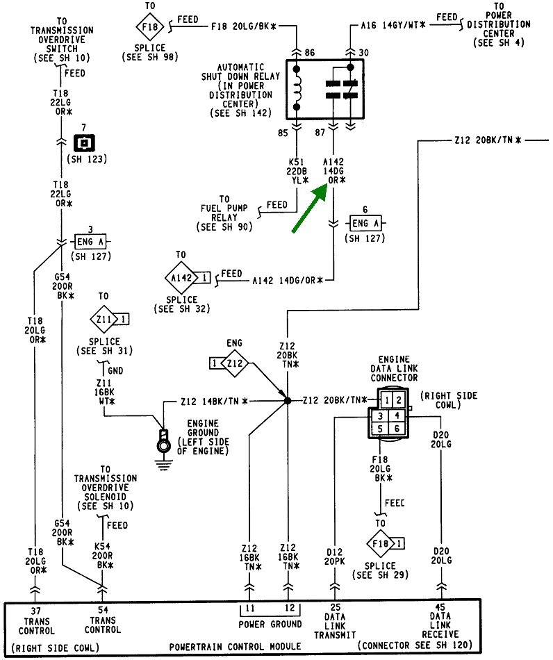
The ASD relay is located in the engine compartment. It is used to connect oxygen sensor heater element, ignition coil, alternator field winding, and fuel injectors to 12 volts + power supply. If it is not actuated, you won't have spark or fuel.

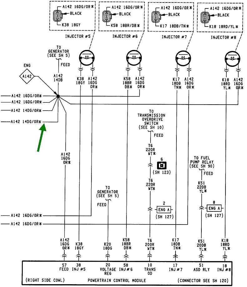
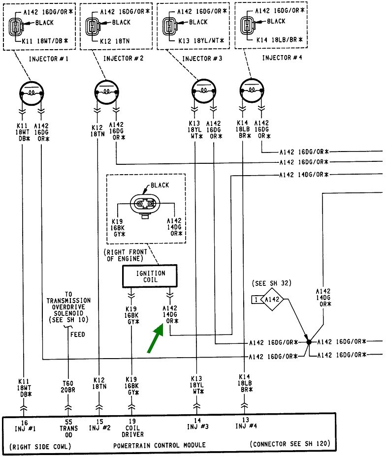
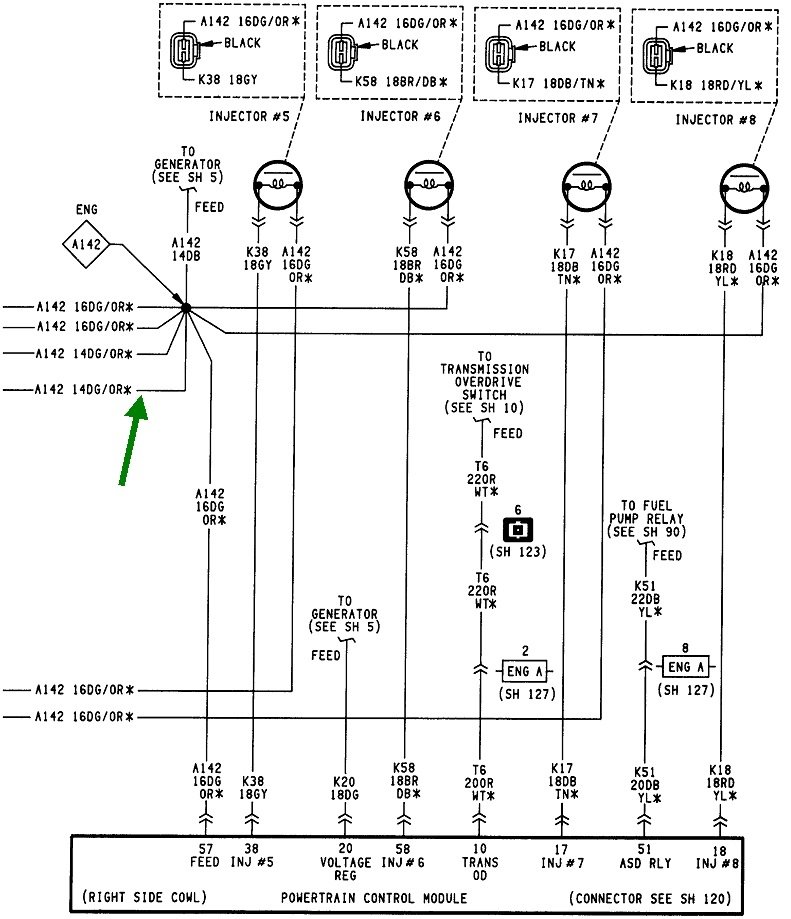
I attached a pic below showing the ASD relay. It is under the hood in the fuse box on the driver's side.

The last three pics are the directions for testing the ASD. Do this and let me know the results. Additionally, here is a link you may also find helpful:

https://www.2carpros.com/articles/how-to-check-an-electrical-relay-and-wiring-control-circuit

Let me know what you find.

Joe

See pics below.
May 9, 2022 at 7:45 PM
Avatar
CARADIODOC
  • CERTIFIED EXPERT
  • 34,306 POSTS
Are you saying the fuel pump isn't running during cranking or at any time? It can be hard to hear, but it should still run for one second when you turn on the ignition switch.

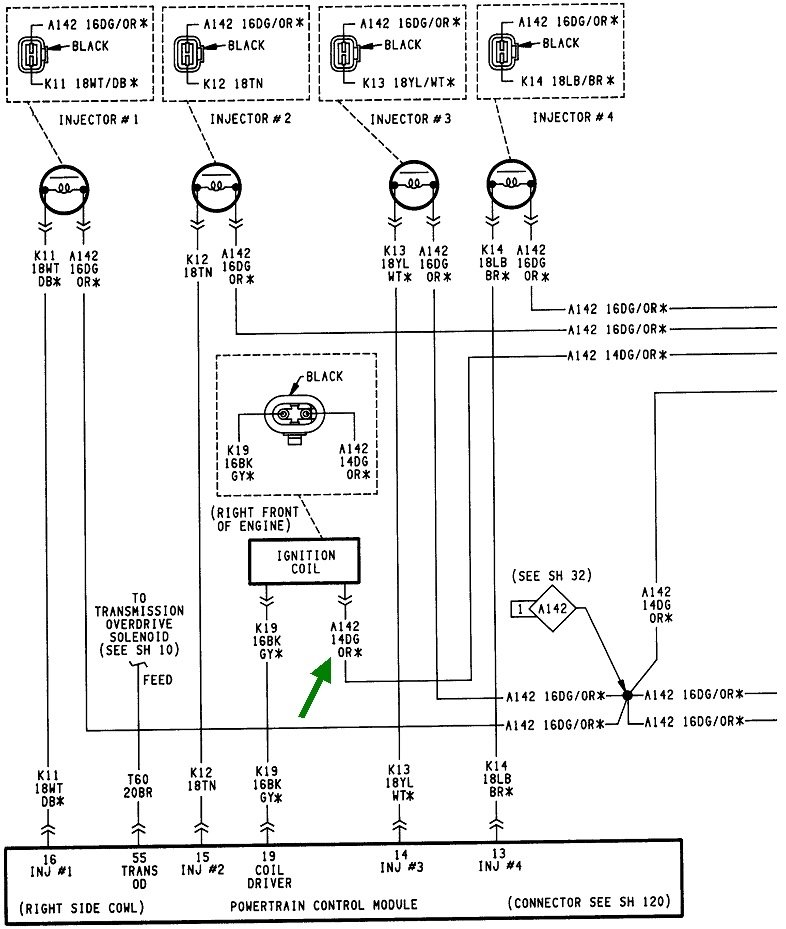
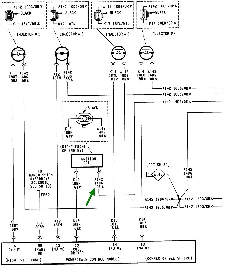
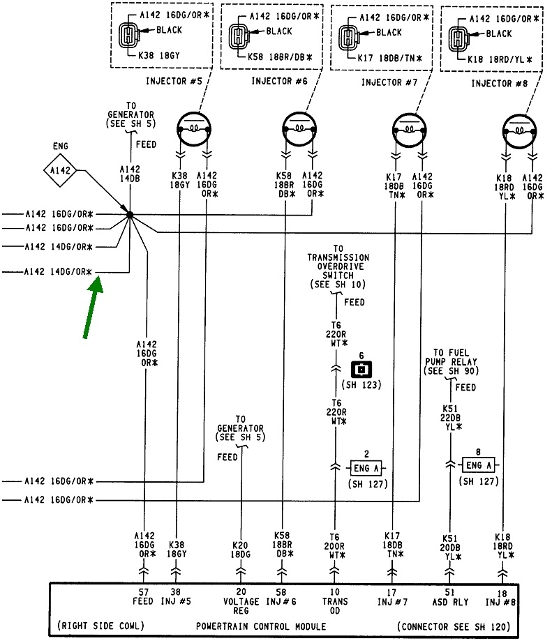
The best place to start is by observing the action of the automatic shutdown, (ASD) relay. You can test at any wire that is the same color at every injector, the ignition coil, or even the two smaller terminals on the back of the alternator. A test light works best for this. Digital meters respond too slowly at times. Look for the dark green / orange wires. Back-probe any one of them through the rubber seal alongside the wire. You should see the test light turn on full brightness for one second when you turn on the ignition switch. If you do not, we have to look at the fuse feeding that circuit. I'll search for the diagram if we need it and post that for you.

If the test light does turn on for one second, watch if it turns back on during engine rotation, cranking in this case. If it does not, we have to look at the crankshaft position sensor and the camshaft position sensor in the distributor. Don't rely on the lack of a related diagnostic fault code to determine if they're working. Often the Engine Computer needs more time to detect a missing signal than just from cranking the engine. They usually have to see the signal missing while a stalled engine is coasting to a stop. By far the best way to check these sensors is to use a scanner to view live sensor data during cranking. I have a Chrysler DRB3 for all of my vehicles. It shows each sensor with a "No" or "Present" during cranking. Aftermarket scanners have a similar method of showing that.

If the scanner shows a sensor signal is missing, we can dig into that further. Given the recent history of the transmission, a cracked or broken crankshaft position sensor is the best suspect at this point. They have to be removed before the transmission is removed or replaced.

I posted these diagrams only to show the various places to find the dark green / orange wire. There are seven more diagrams for the engine controls that I can post if you need them. Let me know what you find up to this point, then we'll figure out where to go next.
May 9, 2022 at 8:15 PM
Advertisement
Avatar
CARADIODOC
  • CERTIFIED EXPERT
  • 34,306 POSTS
Hi Joe. I don't know why, but your reply didn't show up until after I posted mine. I'll be on the side in case you need my wondrous wisdom.
May 9, 2022 at 8:17 PM
Avatar
BOBBYAMY123
  • MEMBER
  • 4 POSTS
Wow, thank you for all the help. This truck is my life. Fuse number 9, engine fuse keeps shorting out. Trying to figure out what it controls.
May 11, 2022 at 3:35 PM
Avatar
JACOBANDNICKOLAS
  • CERTIFIED EXPERT
  • 110,175 POSTS
No problem whatsoever, Randy.

As far as fuse 9, it is related to the ASD I mentioned originally. What I need you to do is this. Remove the ASD and see if the fuse still fails. If it doesn't, then we know the problem is between the relay and what it powers. If it fails, then we have a short between the fuse and relay.

Let us know what you find.

Take care,

Joe

See pic below.
May 11, 2022 at 8:00 PM
Avatar
BOBBYAMY123
  • MEMBER
  • 4 POSTS
Okay, everyone, this is what i did. Your info was very helpful and i could not have done it without you. I did get some help from a great friend. I pulled all the fuses but the engine fuse, and pulled all the relays, turned the key and the fuse still blew, logically, everything that fuse controls, is unplugged but 2 things. So, EGR, and overdrive solenoids. I unplugged the overdrive solenoid, turned the key and the fuse did not blow. So, i put all the relays and fuses back in, with the overdrive solenoid unplugged. The truck started right away. The help y'all gave was awesome. The schematics helped bigtime! Now, i hardly ever use overdrive anyways, only when pulling a trailer. But it's a push button Overdrive. i went to push the button in, and it would not click in, like it was defective. i hope that's the problem. I just had the transmission rebuilt just over a month ago. Hope it's not the solenoid.
May 11, 2022 at 8:26 PM
Avatar
JACOBANDNICKOLAS
  • CERTIFIED EXPERT
  • 110,175 POSTS
Hi,

First, you are very welcome. I'm glad to know you found the issue. Since you mentioned the transmission was recently rebuilt, make sure there are no issues with the connector itself.

Regardless, take care, and please feel free to come back anytime in the future.

Joe
May 11, 2022 at 9:18 PM
Avatar
CARADIODOC
  • CERTIFIED EXPERT
  • 34,306 POSTS
If I'm not mistaken, it sounds like you have the overdrive backward when you said you only use it when pulling a trailer. Do you mean you only use the switch when pulling a trailer? It should be you never touch the switch except when you're pulling a heavy trailer.

While at the dealership in the '90s, I wanted the owner to go with me on a test drive to identify the cause of a noise. Soon as I started the engine, she told me to press the overdrive switch. When I questioned her, she said she was told when she bought the van to always press that switch each time she drove it. She had been traveling all over the country to numerous doll shows, always in third gear, for years. Imagine how much better fuel mileage she got after I explained what the overdrive was for.
May 12, 2022 at 1:38 PM
Avatar
BOBBYAMY123
  • MEMBER
  • 4 POSTS
Yes, i get what you are saying. I may use it more when it's fixed. Until then. i have tons of metal to move before the market crashes. Thank you for the insight.
May 12, 2022 at 3:52 PM