No spark from coil

1999 CHEVROLET TRUCK
55,000 MILES • 5.7L • V8 • 2WD • AUTOMATIC
Avatar
  • MEMBER
  • 1 POST
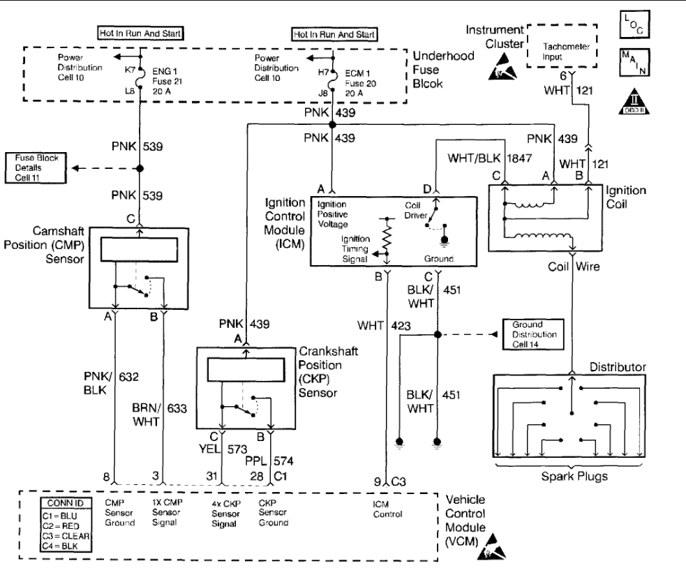
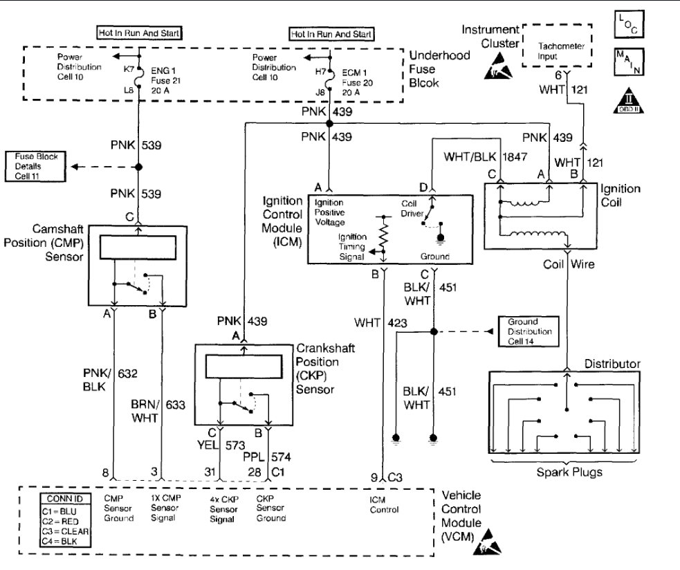
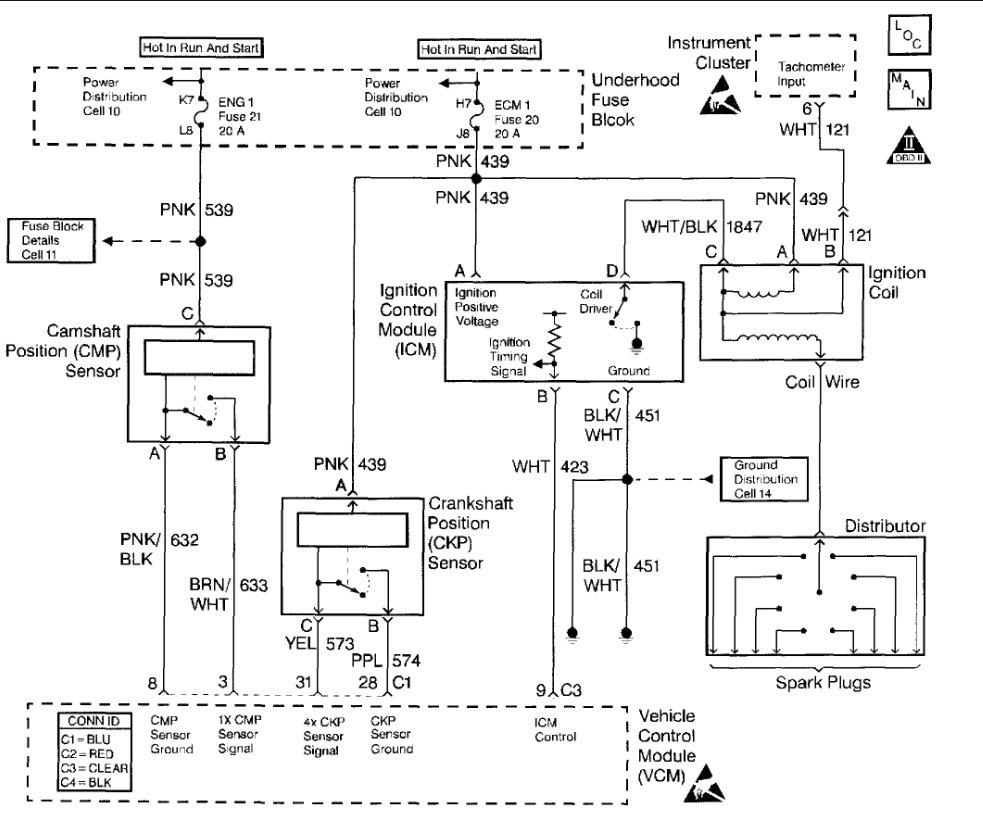
Cranks but will not start. Have fuel pressure. Replaced crank sensor, oil sender, ignition coil, ignition module, fuel pump relay, distributor module. Still have no power coming out of coil.
Jul 22, 2018 at 2:30 PM
Advertisement
Avatar
ROL*S.
  • CERTIFIED EXPERT
  • 61 POSTS
Hi offduty,
Did you happen to check for codes with a scanner? Or check fuses, #20 and #21 with key in run to make sure there is decent battery voltage coming through. If fuses are okay with decent voltage, try to unplug the tachometer signal wire that attaches to the coil. It has a separate one wire connector at coil with the possibility of a short circuit. So if the fuses check out okay and the tachometer wire is not shorted, you need to do the ignition diagnosis that is added.
Jul 25, 2018 at 6:03 AM