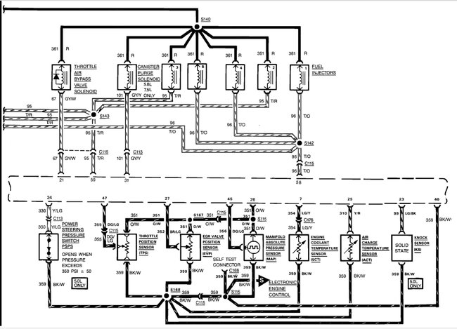
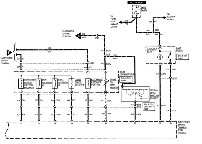
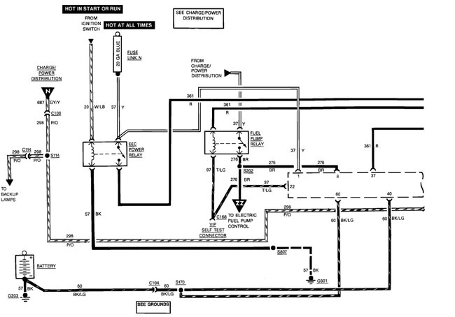
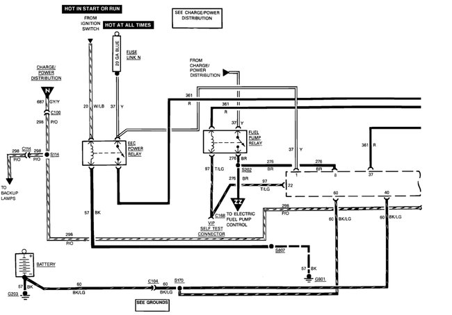
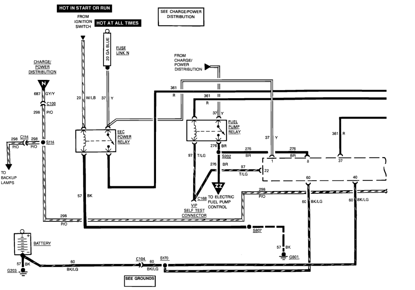
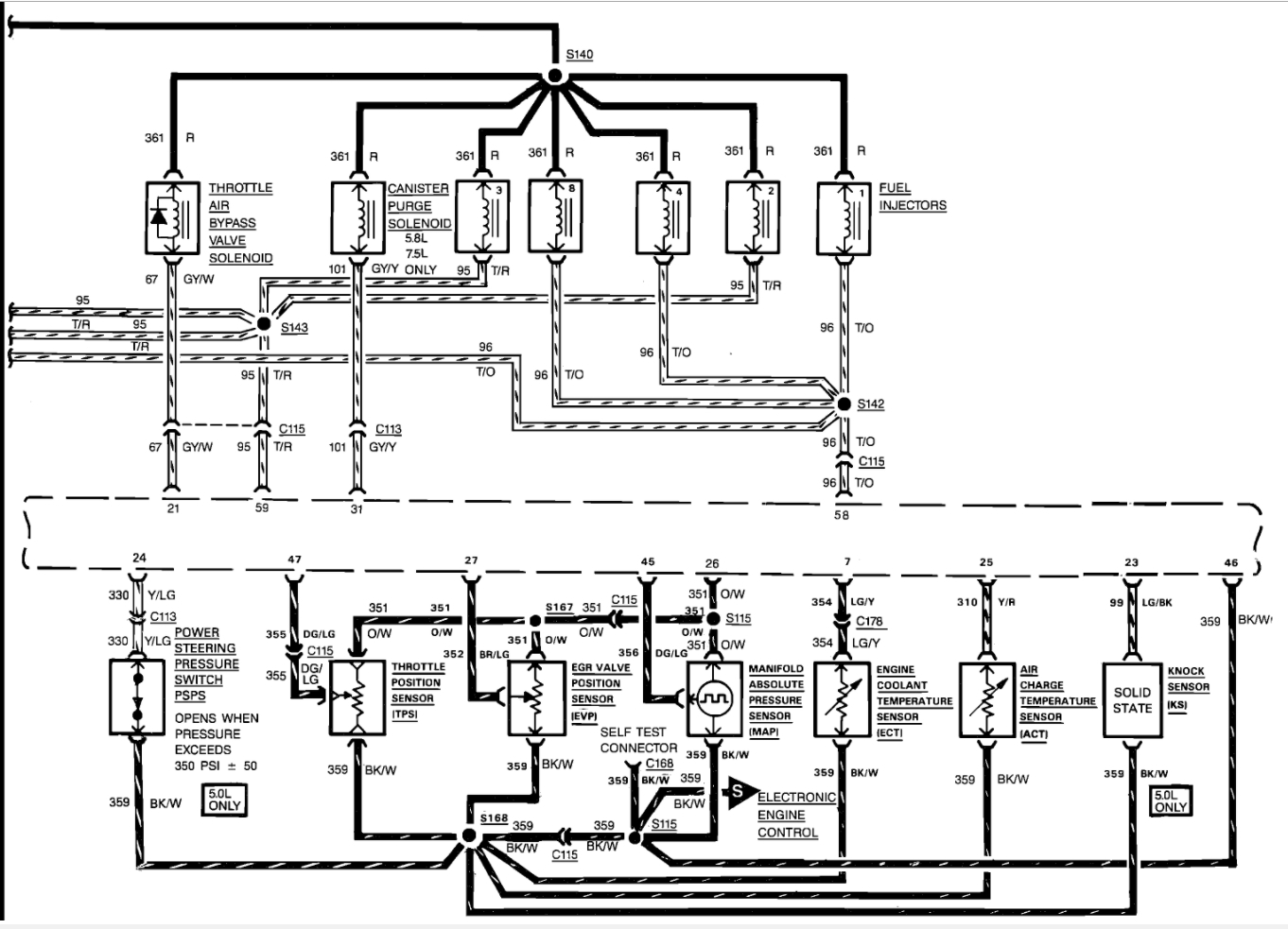
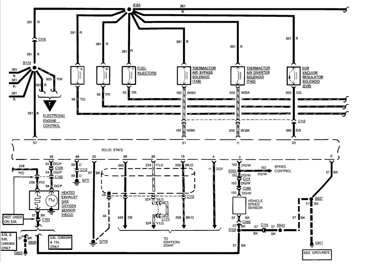
unit quit running and will not attempt at all. Checked it out according to troubleshoot my vehicle.com Have power coming into and out of coil but ignition module will not pulse the ground. Checked power, ground, etc. seem to have it all except module will not pulse the coil. The pip is sending out a pulse signal (ends up at the top terminal on the ignition module). I replaced the ignition module, the pip. Found out that if I unplug the computer that I do get spark. Installed new computer but acts the same.
Sep 15, 2017 at 9:51 AM




