No spark

1998 DODGE DAKOTA
112,000 MILES
Avatar
BRIAN REDDING
  • MEMBER
  • 1 POST
I have the truck listed above 1500 with a 318 2wd. i lost spark, put a new coil on still no spark. Also, i looked for a ignition module but can't find one. any help please?
Jul 7, 2019 at 10:34 AM
Advertisement
Avatar
CARADIODOC
  • CERTIFIED EXPERT
  • 34,306 POSTS
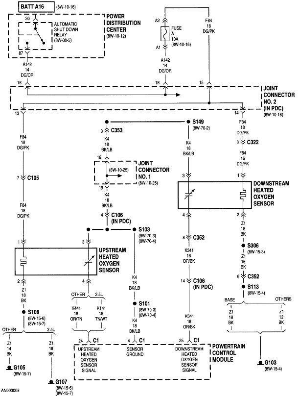
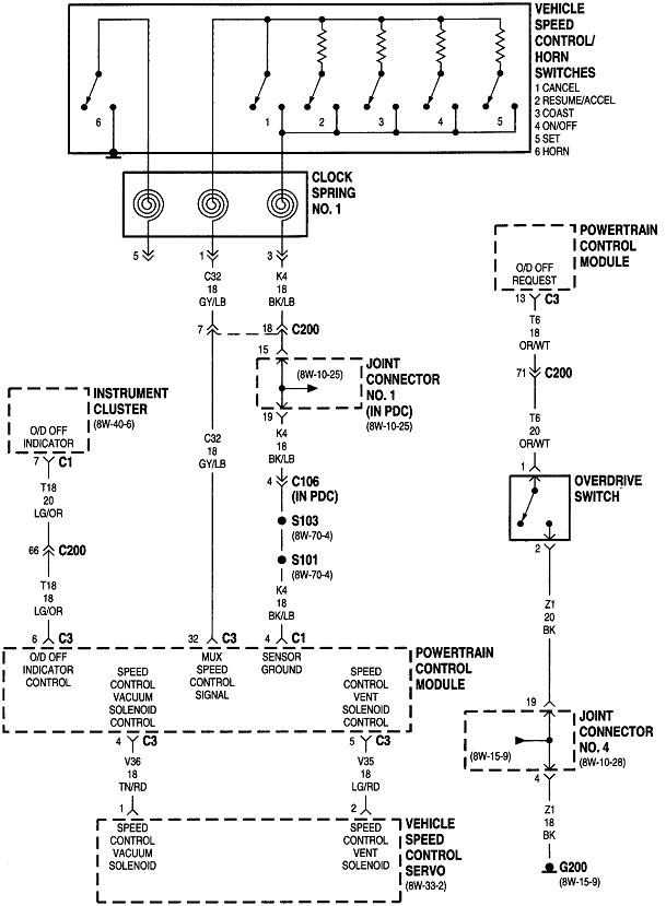
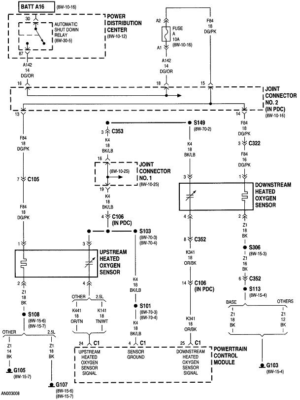
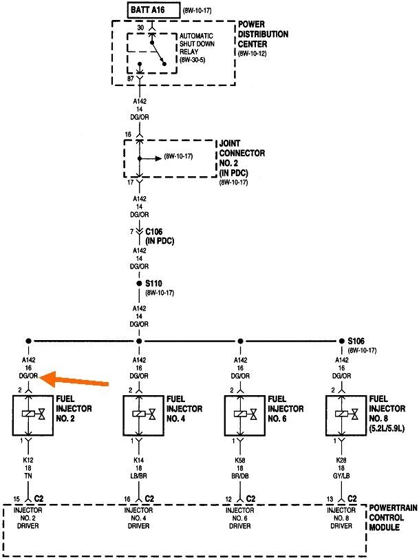
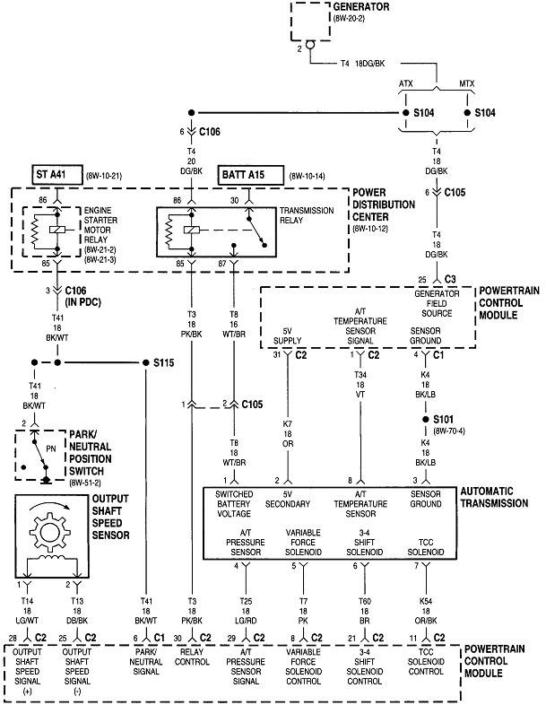
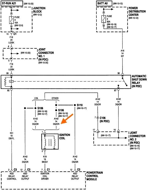
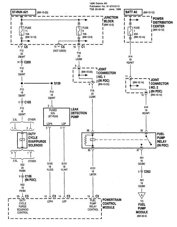
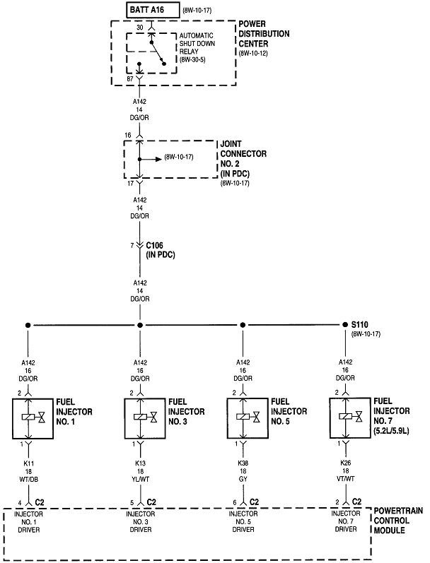
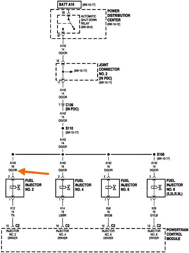
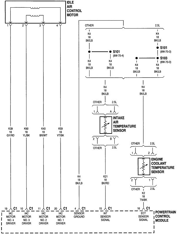
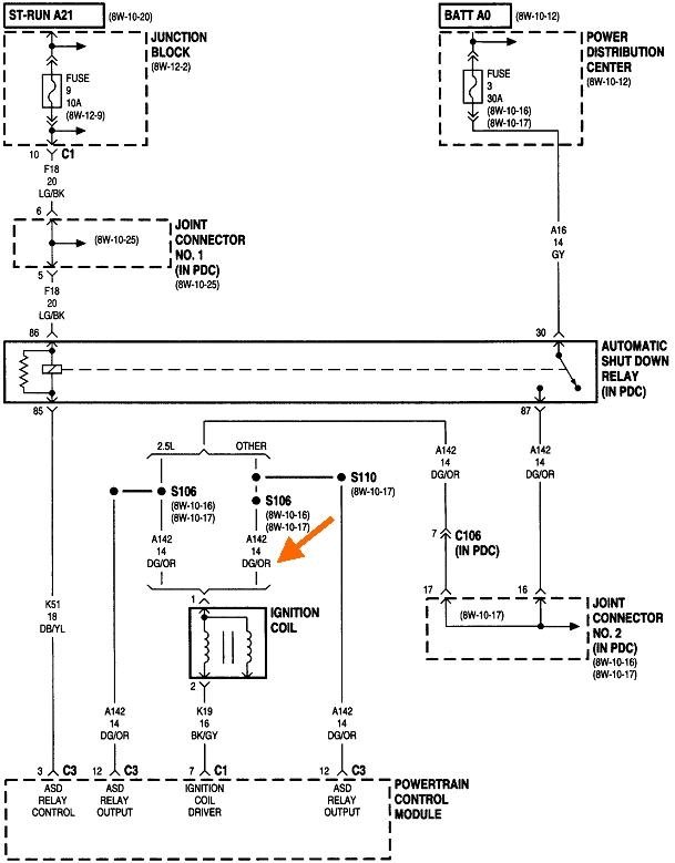
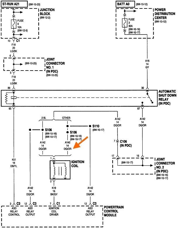
The ignition coil is run directly by the Engine Computer on the right inner fender.

The first thing to do is read and record any diagnostic fault codes. Chrysler made doing that yourself much easier than any other manufacturer. Cycle the ignition switch from "off" to "run" three times within five seconds without cranking the engine, leave it in "run", then watch the code numbers show up in the odometer display. You can go here:

https://www.2carpros.com/trouble_codes/obd2/p0300

to read the definitions, or I can interpret them for you.

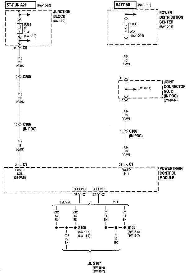
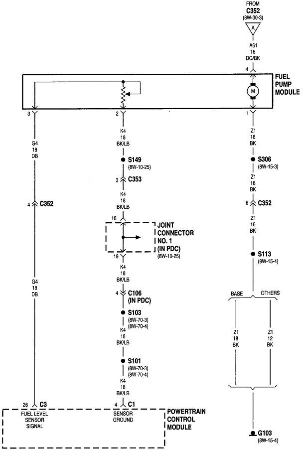
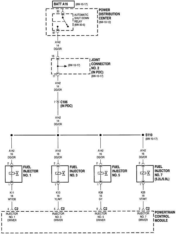
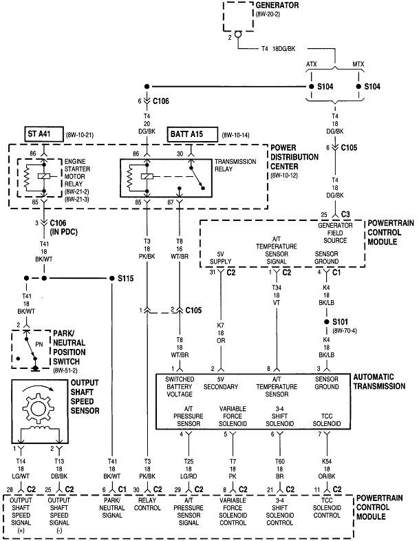
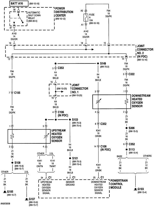
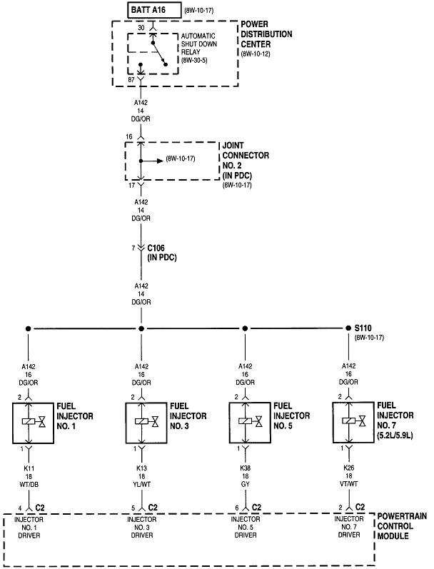
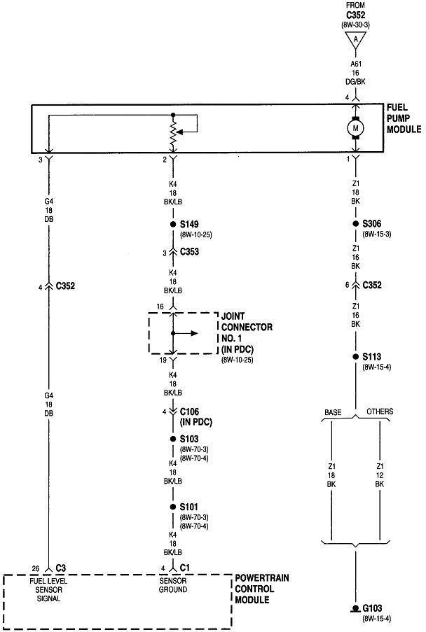
Next, we need to determine if the automatic shutdown relay is turning on. Listen for the hum of the fuel pump for one second when you turn on the ignition switch. If you can hear that, it proves the ASD relay is working and the Engine Computer has control of it. What's important is if that relay turns on again during cranking. The best way to test for that is with a test light. You can use a digital voltmeter, but they usually don't respond fast enough to catch that one-second initial pulse.

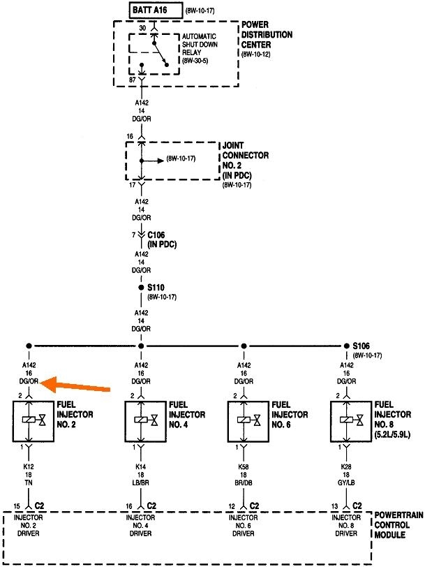
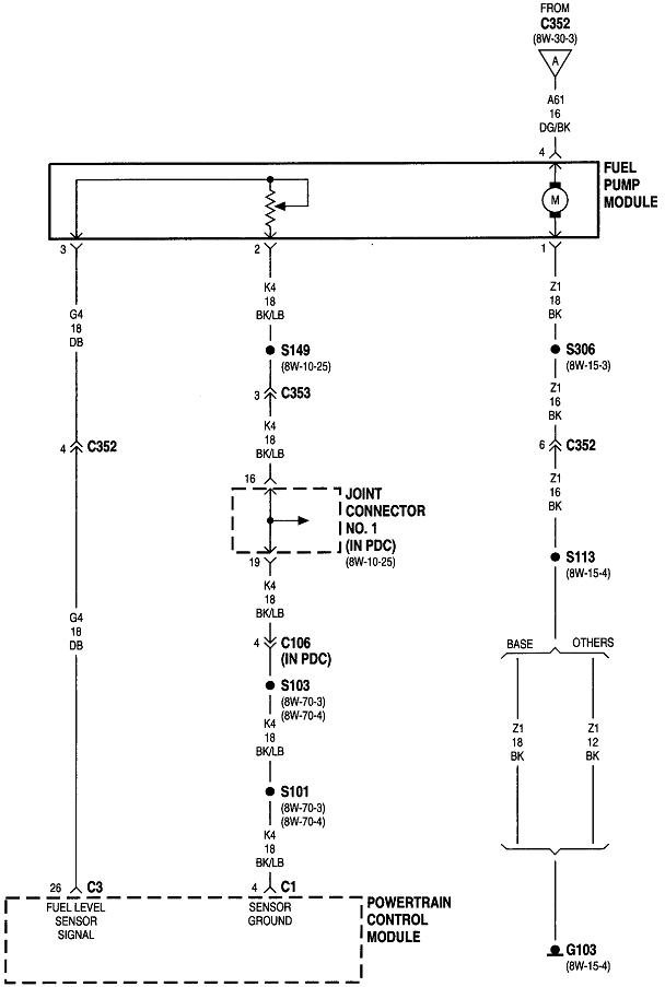
The ASD relay sends current to the ignition coil, injectors, alternator field, oxygen sensor heaters, and the fuel pump or pump relay. On your truck that is the dark green / orange wire. Back-probe with the test light through the rubber seal around that wire at the ignition coil or any injector. You can also use either of the two smaller terminals on the back of the alternator, but those are usually not real easy to reach. Expect to see the test light turn on full brightness for one second when you turn on the ignition switch. Next, it must turn on again when you start cranking the engine. This is where you'll usually find it does not when you have a crank / no-start problem.

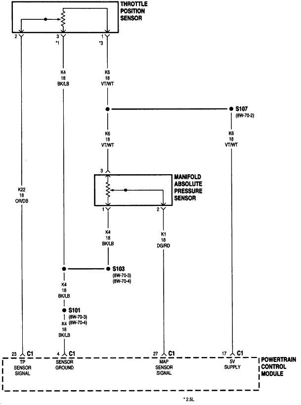
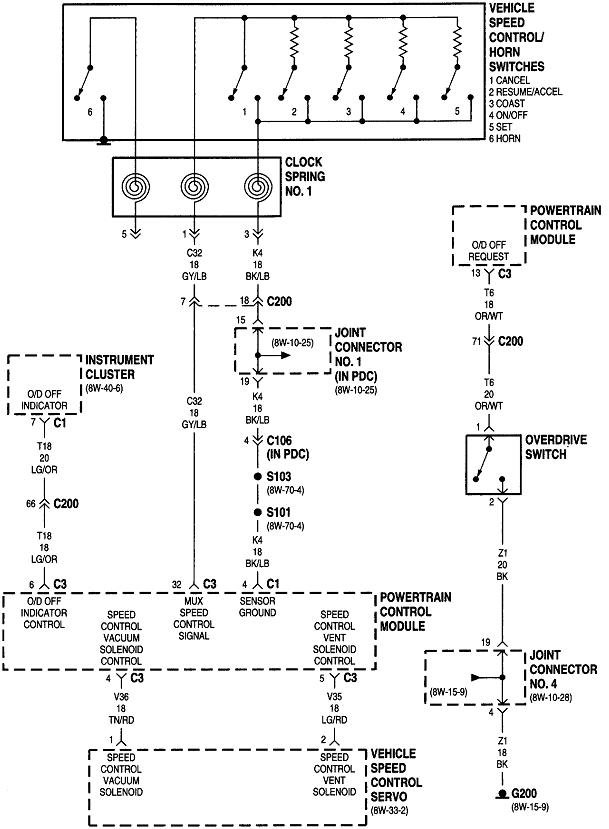
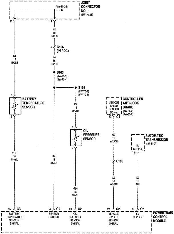
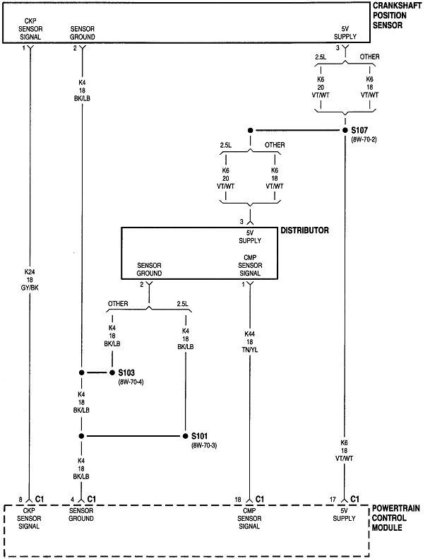
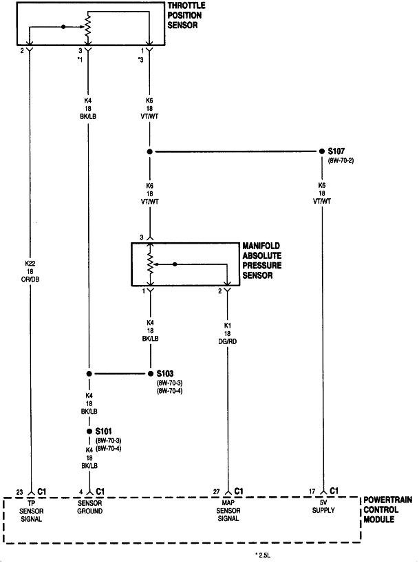
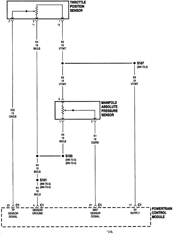
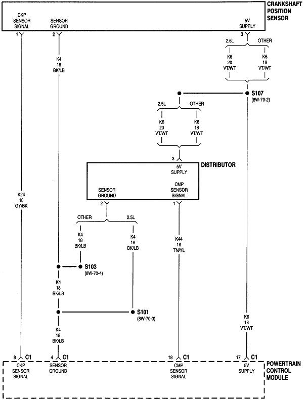
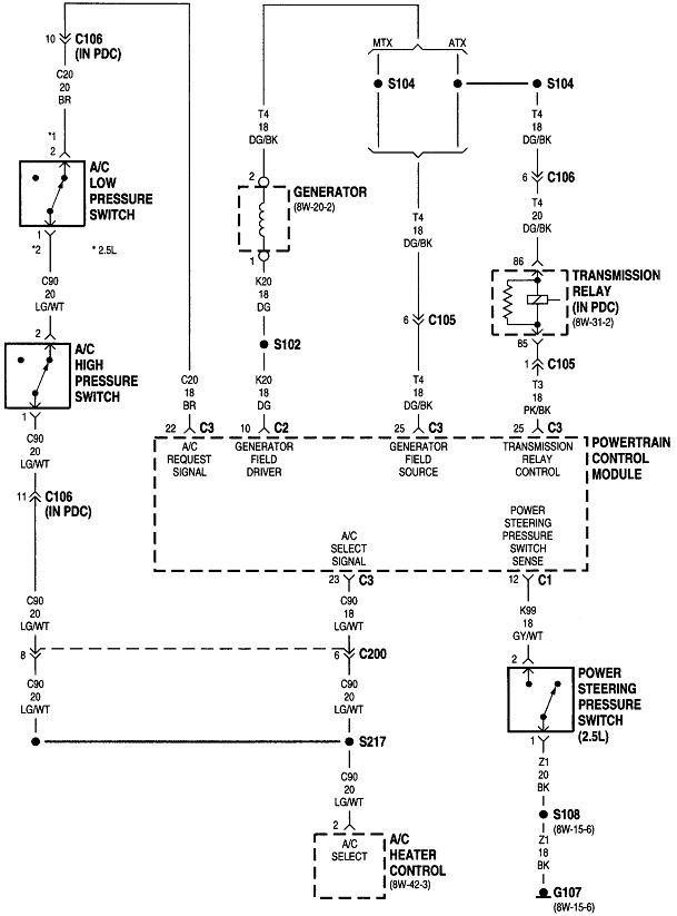
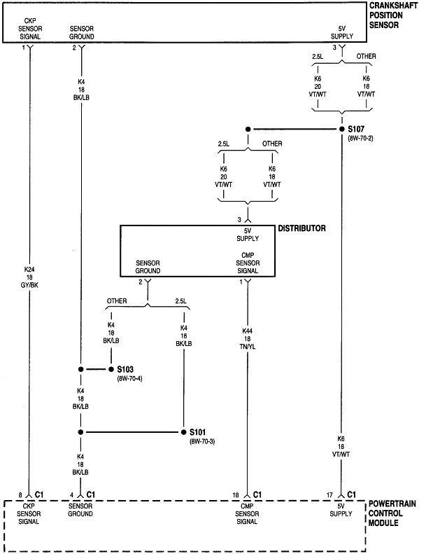
The Engine Computer turns the ASD relay on when the engine is rotating, (cranking or running), and it knows that by the signal pulses from the crankshaft position sensor and the camshaft position sensor. If we're lucky, there will be a diagnostic fault code indicating one of those circuits is not working, but don't assume the sensors and their circuits are okay if there is no fault code set for either of them. Those codes often do not set just from cranking the engine. They need more time to be detected, as in when a stalled engine is coasting to a stop.

When the ASD relay is not turning on during cranking, and there is no related fault code, you'll need a scanner to view live data and see which signal is missing. The alternative is to try a new sensor, but we never like throwing random parts at a problem without a diagnosis telling us to do so.
Jul 7, 2019 at 8:07 PM