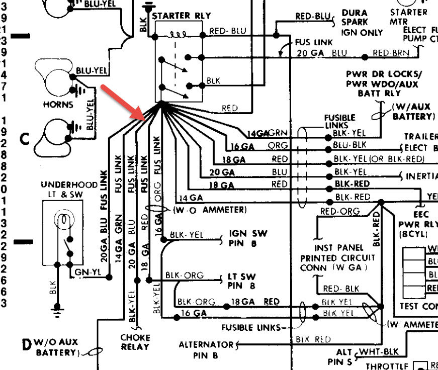
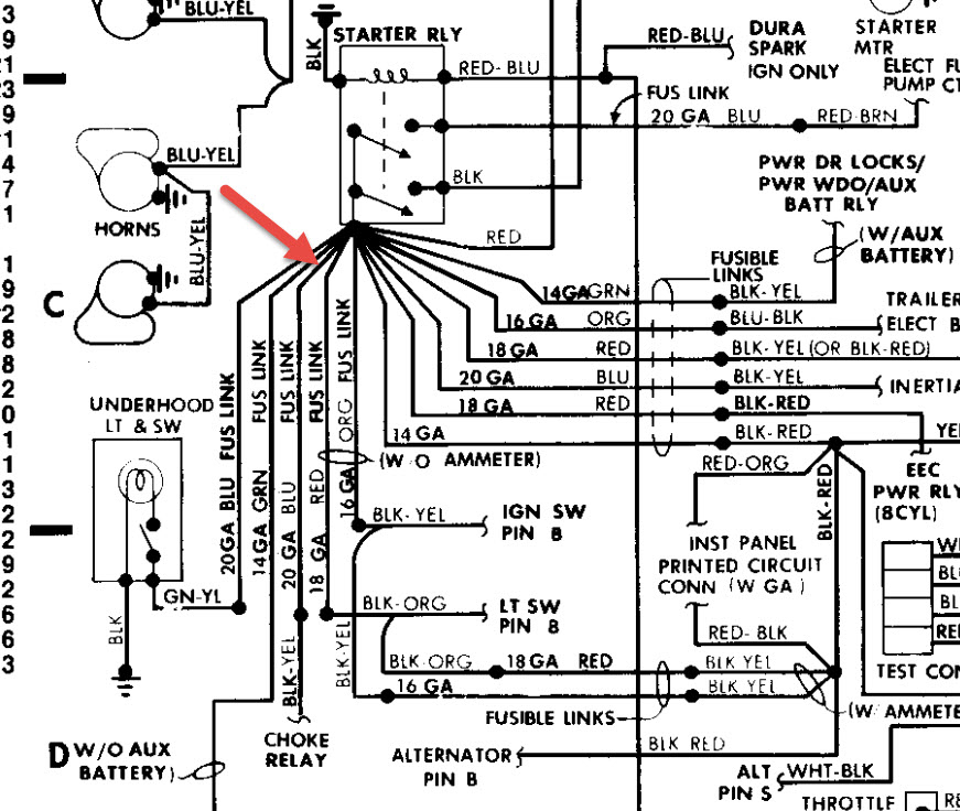
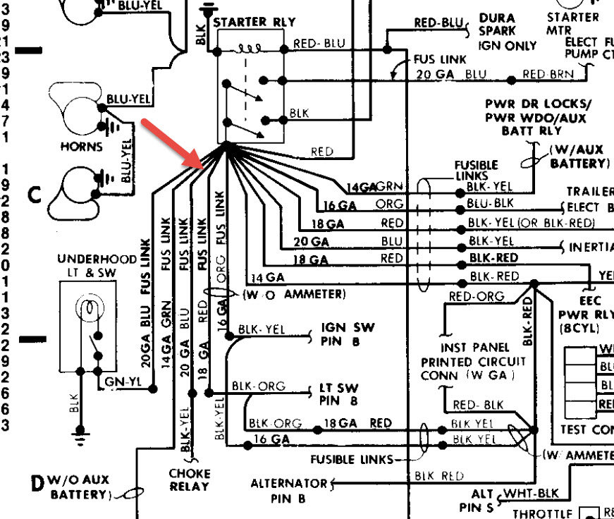
While driving down the road my van just stalled out it started right back up. Two days later it did it again, but this time it would not start again. I thought it was a fuel filter so I changed it it and it did not help, that is when I checked for spark and there was none. I put new cap and rotor new wires new plugs to see if that helps, it did not help at all. I was then advised that it was probably the module on the distributor. So I went and bought one put it on no help. I have tested the coil fit tested out alright. Still no spark. So I went out and bought a code reader to see it find the problem. The code reader said that all systems have no codes other than that all clear. I do not know what else to do I need help. Any ideas thoughts or possibilities would be appreciated.
And now the fuel pump in the gas tank is making funny noises there is three quarters of a tank of gas, but it sounds like fuel pump is sucking in air. Is there anyway these two things can be connected or is it just coincidence?
And now the fuel pump in the gas tank is making funny noises there is three quarters of a tank of gas, but it sounds like fuel pump is sucking in air. Is there anyway these two things can be connected or is it just coincidence?
May 8, 2016 at 11:47 AM
