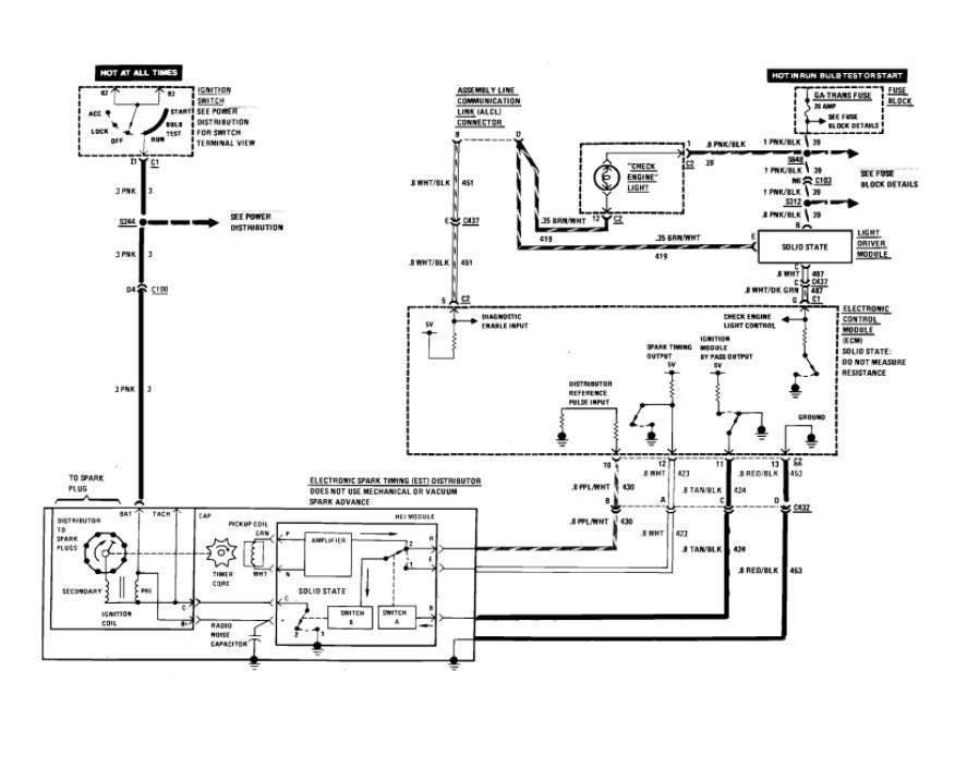
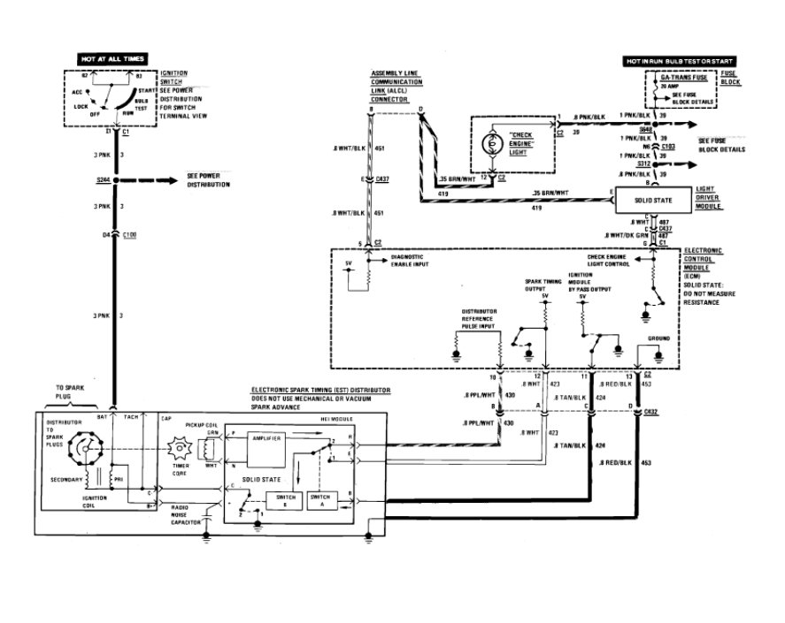
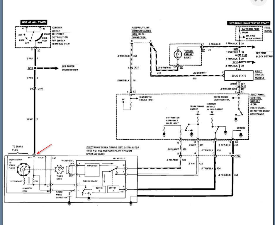
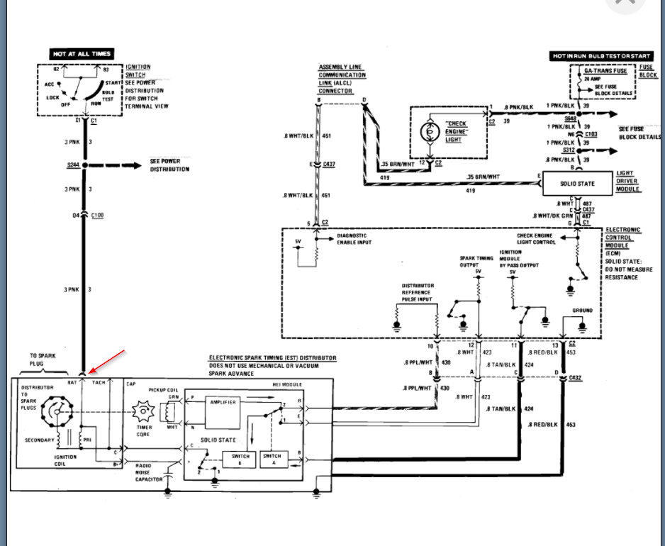
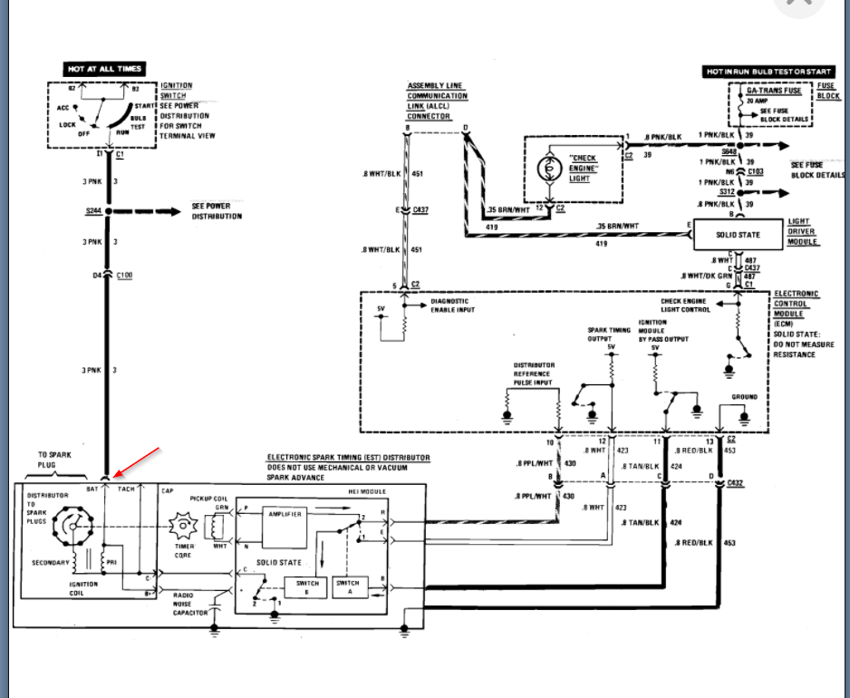
I bought this car it was rough put some money into it it was running but rough. so did a tune up on it but the guy I bought it off of didn't attach the positive terminal on the new alternator properly and it arched out. now I have no lights it will roll over but no spark to the plugs.
Sep 6, 2020 at 11:01 PM










