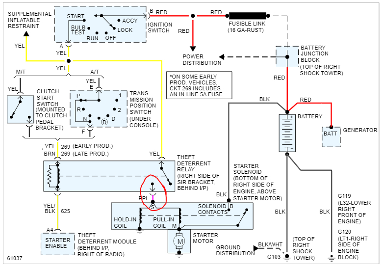
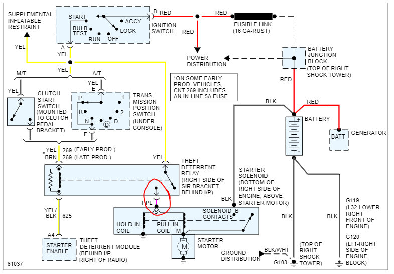
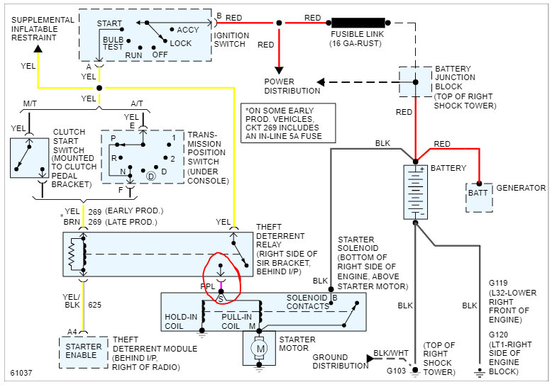
Changed the fuel pump since the top of the original one had the high-pressure lines broken. Ran fine left it on for around 10-15 minutes tried to turn back on to roll up windows and didn’t start up. Has power to everything but no clicking or signs of turning over.
Apr 5, 2023 at 3:57 PM
