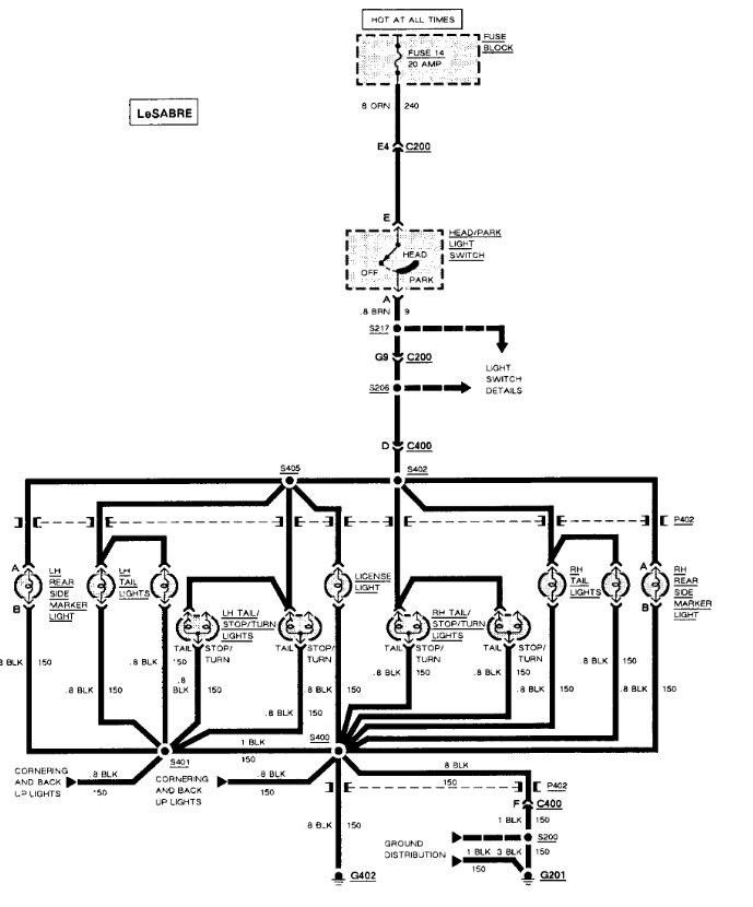
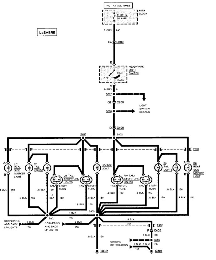
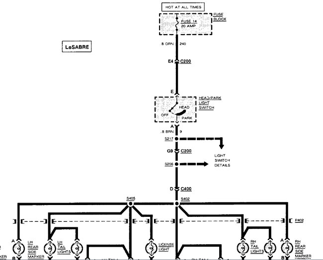
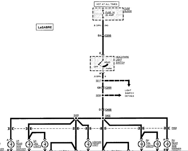
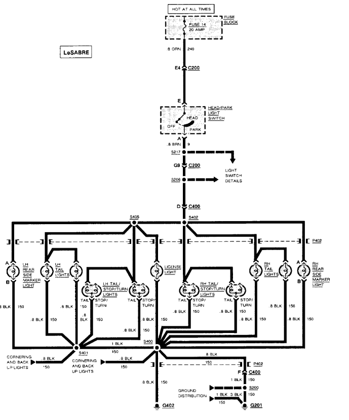
All blinkers work. Brake lights work. Headlights work. No running lights. I’ve changed the fuse. And still nothing, not sure what else to do. I’ve seen a possible ground being corroded but don’t want to buy a new switch if that’s the case. Thank you in advance.
Aug 17, 2023 at 2:42 PM




