No tachometer readings

1994 CHEVROLET S-10
220,000 MILES • 2.2L • 4 CYL • 2WD • MANUAL
Avatar
YAZYDURAN
  • MEMBER
  • 2 POSTS
When i cycle the car on the needle moves to the zero position but no movement when driving. I checked my connections and everything seems to look fine. I even removed the instrument cluster and cleaned the connection there.
Dec 3, 2019 at 2:33 PM
Advertisement
Avatar
SCGRANTURISMO
  • CERTIFIED EXPERT
  • 4,897 POSTS
Hello,

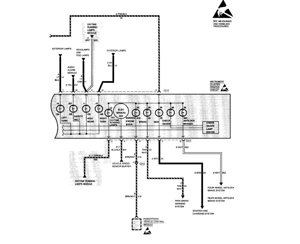
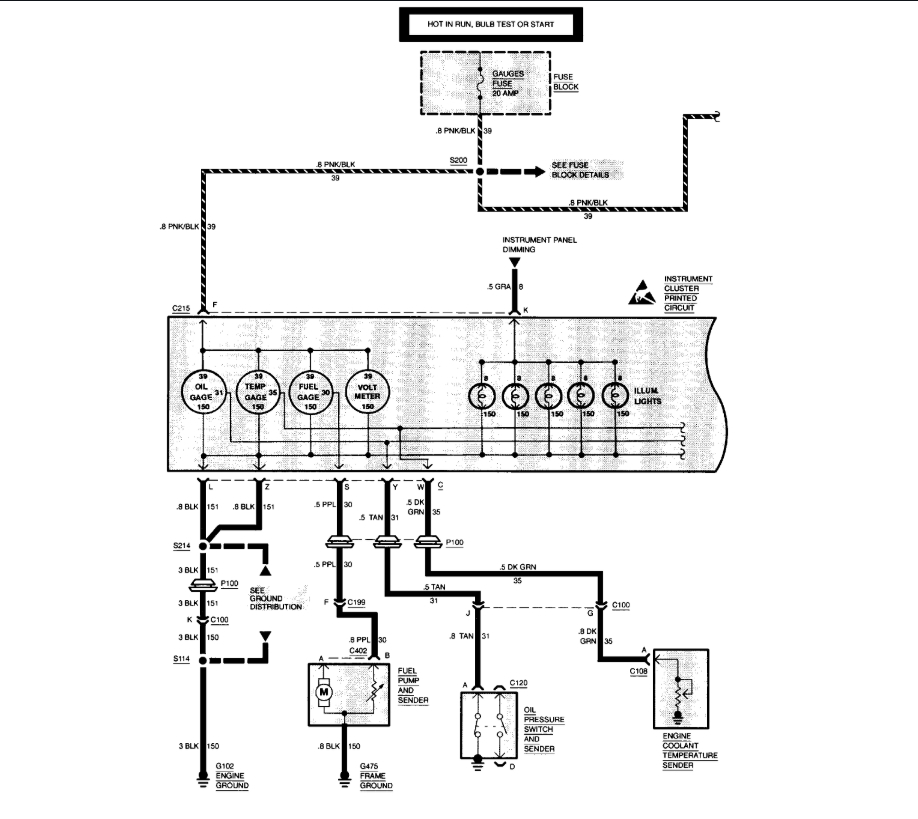
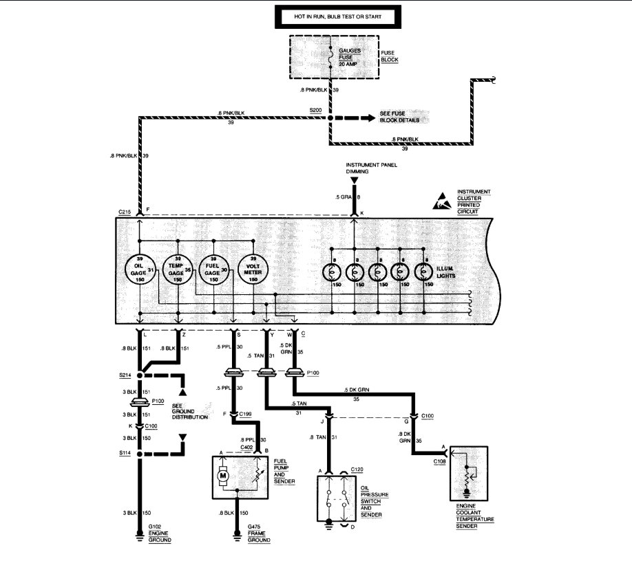
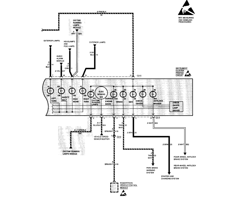
Is the tachometer on your vehicle Original Equipment Manufacturer [OEM], or is it an aftermarket add on? In the diagrams down below I have the wiring diagram for your vehicle's instrument cluster and it does not show a tachometer in the instrument cluster for your vehicle. Please get back to us and we will go from there.

Thanks,
Alex
2CarPros
Dec 3, 2019 at 5:43 PM
Avatar
YAZYDURAN
  • MEMBER
  • 2 POSTS
The cluster is a OEM part. Has it been replaced? that i do not know. I am attaching a picture of the instrument cluster.
Dec 7, 2019 at 12:24 AM
Advertisement
Avatar
SCGRANTURISMO
  • CERTIFIED EXPERT
  • 4,897 POSTS
Hello again,

Okay, so tachometers are usually connected to the transmission or to the Power-train Control Module [PCM] and that gives the engine rpm's to the tachometer. Unfortunately that is the limit of what I can give you on your problem, as our reference guide shows no tachometer as an option for your vehicle. Sorry.

Thanks,
Alex
2CarPros
Dec 7, 2019 at 7:18 PM