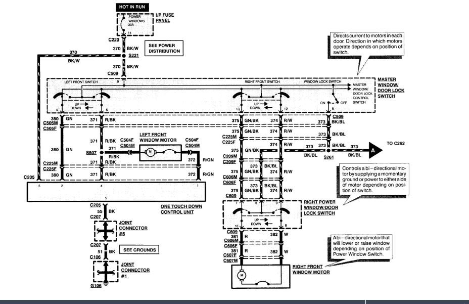
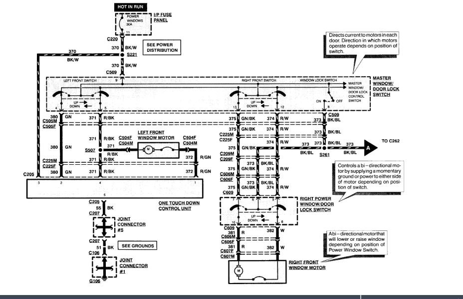
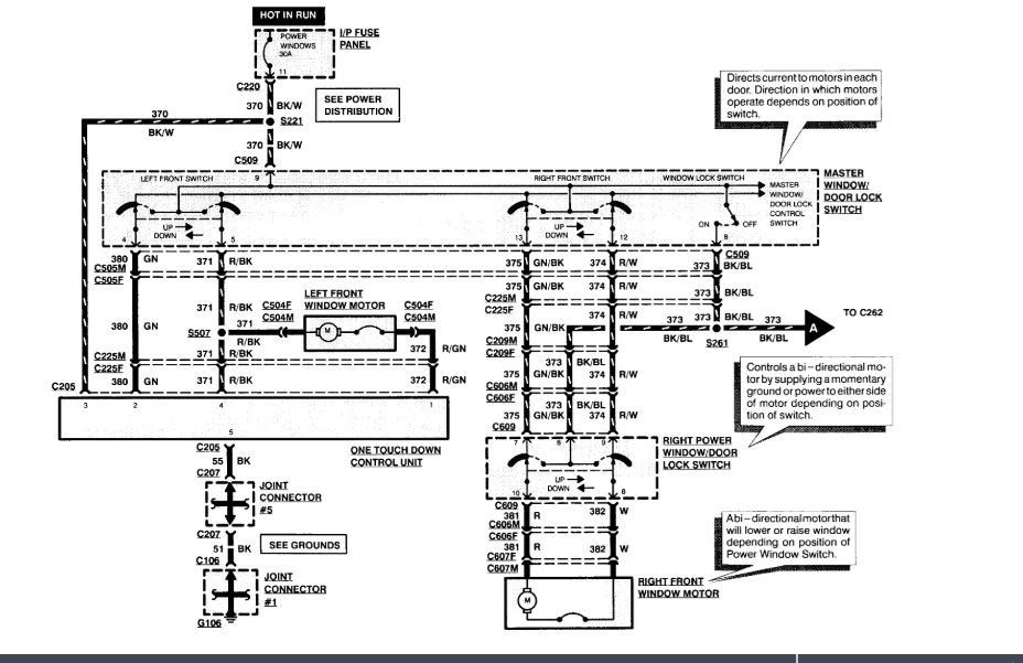
Bought the car listed above. The car runs fine but none of the power windows operate. Lock button on passenger side unlocks. Driver side does not. I switched the passenger side and it does not work on drivers side. I am stumped.
Oct 6, 2018 at 5:08 PM
