No power to the car?

1995 OLDSMOBILE 88
100,000 MILES • V6 • 2WD • AUTOMATIC
Avatar
JEROME BATTLE
  • MEMBER
  • 2 POSTS
My car listed above is completely without power; no interior panel lights no headlights will not come on when you cut the switch on, I mean it's dead like there's no battery in the car battery is good starter good went through all buse mini fuses. can the starter have anything to do with the car not getting any power to it?
Apr 8, 2023 at 4:51 PM
Advertisement
Avatar
CARADIODOC
  • CERTIFIED EXPERT
  • 34,306 POSTS
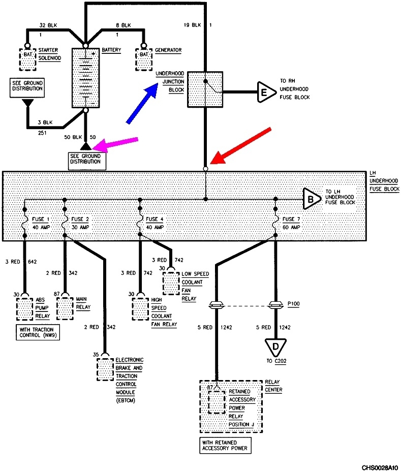
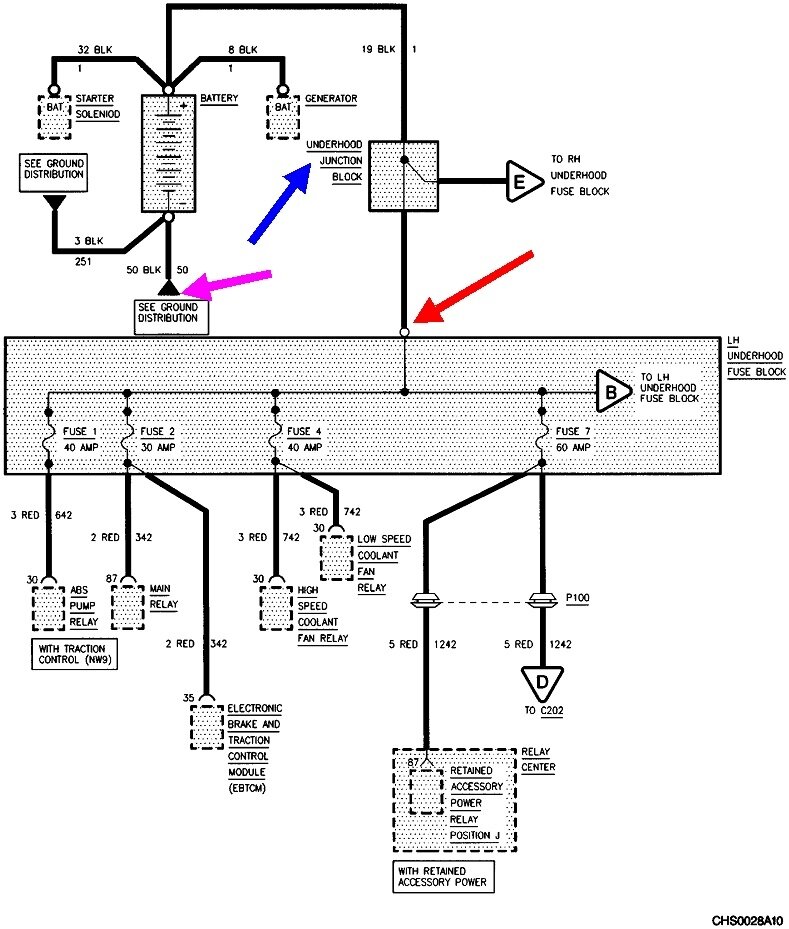
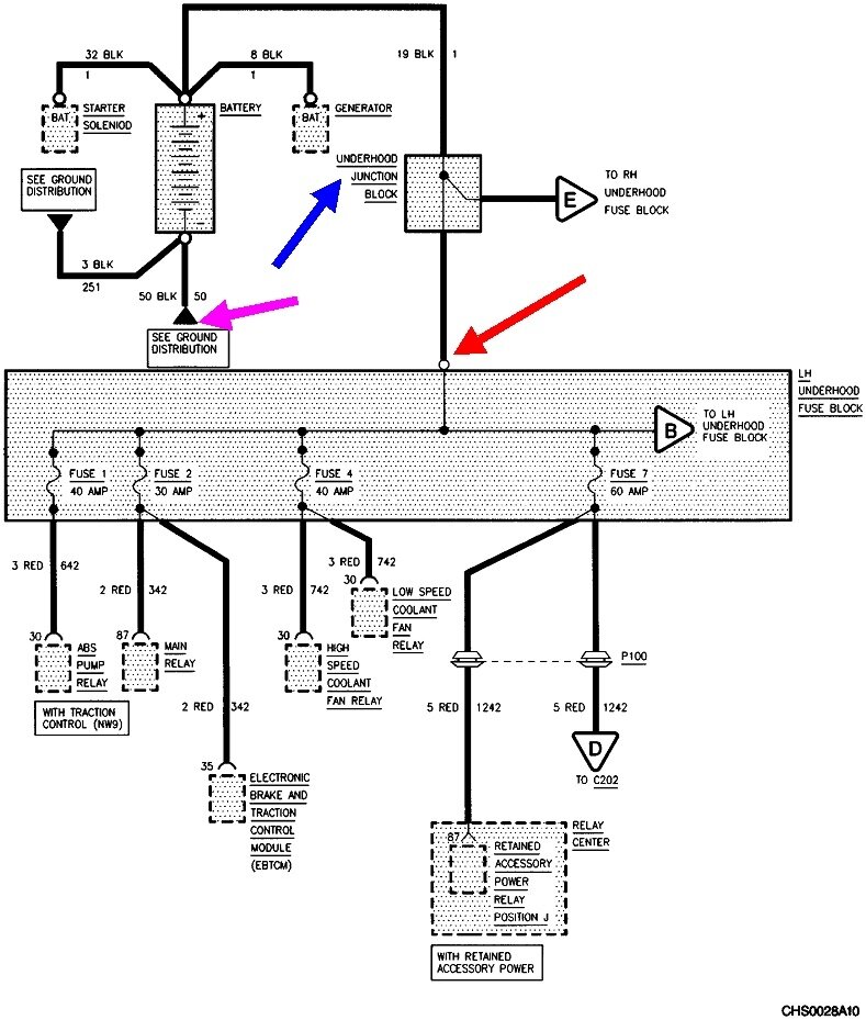
This is actually pretty common on all car brands, but GM threw a clinker in here. Normally I would tell you to follow the battery's smaller positive wire to the under-hood fuse box and clean or tighten that connection. That would be at the red arrow in this diagram. They added the "Junction Block", (blue arrow). I'm not familiar with that or if there is another fastener that could develop this problem.

Next, follow the smaller black wire from the battery's negative post to where it bolts to the body sheet metal. Check that the connection is tight and not rusted.

If those two things don't pan out, we'll need a voltmeter to continue on. Are you familiar with using them? If not, check out this article first:

https://www.2carpros.com/articles/how-to-use-a-voltmeter

They're using an auto-ranging meter which is an expensive option you don't need. Harbor Freight Tools has a perfectly fine meter for seven dollars. You can find similar meters at Walmart or any hardware store. I can help you set it up, if necessary.
Apr 8, 2023 at 5:23 PM
Avatar
JEROME BATTLE
  • MEMBER
  • 2 POSTS
There are only two wires coming from the positive side of the battery one is going to starter and the other is going to alternator. Where is the electrical system getting power from if there's only two wires coming from the battery, one ty starter and one to alternator.
Apr 8, 2023 at 5:49 PM
Advertisement
Avatar
CARADIODOC
  • CERTIFIED EXPERT
  • 34,306 POSTS
That's a dandy question. Do you see that fuse box under the hood? It should be on the firewall. I looked up the diagrams for a '94 and a '96 model and they are the same. Regardless, check for 12 volts on the bolt I circled in the third image. Typically what happens is that's where the arced connection occurs. You'll find 12 volts on the cable / terminal coming in, but 0 volts on the bolt head. Most of the time just tightening that bolt restores power, but the better repair is to remove the bolt, then shine up all the contact points with sandpaper.

If you do find 0 volts on that terminal, see if you can follow it back to where it originated. It looks kind of buried. GM has had a long history of tapping off the larger "Battery" cable terminal on the starter solenoid to supply the rest of the electrical system. The starter and its solenoid have nothing to do with this except it is a convenient spot to use so they didn't have to run the wire all the way back to the battery. That wire, when used, will be a lot smaller in diameter than the fat battery cable. For some reason, when people replace the starter, that second wire often gets forgotten or overlooked. They could have tapped off the back of the generator too for the same purpose, but I don't recall ever actually seeing that.

If you do find a second wire on the starter solenoid's "Battery" stud, the first section will usually be a special fuse link wire. You test those by gently tugging on them. A good one will act like a wire. One that's burned open will act like a rubber band. Those take some time to burn open, so a momentary short won't do it. To replace those, you must solder in the replacement and seal the splice with heat-shrink tubing. Don't use electrical tape as it will unravel into a gooey mess on a hot day. This is a special wire too. The insulation is designed to not burn or melt. You can buy replacements at any auto parts store. The color of the insulation denotes its current rating. You'll get a piece about 12" long. That's enough that it can be cut to make two or three repairs.

We want to know why a fuse link wire burned open before we replace it. This is too much work to have a new one burn open right away. If it comes to this, I'll share a trick that will allow you to diagnose this without wasting a lot of fuses or fuse link wires.

Let me know what you find.
Apr 9, 2023 at 4:23 PM