No power to front actuator, transfer case shift motor engages but the actuator does not move

2009 GMC SIERRA
160,000 MILES • 4.8L • V8 • 4WD • AUTOMATIC
Avatar
RCLEVENGER
  • MEMBER
  • 2 POSTS
The selector switch is new, ground under driver door is good, fuses are good. Just get thirty second pause, transfer case engages, then service 4-wheel drive flashes on dash.
Oct 26, 2021 at 7:23 PM
Advertisement
Avatar
JACOBANDNICKOLAS
  • CERTIFIED EXPERT
  • 110,175 POSTS
Hi,

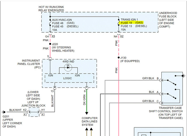
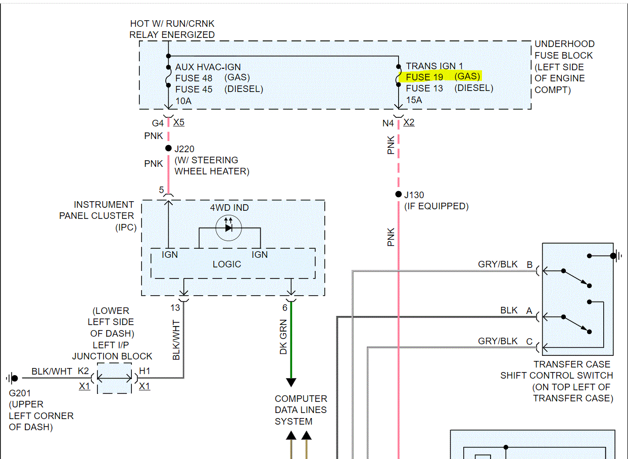
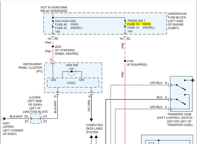
If you look at the schematic below, the pink wire going to the front axle actuator should have power when the run/crank relay is actuated. Since the cluster light works, I have to assume the relay is good.

So, recheck fuse 19 in the under-hood fuse box. In addition to checking the fuse, make sure the fuse has power both to it and from it. Here is a link you may find helpful:

https://www.2carpros.com/articles/how-to-check-a-car-fuse

If that checks good, with the key on, check the pink wire at the actuator for power. It should have 12v. Here is a link you may find helpful:

https://www.2carpros.com/articles/how-to-check-wiring

If there is power, confirm continuity to ground at the black wire in the harness. If there is both power and ground, the actuator is likely bad.

Let me know what you find or if you have other questions.

Take care,

Joe

See pics below

Note: I had to cut the schematic in half to make it readable for you. I did overlap them so you can follow from one to the next. The last pic shows the fuse location in the under-hood fuse box.
Oct 26, 2021 at 9:10 PM
Avatar
RCLEVENGER
  • MEMBER
  • 2 POSTS
There is power to and from the fuse and power to the pink wire. No continuity to the ground. From the diagram it shows a ground on the lower left front of engine. Is this the same as the ground under the driver's side door? Would it be possible to cut the black wire and reground it to the frame?
Oct 27, 2021 at 8:42 PM
Advertisement
Avatar
JACOBANDNICKOLAS
  • CERTIFIED EXPERT
  • 110,175 POSTS
Hi,

Looking at the schematics, it should be on the lower left side of the engine and not under the driver's side door.

Just as a test, run a jumper from the switch ground to the battery negative. See if that makes it work.

Let me know.

Joe
Oct 28, 2021 at 5:46 PM