Not cranking over

1997 PONTIAC FIREBIRD
200,000 MILES • 3.8L • 6 CYL • 2WD • AUTOMATIC
Avatar
97 FIREBIRD
  • MEMBER
  • 7 POSTS
The problem I am having with my car is that I am getting no power to start it. When I turn the key to the on position, the dash cluster does not light up. The radio, headlights, windows, horn, cigarette lighter, and inside lamps all work, but when I turn the key to the on position right before I turn the key to engage the starter, there is no power. I can hear the fuel pump engage, but there is no power to the ignition. I had the headlights turned on while I tried to start the car and the lights did not dim at all. That is telling that there is no power being pulled from the battery to engage the starter. The battery is good. I tested the starter and it is good. I replaced the alternator because it was bad. It will be helpful to know that I had my car running and tried to jump off my riding lawn mower. The symbols for the posts were worn on the mower battery and I ended up putting the cables leading from the car on the wrong posts of the lawn mower, but it was only for a split second. The car continued to run and I did not think anything of it. Once the lawn mower was cranked, I turned the car off and mowed my lawn. When I went to start my car the next day is when I noticed the problem I now have. I bought an ignition relay switch, but I cannot find out where to install it. I have checked the fuses by the driver's side door and under the hood and they are all good. Has anyone experienced this problem also and solved it? If so please help me out here. I really need my car back up and running. Thank you in advance.
Mar 15, 2017 at 1:40 PM
Advertisement
Avatar
WRENCHTECH
  • CERTIFIED EXPERT
  • 20,761 POSTS
It sounds like a starter motor has gone bad, but to be sure let go over this guide to see if it helps.

https://www.2carpros.com/articles/starter-not-working-repair

Please run down this guide and report back.

Cheers
Mar 15, 2017 at 2:24 PM
Avatar
97 FIREBIRD
  • MEMBER
  • 7 POSTS
Thanks for the advice. I did that and yet the problem still persists. I bought a new ignition switch. I will put that on today to see if that works. Hopefully it will. If it does not I am still going to need your help and that of anyone else who has any ideas of what the solution to the issue with my car might be.
Mar 16, 2017 at 8:43 AM
Advertisement
Avatar
WRENCHTECH
  • CERTIFIED EXPERT
  • 20,761 POSTS
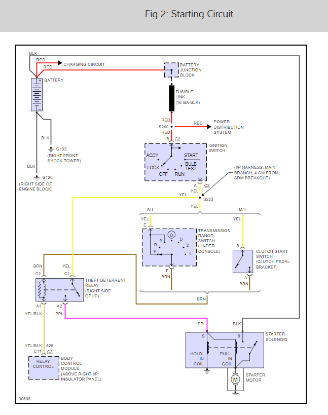
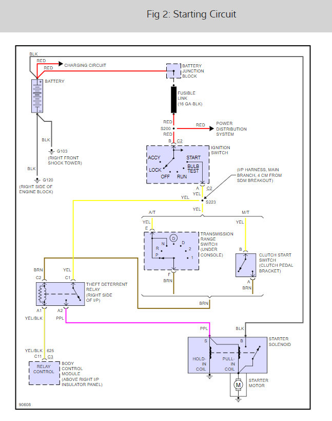
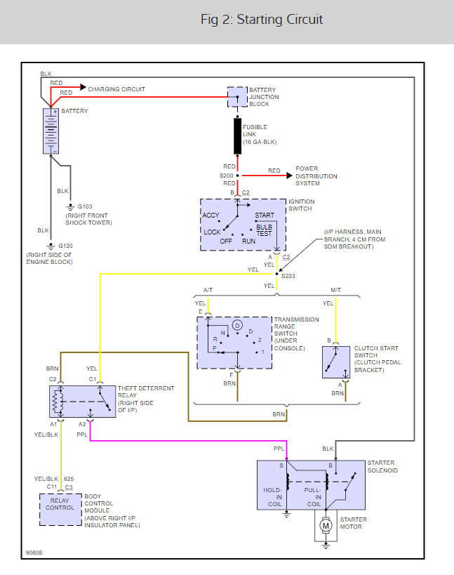
Looking at the diagram it looks like it has a junction block after the battery where the fusible links are on this one, not at the starter. Here is the starter wiring diagrams so you can see how the system works and a guide to help you see where you are losing power.

https://www.2carpros.com/articles/how-to-use-a-test-light-circuit-tester

Check out the diagrams (below). Please let us know what happens.
Mar 16, 2017 at 10:01 AM
Avatar
97 FIREBIRD
  • MEMBER
  • 7 POSTS
Yup. I tested every single fusible link with the test light. They were located by the battery. They were all good. Also, I got the ignition switch because the AutoZone tech said that was the problem. After I found out that it was not, I returned the switch. So do not assume I just throw parts at a problem. So after the fusible link junction, the pink ignition wire has no power at the fuse box under the hood. Do you know if there is somewhere else that wire goes before reaching that fuse box?
Mar 18, 2017 at 10:23 PM
Avatar
WRENCHTECH
  • CERTIFIED EXPERT
  • 20,761 POSTS
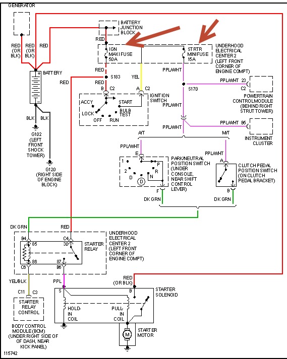
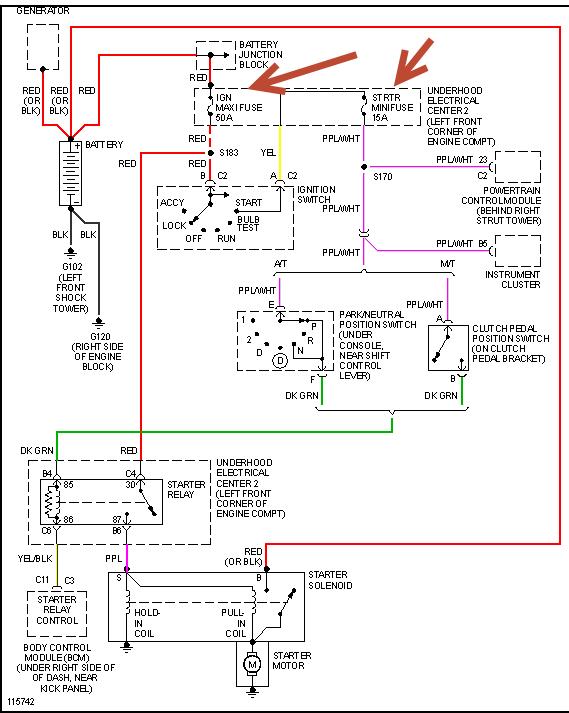
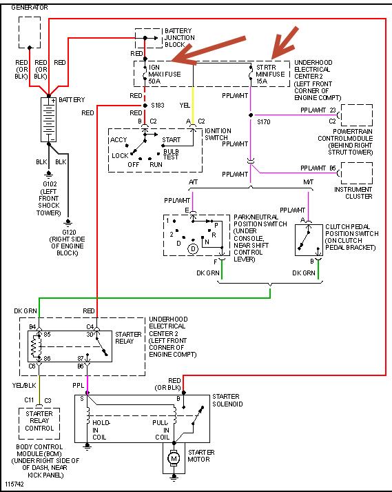
The power feed for the ignition switch comes directly from the fusible link on the red wire, from there the ignition switch feeds all the "keyed" fuses. http://i1198.photobucket.com/albums/aa448/Wrenchtech/62461479.gif https://www.2carpros.com/images/external/62461480.gif
Mar 19, 2017 at 5:26 AM
Avatar
97 FIREBIRD
  • MEMBER
  • 7 POSTS
I am accustomed to solving issues on my own and I do not ask for assistance likely, but in this case I need all the help I can get. Just like I am taking your advice and I have never met you. Anyway, this morning I ran a wire straight from the fusible link from the junction box to the under the hood fuse box to the ignition fuse. The car started (as I suspected it would) but it would not turn off. That is a problem. Like I said, all the fusible links from the junction box are good and hot, but the pink wire at the ignition switch is not hot. Between the fusible link at the junction box and the ignition switch there has to be a fuse, relay, or something, because there is no pink ignition wire coming from the fusible links. What does the P100 symbol mean on the diagram you posted? The diagram is accurate, but that P100 could be exactly where my problem lies. Thank you so much for your help so far. I am confident you can help me pin point exactly where the open circuit is in my ignition system.
Mar 19, 2017 at 10:24 AM
Avatar
WRENCHTECH
  • CERTIFIED EXPERT
  • 20,761 POSTS
P100 is the bulkhead connector at the firewall.
Mar 19, 2017 at 10:33 AM
Avatar
97 FIREBIRD
  • MEMBER
  • 7 POSTS
Thanks Wrenchtech. Can you tell me exactly where this connector is? I am getting really frustrated here. Nothing has ever had me stumped like this. When I am standing at the front of my car looking under the hood, I see my battery on the left. The wires feed into the black insulator and then disappear under the front fender where the hideaway lights are and then come back up on the right side at the under the hood fuse box. This is the first time I see the pink ignition wire and it is not hot. This is when I have the key in the start position where it should be hot. Exactly where is this bulkhead connector and what does it look like? According to the diagram you provided for me, this is the place where the circuit is open.
Mar 19, 2017 at 11:47 AM
Avatar
WRENCHTECH
  • CERTIFIED EXPERT
  • 20,761 POSTS
Please follow the harness and where it meets the firewall is the component you are looking for. https://www.2carpros.com/images/external/62461835.gif
Mar 19, 2017 at 12:05 PM
Avatar
97 FIREBIRD
  • MEMBER
  • 7 POSTS
Thanks. Although my engine is a V6, finding the bulkhead connector is not as obvious as you would think considering it is very compact in the engine compartment and the wiring harness seems to disappear into the abyss after leaving the under-hood electrical center. So, Wrenchtech, with the flow of power does the power go to the ignition switch from the under-hood electrical center or does the ignition switch feed the power to the electrical center? Again thanks a lot for all the help and diagrams Wrenchtech.
Mar 19, 2017 at 2:42 PM
Avatar
WRENCHTECH
  • CERTIFIED EXPERT
  • 20,761 POSTS
The main supply goes into the ignition switch and then the ignition switch feeds the inside fuse box. Access that connector from under the dash. It is probably bolted together with a single bolt through the center, accessed from under the dash.

Please check fusible link "E". Here is a wiring diagram below so you can see what I am talking about:

https://www.2carpros.com/articles/how-to-use-a-test-light-circuit-tester

This guide should help as well.

Check out the diagrams (below). Please run some tests and get back to us.

Cheers
Mar 19, 2017 at 2:52 PM
Avatar
97 FIREBIRD
  • MEMBER
  • 7 POSTS
Thanks for the guide and wiring diagrams. You hit it on the money the fusible link was out. I replaced it and the ignition switch and the car works great! I love this site.
Mar 19, 2017 at 3:26 PM
Avatar
WRENCHTECH
  • CERTIFIED EXPERT
  • 20,761 POSTS
Glad you could get it fixed, that kind of problem can be tough. Please use 2CarPros anytime we are here to help.

Cheers
Mar 21, 2017 at 1:59 PM
Avatar
BARBNAW
  • MEMBER
  • 1 POST
Phoenix, AZ. My Firebird has not been run for more than two years. New battery installed, but no electrical response to key in Aux or ignition-start. No radio/fans/lights,etc. Nothing! Pass Key checked by dealer = Okay. Dealer suggested that it might be wiring in steering column (small gauge wiring breaks.) How can I narrow in on problem? Who has experience with resolution?
Aug 29, 2018 at 9:55 AM (Merged)
Avatar
HMAC300
  • CERTIFIED EXPERT
  • 48,601 POSTS
Check fuses pointed out in drawing under-hood fuse box.
Aug 29, 2018 at 9:55 AM (Merged)
Avatar
CARROLLGUILLORY
  • MEMBER
  • 1 POST
The battery is good, new, the started is hot if manually tested.
Nothing has power, the lights, ignition switch horn or radio. It acts as if the battery was not connected.
Aug 29, 2018 at 9:55 AM (Merged)
Avatar
RASMATAZ
  • CERTIFIED EXPERT
  • 75,992 POSTS
Double check the battery connection.

Inspect and test all fusible links-the power has to go through it to get in the vehicle.
Aug 29, 2018 at 9:55 AM (Merged)
Avatar
GJBR79
  • MEMBER
  • 1 POST
I have a 1997 Firebird, just replaced the transmission and the heads on the engine, was driving to break them in and there was a noise and now the engine just makes a loud clinking noise while running, after a week now the car does not start. I get the electrical wining sound, but no turn over. What do you think this all might be from?
Sep 11, 2018 at 11:11 AM (Merged)
Avatar
TEAG
  • MEMBER
  • 158 POSTS
Did you check your starter and flywheel? Look and see if any of the teeth are grind ed off or chewed up looking. Maybe the starter was not tightened all the way. Also, try to look up in the bell housing and make sure all the bolts on the flywheel are still all there and tight. Good luck. :)
Sep 11, 2018 at 11:11 AM (Merged)
Avatar
MONTEJ23
  • MEMBER
  • 1 POST
Sounds like there might be a rod thrown in your engine or it locked up. Try turning the engine over by turning the crankshaft. If it moves then the engine is not locked up. Look for any cracks or metal protruding the block itself.

Try the starter it might just be the starter is not connected well enough to turn the engine. Hope it helps.
Sep 11, 2018 at 11:11 AM (Merged)
Avatar
TEAG
  • MEMBER
  • 158 POSTS
Take out a spark plug and put a screw driver in the hole. Then try to turn the engine by hand. See if the engine rotates or the piston raises up. Hopefully the engine is not seized up.
Sep 11, 2018 at 11:11 AM (Merged)
Avatar
YESSIE0687
  • MEMBER
  • 1 POST
Six cylinder automatic 150,000 miles.

I had a problem with it about a week ago we were on the highway and the car shut off. we waited ten to twenty minutes and it went again for about four miles and shut off again. So we towed it home it ran fine around town and it ran fine. However, a few days ago we tried to start it and it would take two tries and it start and now this morning I tried to start it and it wants to crank but it will not roll over. It has had starter changed, fuel pump, filter changed, ignition switch changed. Do you have any idea what it could be?
Sep 11, 2018 at 11:11 AM (Merged)
Avatar
RASMATAZ
  • CERTIFIED EXPERT
  • 75,992 POSTS
Get a helper disconnect a spark plug wire or two and ground it to the engine at least 3/16 away from ground-have helper crank engine over-do you have a snapping blue spark? If so-you have a fuel related problem, check the fuel pressure to rule out the fuel filter/fuel pump/pressure regulator and listen to the injector/s are they pulsing or hook up a noid light. No snapping blue spark continue to troubleshoot the ignition system-power input to the coil/coil packs,coil's resistances,cap and rotor,distributor pick-up coil, ignition control module, cam and crank sensors and computer.
Sep 11, 2018 at 11:11 AM (Merged)
Avatar
MORSELLS
  • MEMBER
  • 1 POST
The car will not start at least three times per week. I will take a short drive and when I shut the car off and come back it will not start. When this happens it will not start for about an hour. We have replaced the spark plugs, wires, coils, ignition module, fuel filter. Also put in a new battery, starter the fuel pump was replaced shortly after I purchased the car in 1997. Most recently we bypassed the vats module.
Sep 11, 2018 at 11:11 AM (Merged)
Avatar
JACOBANDNICKOLAS
  • CERTIFIED EXPERT
  • 110,175 POSTS
When it does not start, what is missing, fuel or spark?
Sep 11, 2018 at 11:11 AM (Merged)
Avatar
RIP333
  • MEMBER
  • 2 POSTS
I have purchased an OBD I&II tester for my 1995 Firebird. It has multiple connections but still not one for my car. My car cranks but will not turn over and I have tested or checked plugs, wires, fuel filter/pump, battery.
Can I buy a special connector for this tester?
Can anyone help?
Sep 11, 2018 at 11:11 AM (Merged)
Avatar
KEVIN12881
  • MEMBER
  • 336 POSTS
Do you know how to check for spark or fuel?
Sep 11, 2018 at 11:11 AM (Merged)
Avatar
RIP333
  • MEMBER
  • 2 POSTS
Yes, I have done that and there is a spark.

I also hear the fuel pump whining each time I turn the key to crank the car.
Sep 11, 2018 at 11:11 AM (Merged)
Avatar
KEVIN12881
  • MEMBER
  • 336 POSTS
Try the fuel and air filters, also check for faulty distributor, timing chain fracture. You have a lot of miles and this is out of my capabilities.
Sep 11, 2018 at 11:12 AM (Merged)