No electrical power to anything

1999 FORD F-150
288,000 MILES • 4.6L • V8 • 2WD • AUTOMATIC
Avatar
KRISTINA BUCKHANNON
  • MEMBER
  • 4 POSTS
A couple days ago my friend borrowed my truck and filled it up with gas and started driving, down the street and lost all electrical power in the cab, everywhere, this happened after he hit a bump. he says that the battery hit the underside of the hood and arced. He decided that they were going to change the terminal mounts and upon trying to reconnect the negative it would spark, this blew the link between the starter solenoid and the positive battery cable. I replaced that cable and I still have no power to anything not even to engine bay fuse box. The batteries testing at 12.54 volts.
May 8, 2016 at 4:39 AM
Advertisement
Avatar
HMAC300
  • CERTIFIED EXPERT
  • 48,601 POSTS
These pictures show you other things you can check.
Jan 18, 2021 at 6:14 PM
Avatar
STRAILER
  • CERTIFIED EXPERT
  • 53,854 POSTS
Great answer Hmac300
Jan 18, 2021 at 6:14 PM
Advertisement
Avatar
KRISTINA BUCKHANNON
  • MEMBER
  • 4 POSTS
Got it fixed. What happened s when the battery arced from hitting the hood, it fried my alternator. Got a refurbished one and got instant lights and cab Power. Truck started right up.
Jan 18, 2021 at 6:14 PM
Avatar
STRAILER
  • CERTIFIED EXPERT
  • 53,854 POSTS
Good to hear, glad we could help
Jan 18, 2021 at 6:14 PM
Avatar
CKH1992
  • MEMBER
  • 7 POSTS
So today I was changing spark plugs on my 98 f150 and I touch one of the wires connected to the primary battery fuse on accident with a tool and got a spark. Didn't think much of it but now I have no power to anything in my car. No lights no click nothing. It's like the battery is not even in the car. everything was fine up until today . Battery has power and tried jump starting but wouldn't take. Ive check the majority of the fuses. All seem fine as well as swapped many relays Any ideas?
Jan 20, 2021 at 7:39 PM (Merged)
Avatar
WRENCHTECH
  • CERTIFIED EXPERT
  • 20,761 POSTS
You burned out a maxi-fuse or fusible link. Here is a guide to help you test for the maxi fuse that is blown

https://www.2carpros.com/articles/how-to-check-a-car-fuse

Here are the fuse locations and identifications.

Check out the diagrams (Below)

Please let us know what you find. We are interested to see what it is.

Cheers, Ken
Jan 20, 2021 at 7:39 PM (Merged)
Avatar
CKH1992
  • MEMBER
  • 7 POSTS
Any Idea as to what maxi fuse? As well as more detail on what and where for a fusible link. I'm not familiar with those?
Jan 20, 2021 at 7:39 PM (Merged)
Avatar
WRENCHTECH
  • CERTIFIED EXPERT
  • 20,761 POSTS
A maxi fuse is a large, high amp fuse and a fusible link is special melting wire that acts as a fuse. You need to check all of them.
Jan 20, 2021 at 7:39 PM (Merged)
Avatar
CKH1992
  • MEMBER
  • 7 POSTS
Could you possibly give me more detailed descriptions of where the maxi fuses are I've never seen one. Is the fuse(s) that may have blown more likely to be in the box under the hood or in the cab of the truck? I assume that it's one of the larger fuses. Is it possible for one to not work but not be visibly blown?
Jan 20, 2021 at 7:39 PM (Merged)
Avatar
WRENCHTECH
  • CERTIFIED EXPERT
  • 20,761 POSTS
It's possible. The have to be tested. It's going to be one or more of the larger fuses.
Jan 20, 2021 at 7:39 PM (Merged)
Avatar
CKH1992
  • MEMBER
  • 7 POSTS
I have a multimeter. To test the fuses do I just check the ohm rating for resistance?
Jan 20, 2021 at 7:39 PM (Merged)
Avatar
WRENCHTECH
  • CERTIFIED EXPERT
  • 20,761 POSTS
Test for voltage on both sides of the fuse.
Jan 20, 2021 at 7:39 PM (Merged)
Avatar
CKH1992
  • MEMBER
  • 7 POSTS
Test for voltage while still connected? And is any sign of voltage good or should it be a particular number
Jan 20, 2021 at 7:39 PM (Merged)
Avatar
CKH1992
  • MEMBER
  • 7 POSTS
So far I haven't found any bad fuses. But non of them are getting any voltage. What could cause that?
Jan 20, 2021 at 7:39 PM (Merged)
Avatar
WRENCHTECH
  • CERTIFIED EXPERT
  • 20,761 POSTS
You have a main fuse blown somewhere.
Jan 20, 2021 at 7:39 PM (Merged)
Avatar
CKH1992
  • MEMBER
  • 7 POSTS
I found the problem the MAXI fuse was blown 50 amp for the ignition switch. Thanks 2Carpros! I love this site
Jan 20, 2021 at 7:39 PM (Merged)
Avatar
EPC3762
  • MEMBER
  • 2 POSTS
I did the exact same thing today on my 1997 f-150... Got a spark then a pretty good puff of smoke... I hit the top fuse on the primary battery fuse wire feeding off the drivers side of the fuse. All while changing the rear plug on the passenger side. I hit it with my ratchet extension while it was attached to the plug. Solidly grounded it out. Any help on what you did to correct your situation would be greatly appreciated.

Thank you,

Ed Cox
Jan 20, 2021 at 7:39 PM (Merged)
Avatar
STRAILER
  • CERTIFIED EXPERT
  • 53,854 POSTS
Hello,

It sounds like the 50 AMP maxi fuse solved the problem can you check your by following the thread above please?

Please let us know if you need anything else to get the problem fixed.

Cheers, Ken
Jan 20, 2021 at 7:39 PM (Merged)
Avatar
CAJUNGUY65
  • MEMBER
  • 3 POSTS
I recently purchased this truck. I hooked a scan tool to it but no codes showed. I changed fuel pump, fuel filter, plugs and wires. Checked all fuses and replaced burnt ones. Truck still is not turning over. I took battery off another vehicle which I know is good. It seems like it has no electrical power at all. No head lights. The signal lights work fine. The radio comes on but does not play. Since there is no power getting to anything I cannot tell what is wrong. Please help me with this.
Jan 20, 2021 at 7:39 PM (Merged)
Avatar
STRAILER
  • CERTIFIED EXPERT
  • 53,854 POSTS
Hello,

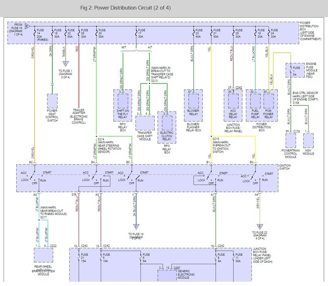
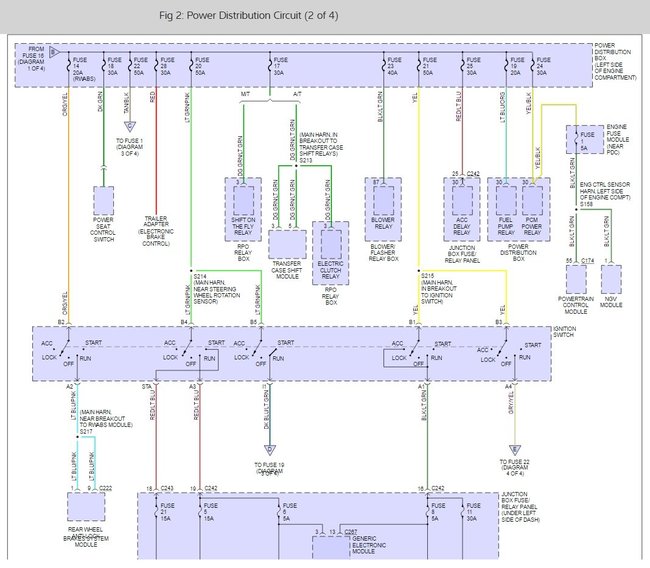
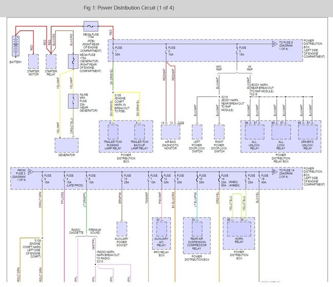
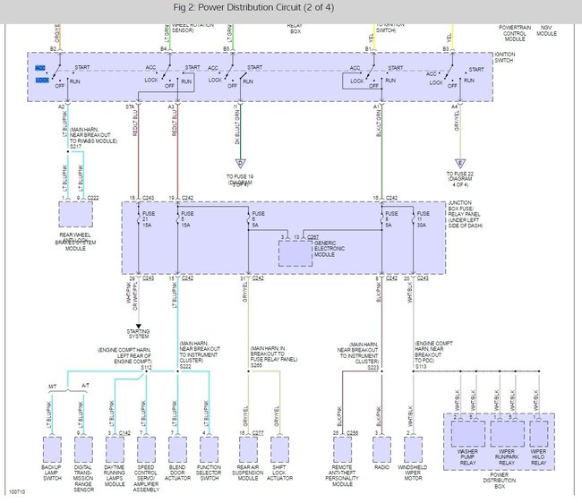
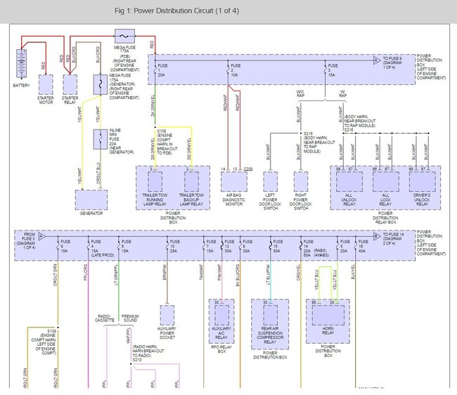
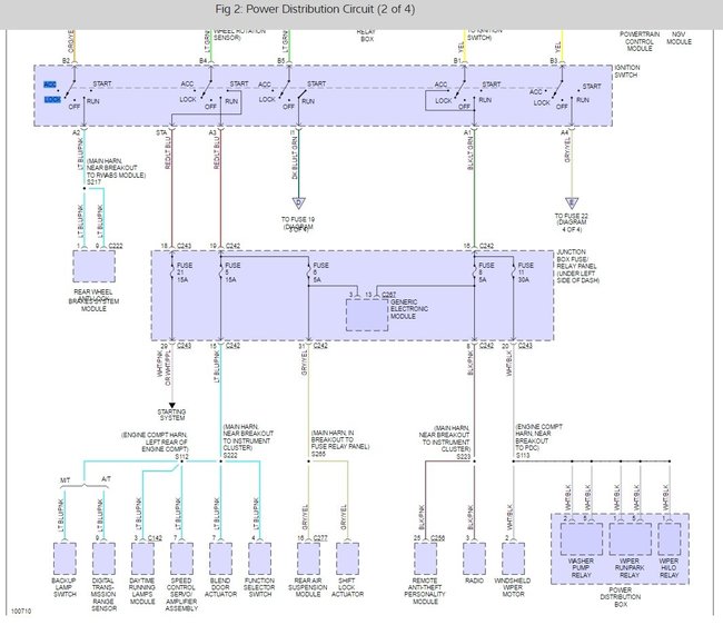
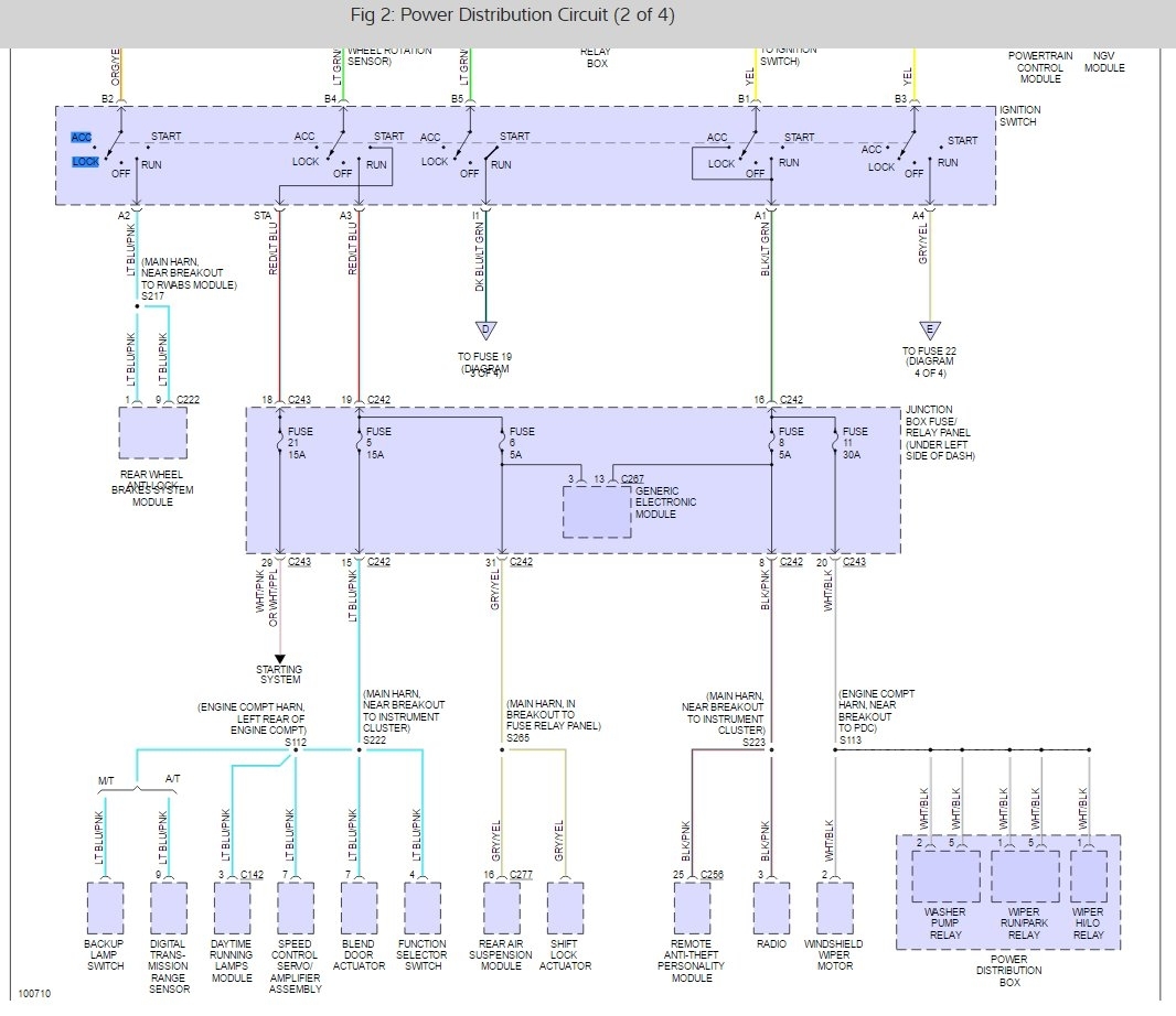
There is a main power fuse 175 amp that runs a lot of power accessories that should be checked. also, the ignition switch could have a side of it that is shorted out. here are some power distribution wiring diagrams that you can use for some testing. here is a guide on how to use a test light and test wiring.

https://www.2carpros.com/articles/how-to-use-a-test-light-circuit-tester

and

https://www.2carpros.com/articles/how-to-check-wiring

Please run some tests and get back to us so we can continue helping you.

Best, Ken

Jan 20, 2021 at 7:39 PM (Merged)
Avatar
MOLLIEANNA1972
  • MEMBER
  • 2 POSTS
Initially, truck sporadically kept cranking only way to stop it was pull battery cable off. after replacing starter, solenoid, key ignition, ignition control modular headlight switch pigtail, alternator. Still didn't fix it. Drove truck shut it off i went to start it again, completely dead as if I had pulled the battery not even headlights. I then replaced battery, new battery cables, relay switch, replaced ignition modular again and replaced ignition again. Tested starter it was fine and checked inertia switch. Also checked all grounds were good. Still dead. Been using probe tester only positive wire up to the starter relay. After that all wires stay green. The signal wire from the ignition switch stays green too and it is supposed to have power. Can that be causing the whole truck to be dead? And what does that wire connect to? Any other ideas? I'm stumped!
Jan 20, 2021 at 7:40 PM (Merged)
Avatar
SCGRANTURISMO
  • CERTIFIED EXPERT
  • 4,897 POSTS
Hello,

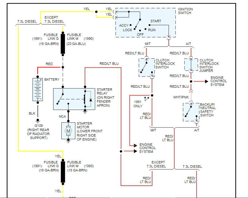
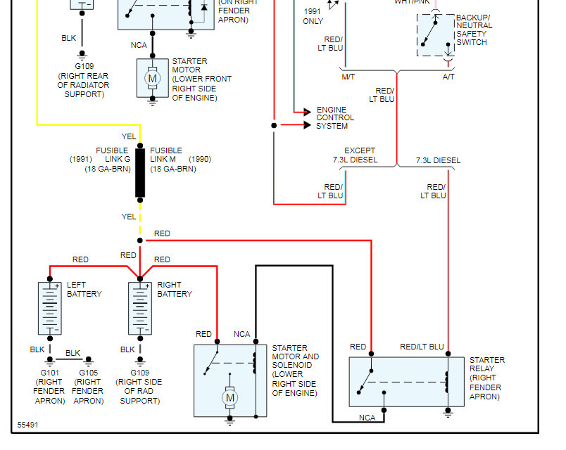
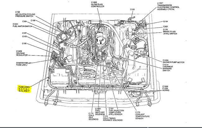
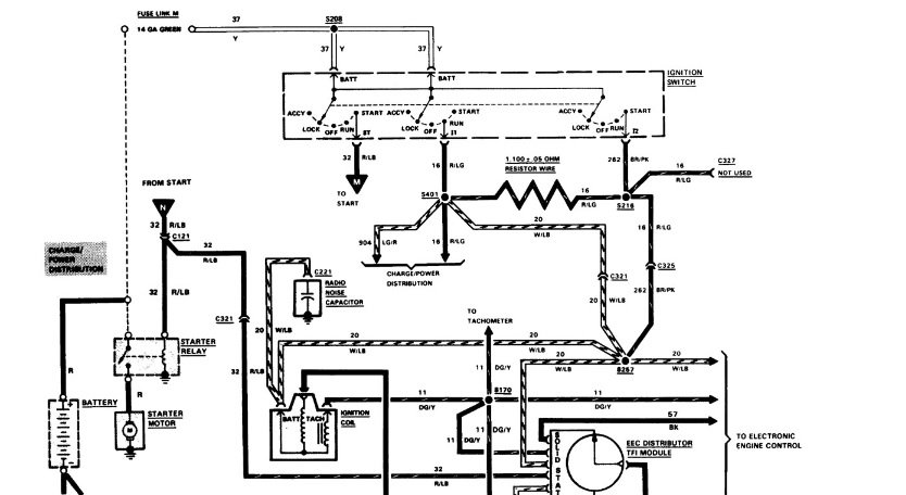
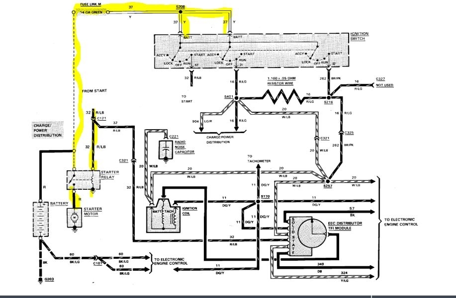
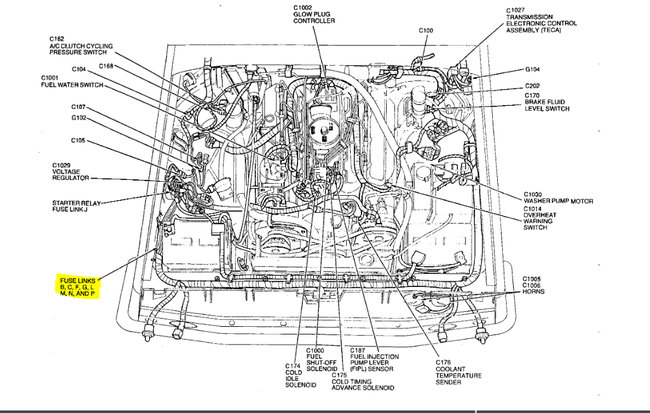
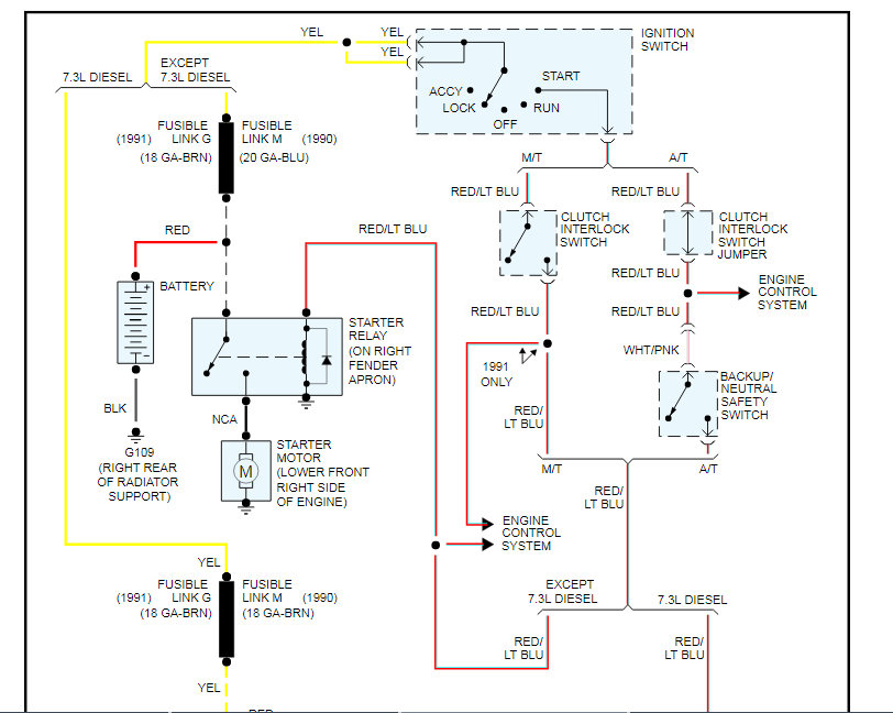
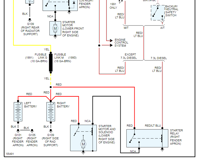
Okay, so you have no power at all with a new battery. Let's see if we can't find the problem and then find and fix the root cause of the problem. In the diagrams down below I have included a wiring diagram of your vehicle's starting circuit. Let's check the Fusible Link G and see if it's still intact. I have included a diagram with the component location in the diagrams down below for you as well. Please check this fusible link and get back to us with what you find out. We can go from there.

Thanks,
Alex
2CarPros
Jan 20, 2021 at 7:40 PM (Merged)
Avatar
BLACKHAT89
  • MEMBER
  • 3 POSTS
I just bought a 1986 f150.It is a stock factory vehicle with a 302.The starter relay was bad and the original owner had unhooked the wireing from it.There is no power to anything in the truck,no headlights,door buzzer,nothing.But the battery is fully charged.I would like to know which wires conect to to what side of the relay cause i think this is where the power starts.There are four wires in question and i will describe them from the end connecters to the harness;one black 16 gauge wire with a that plugs into the harness.one red 16 gauge that goes to a black fuse link and then becomes yellow,one black 16 gauge wire into an orange fuse link into black wire,one blue 18 gauge into black fuse link then becomes a yellow 18 gauge.I have already donated and I thank you.
Jan 20, 2021 at 7:40 PM (Merged)
Avatar
RASMATAZ
  • CERTIFIED EXPERT
  • 75,992 POSTS
Hi blackhat89, Welcome to 2carpros and TY for the donation How many small terminal on the starter relay if only one Put the red and light blue wire on the S small terminal the rest goes to the battery terminal on it coming from the battery not to the starter side of the relay Let me know


https://www.2carpros.com/forum/automotive_pictures/12900_relay_32.jpg

Jan 20, 2021 at 7:40 PM (Merged)
Avatar
SANDERS CHRIS
  • MEMBER
  • 6 POSTS
Cranks from starter solenoid but no power from key ignition. so I have no dash lights and no other power from the key ignition. how can I fix that?
Jan 20, 2021 at 7:40 PM (Merged)
Avatar
MOTOR MASTER
  • CERTIFIED EXPERT
  • 279 POSTS
Hello my name is Dave.

It sounds like you have a bad connection on the battery side of the solenoid, possibly a blown fusible link. Has the solenoid been changed recently? If it has I have seen a common problem where people accidentally connected the power buss (the group of wires that supply power to the vehicle) to be connected to the starter side of the solenoid, sometimes it is only one wire which can make it start by jumping it but also cause the issues you are describing. My suggestion would be to check these wires and to check if the fusible link has blown, you can do this by probing the wire with a test light on the other side of the link (looks like a small block on the wire) there should always be power to it. I hope this helps you find your problem and if you need further assistance we are always here and thank you for using 2CarPros.
Jan 20, 2021 at 7:40 PM (Merged)
Avatar
ASEMASTER6371
  • CERTIFIED EXPERT
  • 52,796 POSTS
Good morning,

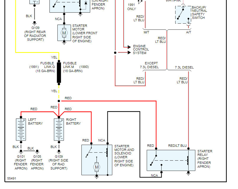
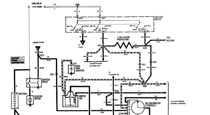
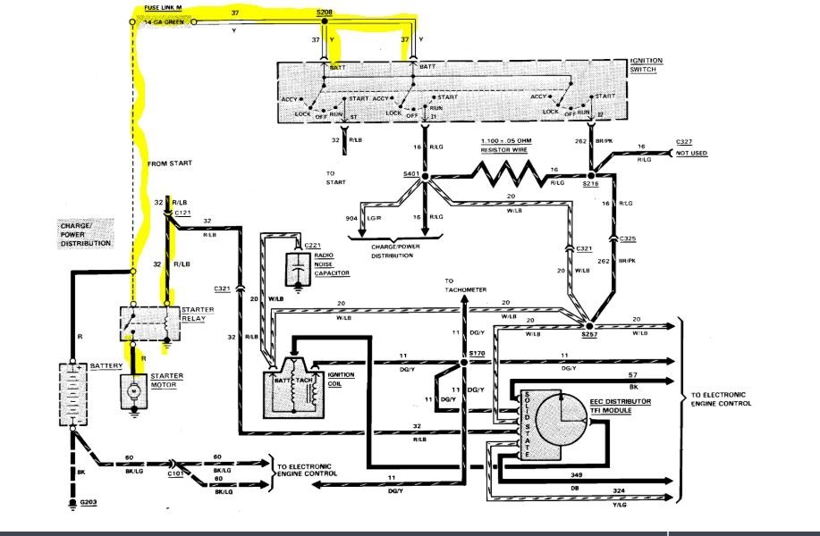
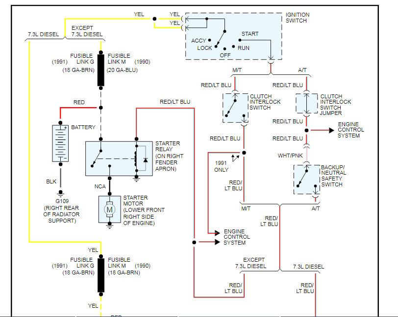
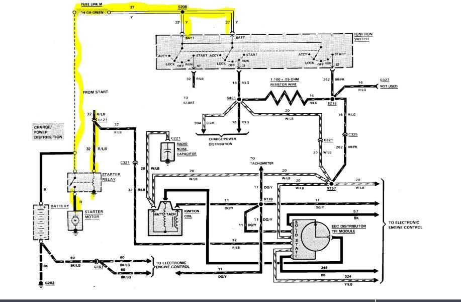
Just to add, I will attach a wiring diagram for you to view of the starting system.

If you have a test light or voltmeter, you can do some checks.

Roy
Jan 20, 2021 at 7:40 PM (Merged)
Avatar
SANDERS CHRIS
  • MEMBER
  • 6 POSTS
Okay, thanks.
Jan 20, 2021 at 7:40 PM (Merged)
Avatar
SANDERS CHRIS
  • MEMBER
  • 6 POSTS
Okay, but will this give me power back to everything inside the cab of my truck?
Jan 20, 2021 at 7:40 PM (Merged)
Avatar
SANDERS CHRIS
  • MEMBER
  • 6 POSTS
I have a new starter, starter solenoid, new key tumbler and ignition switch, and battery, but still no power inside my cab?
Jan 20, 2021 at 7:40 PM (Merged)
Avatar
ASEMASTER6371
  • CERTIFIED EXPERT
  • 52,796 POSTS
Okay, just as Dave said in his reply, check the fusible link that I listed in the diagram at the battery or at the solenoid.

Roy
Jan 20, 2021 at 7:40 PM (Merged)
Avatar
JDL
  • CERTIFIED EXPERT
  • 16,098 POSTS
I agree with my friends. The two wires at ignition switch in diagram, is hot all the time. If those two wires are not hot, replacing the ignition switch won't help anything. You can see fusible link in diagram. Sorry, I just realized the diagram was already posted, my bad.
Jan 20, 2021 at 7:40 PM (Merged)
Avatar
SANDERS CHRIS
  • MEMBER
  • 6 POSTS
Okay, I checked around some more like y'all said and came across this and they looked burnt and had no power to them.
Jan 20, 2021 at 7:40 PM (Merged)
Avatar
ASEMASTER6371
  • CERTIFIED EXPERT
  • 52,796 POSTS
Yep. They are the links.

The issue is, why did they fail. Just like a fuse, they fail for a reason. If you do not find the reason, you did not fix anything.

Roy
Jan 20, 2021 at 7:40 PM (Merged)
Avatar
SANDERS CHRIS
  • MEMBER
  • 6 POSTS
Okay, fixed the no power thing. but now when I turn the key the starter solenoid just clicks no crank.
Jan 20, 2021 at 7:40 PM (Merged)
Avatar
ASEMASTER6371
  • CERTIFIED EXPERT
  • 52,796 POSTS
If the solenoid clicks then the starter is the problem.

Roy
Jan 20, 2021 at 7:40 PM (Merged)