fuel tank switch not working why?

1994 FORD F-150
275,000 MILES • 5.0L • V8 • 2WD • AUTOMATIC
Avatar
HIDDEN
  • MEMBER
  • 2 POSTS
No power on my fuel tank switch to change front or rear tank. I have no power on the switch.
Apr 7, 2021 at 4:13 PM
Advertisement
Avatar
ASEMASTER6371
  • CERTIFIED EXPERT
  • 52,796 POSTS
Good evening,

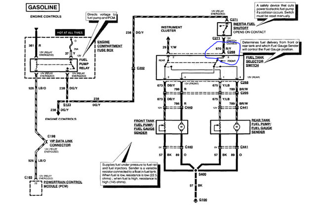
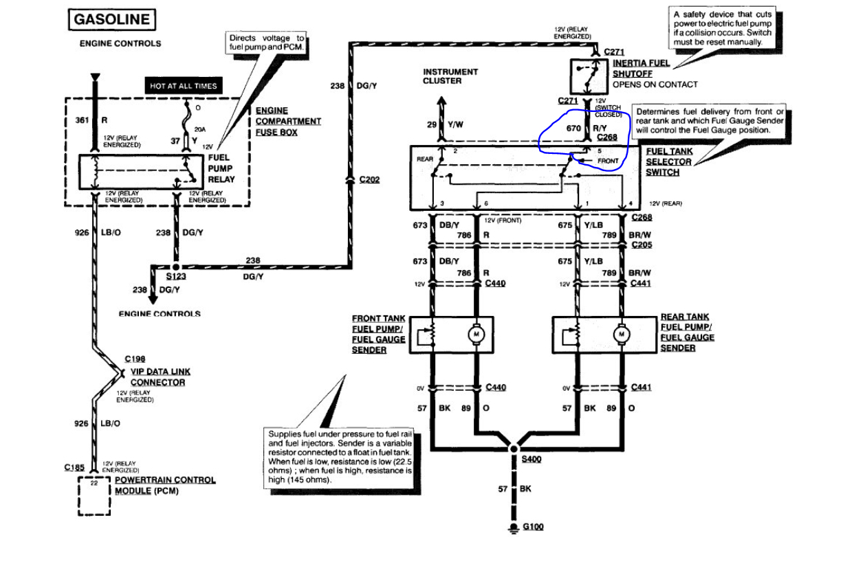
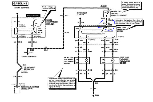
I attached the diagram of the switch for and the testing procedure below. The power comes from the inertia switch.

https://www.2carpros.com/articles/how-to-check-wiring

https://www.2carpros.com/articles/how-to-use-a-voltmeter

Roy
Apr 7, 2021 at 5:05 PM