No power new battery

1987 CHEVROLET CORVETTE
87,000 MILES • 0.5L • V8 • 2WD • AUTOMATIC
Avatar
SARA ANN OWEN
  • MEMBER
  • 2 POSTS
Replaced battery and car still won't start or turn over. No dash lights or anything. I have no idea where the fuses or relays are to check them. Please help.
Oct 10, 2019 at 6:38 AM
Advertisement
Avatar
SCGRANTURISMO
  • CERTIFIED EXPERT
  • 4,897 POSTS
Hello,

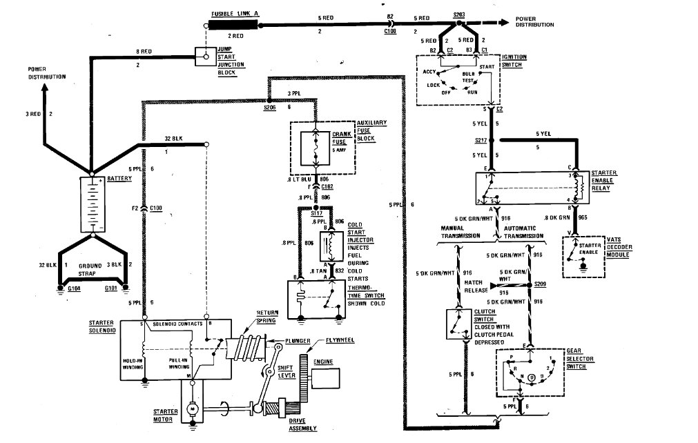
Okay, in the diagrams down below I have included a wiring diagram of the starting circuit on your vehicle and a description of where fusible link A is located, and a guide to fusible link inspections. Can you please inspect fusible link A and get back to us with what you find out. We can go from there.

Thanks,
Alex
2CarPros
Oct 11, 2019 at 5:33 AM