No power at all

1996 FORD RANGER
200,000 MILES • 4.0L • 6 CYL • 2WD • AUTOMATIC
Avatar
COLLEEN BOULAIS
  • MEMBER
  • 1 POST
I have a hydraulic Tommylift on my ranger. i was fixing a leak in it it was not tighten right so when the cables started to move it sparked twice and everything went out. What do i do to get it started? It ran great until now.
Sep 30, 2017 at 4:24 AM
Advertisement
Avatar
CJ MEDEVAC
  • CERTIFIED EXPERT
  • 11,004 POSTS
Things like an anti-theft system/ fusible link might be possibilities.

I have found many times that even simple stuff can go wrong with a cross connection situation and have you "wanting" to chase down the hard stuff.

Before we get all flustered and involved, check the darn clamps and wires to the clamps at the battery, there may have been a little "pop" or "snap" that you did not get to see, now leaving you a bad connection.

Next thing to look at is the wires/ cables from the battery (positive and negative) look at their destinations, same thing may have happened there too.

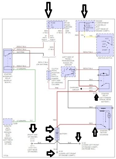
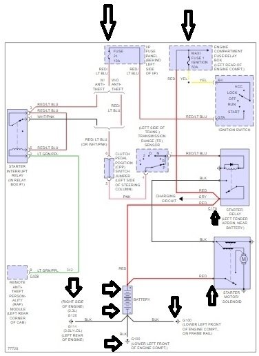
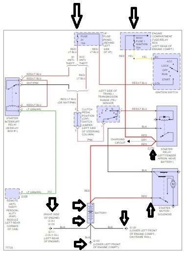
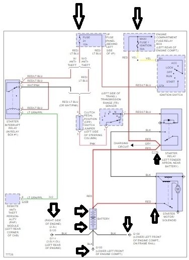
I uploaded a diagram from "Prodemand" of the "starting circuit".

(click on it below)

I did not see a fusible link in the diagram, but there are a few fuses listed. Their size and locations are on the diagram.

Let me know how it is going, I can get other diagrams if needed.

The cool thing here is, if I get in over my head another 2car guy might jump in with more/ better information than I have given.

We do have to get you fixed and out of my garage, I may have a sick Jeep arrive at any time! LOL!

I hope it is really simple!

The Medic
Sep 30, 2017 at 11:32 AM