No power anywhere when ignition is "on"?

1992 DODGE GRAND CARAVAN
130,000 MILES • 3.3L • 6 CYL • 2WD • AUTOMATIC
Avatar
MECHANICALGENIUS
  • MEMBER
  • 26 POSTS
One day I went to start my second gen van, but when I turned the key to "on", everything (including head and dash lights) turned off. This condition continued when turning the key to "start", but no starter. Since the old ignition switch and cylinder were quite worn, I replaced the switch assembly and cylinder with new.

This has made no change in the problem. I am at a loss as to where to start. Maybe the ASD relay, here are some things to consider:
1. Key turned to "ACC", nothing turns on however the "1" stuff works (lights and anything not requiring the ignition switch to be "on").
2. Key turned to "on", everything appears to go dead, however voltage to the dash, cig lighter, fluctuates at around 4-6 volts. Dash idiot lights barely glow, sometimes. And sometimes I get a faint "click" or 2 from under the hood. That low voltage state seems "normal" to what I was seeing while the ignition switch was in "start" before this problem.
3. Battery terminals always show 12.3-12.5 volts in any state. All battery connections grounds are tight and clean. There were no issues starting and running the vehicle before this.
I suspect a stuck/dirty relay, possibly a connection? An ignition switch pin diagram would help me trace things, also. Thanks for your help!
Jan 25, 2025 at 5:07 PM
Advertisement
Avatar
STRAILER
  • CERTIFIED EXPERT
  • 53,854 POSTS
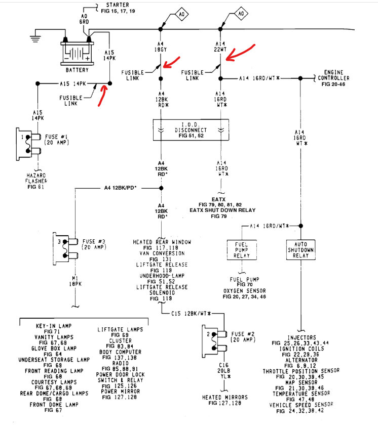
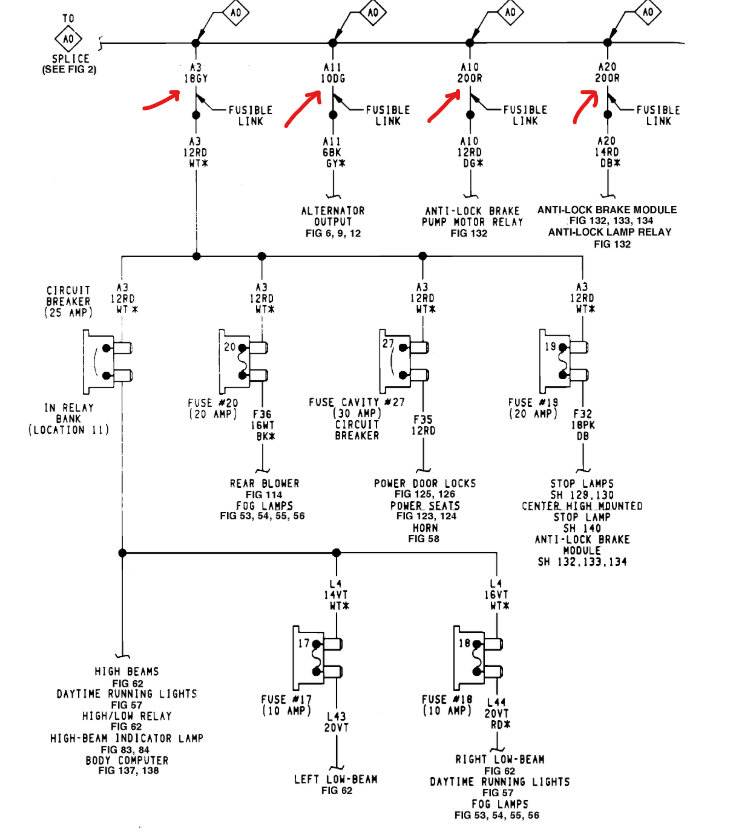
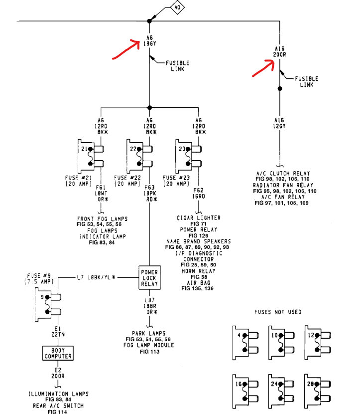
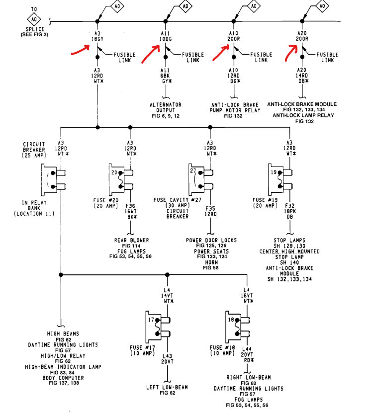
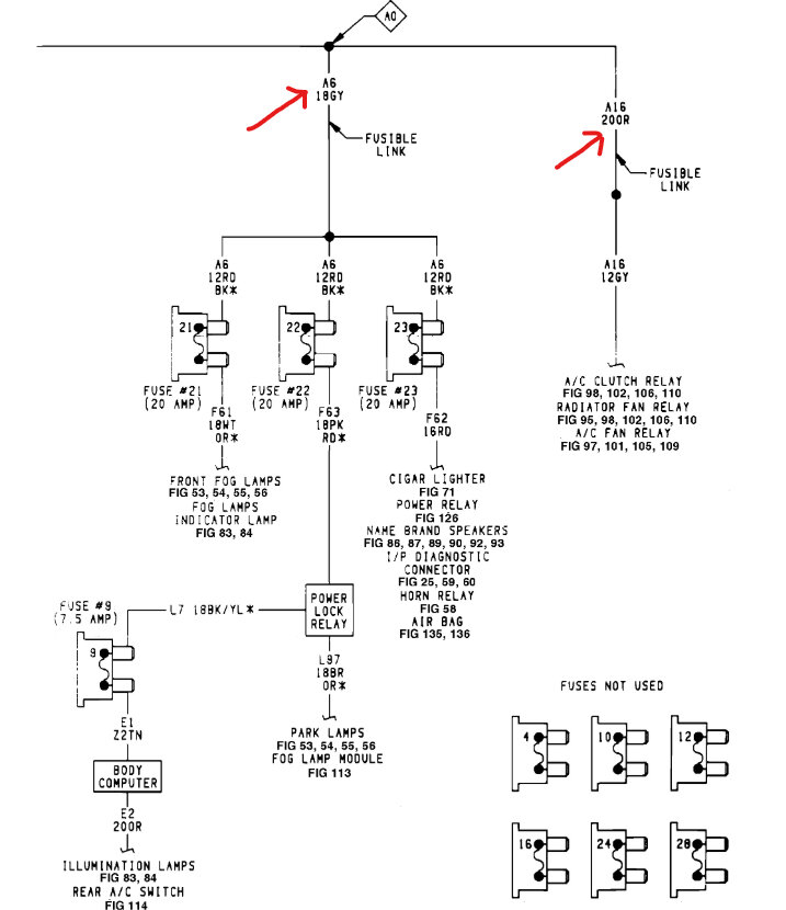
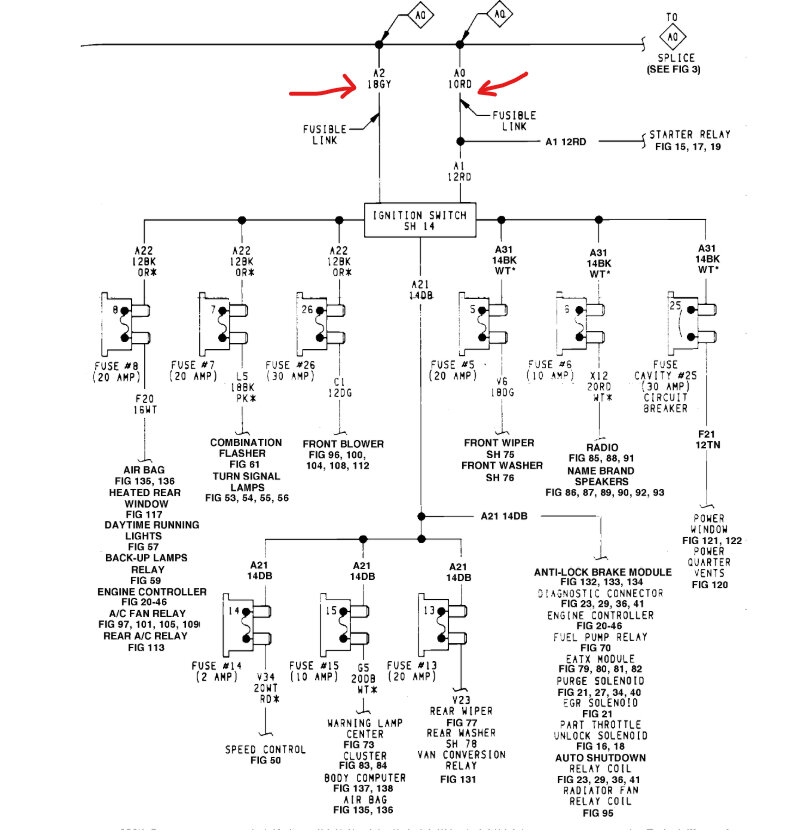
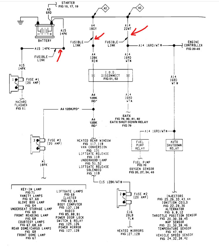
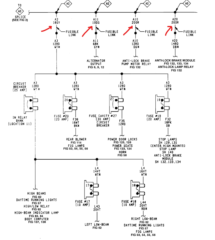
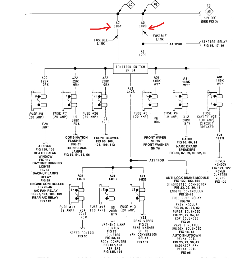
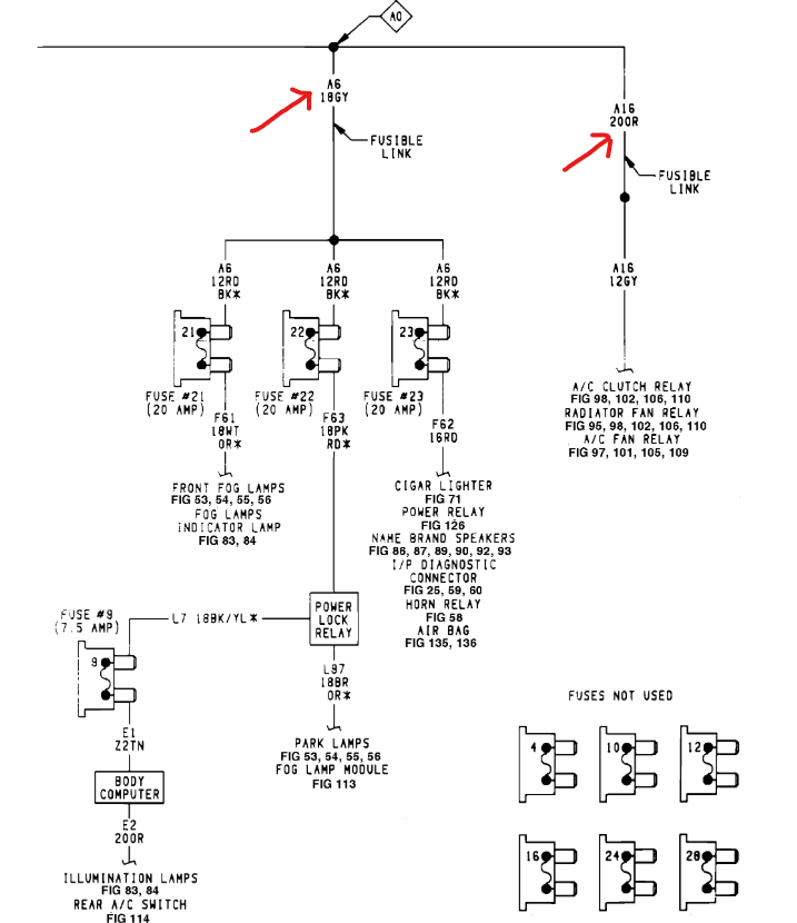
To me it sounds like the positive battery cable, or a fusible link is bad. The links are near the battery. I would try pulling on them to see if one will come apart and lets you know it is bad. Here are the links so you can see what they power. Check out the images (below). Please upload pictures or videos in your response of any problems so we can see what to help you with.
Jan 26, 2025 at 10:04 AM
Avatar
MECHANICALGENIUS
  • MEMBER
  • 26 POSTS
That was my thought, also. Thanks for the road map to these links.

Two pins in the ignition switch harness (A1 and A2) currently show 12v. I have also cleaned all relay plugs in the engine bay, checked all fuses and circuit breakers and cleaned the plugs by the battery. I keep the engine compartment clean and regularly clean ground connections and the battery cable connections and check for drops. All relay sockets showed light corrosion. Now it's on to the fusible links. Thanks
Jan 26, 2025 at 10:22 PM
Advertisement
Avatar
STRAILER
  • CERTIFIED EXPERT
  • 53,854 POSTS
I have had problems in the past with the links FYI. You should find the problem there.
Jan 27, 2025 at 9:46 AM
Avatar
MECHANICALGENIUS
  • MEMBER
  • 26 POSTS
And I say you are absolutely right. It may still be connected but having a high resistance from old age. etc.

So far, one questionable fusible link at battery, but it only goes to the emergency flashers which work (pink wire), according to wiring diagram. My next step is run a fused line from the battery directly to terminal A1 on the ignition switch, replacing the existing wire and go from there. (An old 1960's fix for bypassing bad switches.) Luckily this 1992 system is pretty primitive compared to today's systems. Should work and would give a snapshot of the upstream wiring situation. If the vehicle still will not start and run, then the problem must be downstream from the ig switch, which could be a head scratcher.

Looking at the old wiring under the hood under the battery area, I wouldn't be surprised if many of the fusible links need replacing anyway. I already have replacement battery cables as I am sure there are pending connection problems with those, also. Here's a photo with the battery removed. Other photo is of the ig switch plug. The 2 wires in question are still connected properly -- 1992 quality control at its finest, lol.

Sorry photos will have to wait a bit.
Jan 27, 2025 at 11:21 PM
Avatar
STRAILER
  • CERTIFIED EXPERT
  • 53,854 POSTS
lol yep, it sounds like you are on the right trail to help fix the car, let me know what happens :)
Jan 28, 2025 at 9:44 AM
Avatar
MECHANICALGENIUS
  • MEMBER
  • 26 POSTS
Yep, that solved the problem. Ran a fused line from battery + to ignition switch red terminal. Works better than before since there is no voltage drop at all to the ig switch.

Just a side note, every single light bulb in the van has been replaced with LEDs. LED headlights are the best. And I can leave my interior lights or my parking lights on all night long (or all day) and not even notice any battery drain in the morning. Although, I don't recommend making that a habit.

Thanks for the diagrams and pointers.
Jan 29, 2025 at 10:02 PM
Avatar
STRAILER
  • CERTIFIED EXPERT
  • 53,854 POSTS
Glad you could get it fixed, thanks for letting us know. Please use 2CarPros anytime we are here to help.
Jan 30, 2025 at 12:01 PM