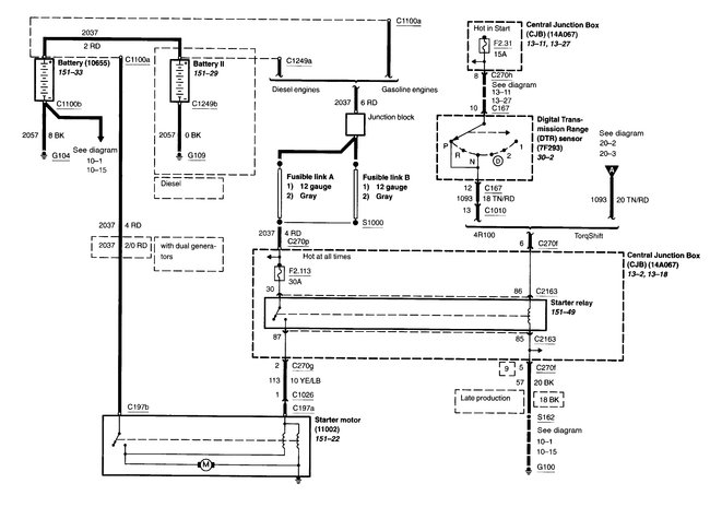
When i turned the key the motor started to crank for about one second then everything went dead.no lights no wipers no gauges, nothing when i turn the key. i checked the battery with a volt meter and it says 12.65. battery terminals are clean, cannot find any blown fuses. my manual says when the key is on the wipers and headlights should work, but they do not. i was going to replace the battery but when i got a good reading with the volt meter i assumed the battery is okay. I am lost. any suggestions would be appreciated. Thanks, Larry
Aug 12, 2019 at 7:58 AM
