No lights on truck at all

1990 CHEVROLET TRUCK
197,000 MILES • 7.4L • V8 • 4WD • MANUAL
Avatar
DYLION
  • MEMBER
  • 1 POST
I just bout a 1990 chevy 1 ton and the truck has no headlights, parking lights, tail light, cab lights (inside or out), dash lights, radio, or ac and heater control. We have checked all fuzes and checked all wires that we could think would be the cause. What else should I check. I have replaced the headlight switch and both dimmer switches and still nothing.
May 27, 2014 at 12:04 PM
Advertisement
Avatar
HMAC300
  • CERTIFIED EXPERT
  • 48,601 POSTS
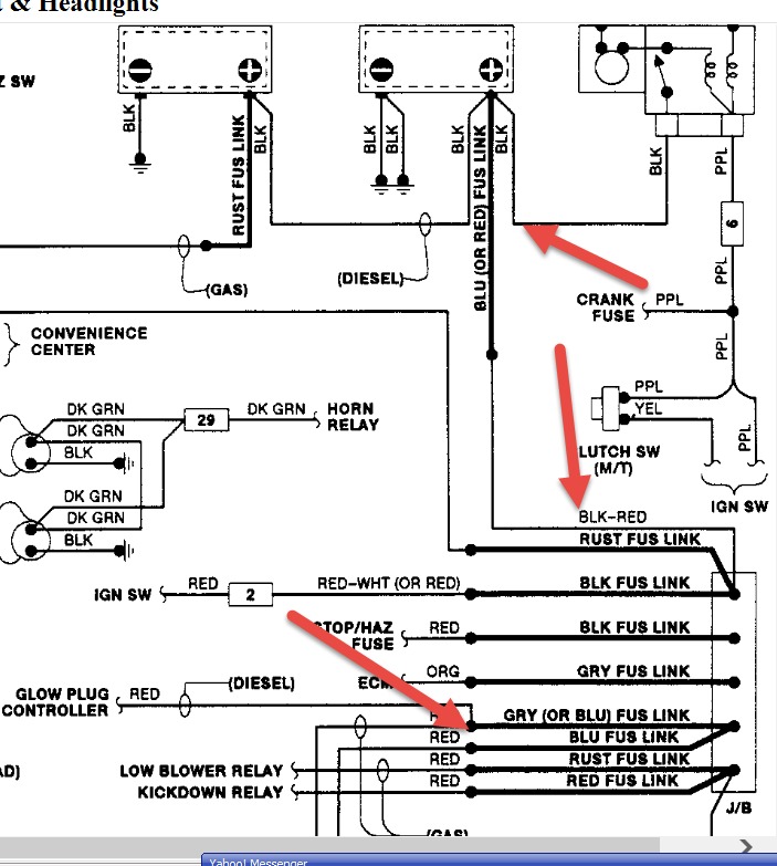
if you have the dimmer switch on the floor unplug it and turn headlights on if they work that is your problem. check the brown wire by taillights to see ifpower is actually going through it. the ground for taillights will be in the back lh frame rail. as ell also check items in pic j/b stands for junction block. if a link is burnt no lights.
May 27, 2014 at 12:20 PM