Good morning,
What are you attempting to do?
Did you use a noid light on the injector to confirm no pulse?
Does the engine run if you spray some starter fluid in the air filter?
https://www.2carpros.com/articles/car-cranks-but-wont-start
The ECM has its own ground. It does not need one from the battery. There is nowhere to mount a ground wire from the battery to the ECM.
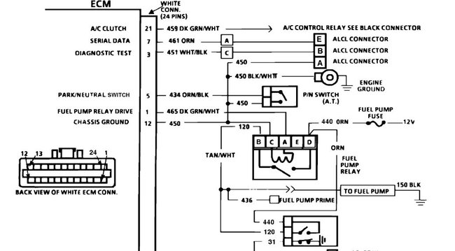
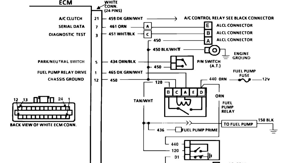
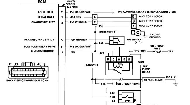
I attached a pin-out of the ECM for you to view. Let me know if you want to do some wiring checks for the injectors.
https://www.2carpros.com/articles/how-to-check-wiring
Roy
Images (Click to enlarge)
Jul 9, 2020 at 4:16 AM