No injector pulse

1996 FORD ESCORT
80,000 MILES • 1.9L • 4 CYL • 2WD • AUTOMATIC
Avatar
DALLAS2U2
  • MEMBER
  • 1 POST
Why don't I have positive 12 volts on the red wire that goes to the fuel rail for the injectors?
Dec 11, 2019 at 5:32 PM
Advertisement
Avatar
CARADIODOC
  • CERTIFIED EXPERT
  • 34,306 POSTS
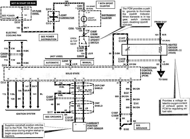
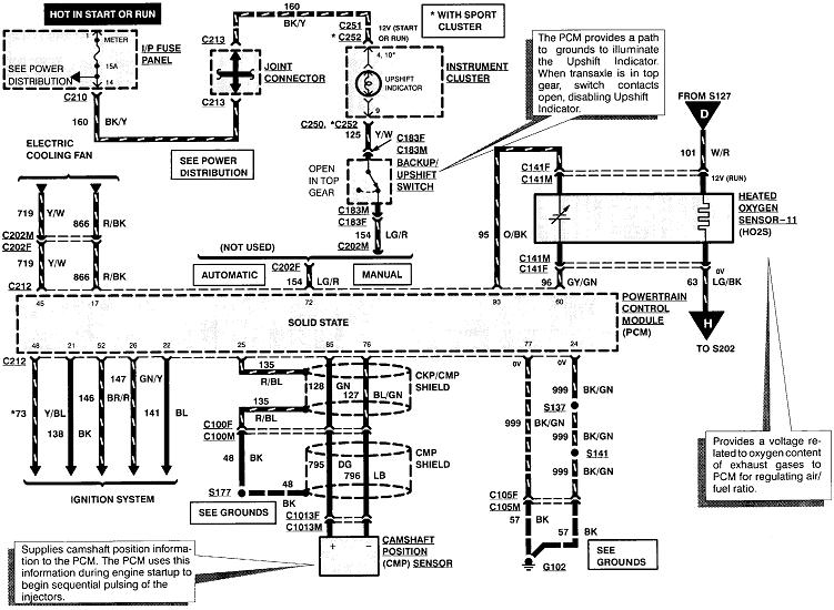
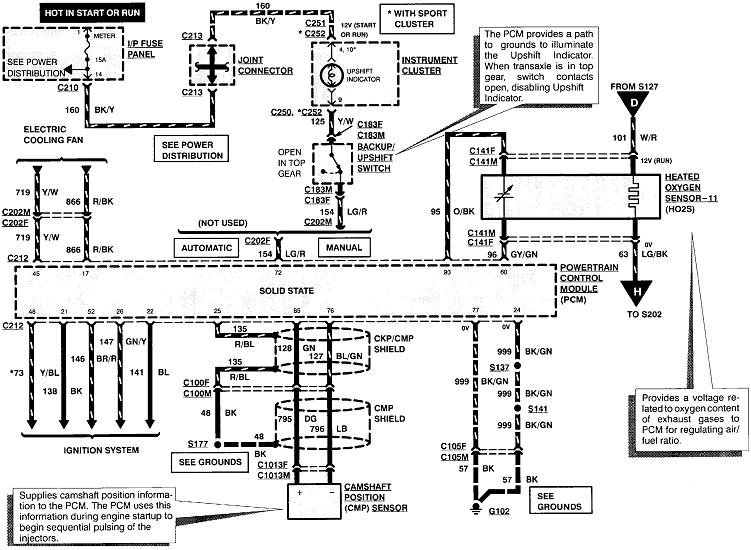
Where else have you checked? Is it missing all over or just a few places? If it's just at a few places, we have to look for a cut wire or corroded splice. If it's all over, follow these diagrams back to the power relay. These seven diagrams are for the entire Power Train Management system. I'll be right back with more diagrams.
Dec 11, 2019 at 6:38 PM
Avatar
CARADIODOC
  • CERTIFIED EXPERT
  • 34,306 POSTS
I rearranged the order of these diagrams to the order current flow starts at the PCM power relay and flows to the injectors. You can pick any point to start looking for the 12 volts, but if you start at the injectors and work your way back, follow the red lines but ignore the direction I have the arrows pointing.

Also check the two fuses at the top of the first diagram.
Dec 11, 2019 at 7:13 PM
Advertisement