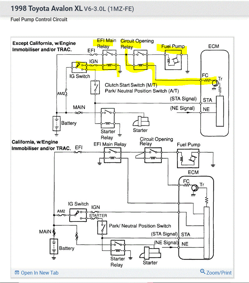
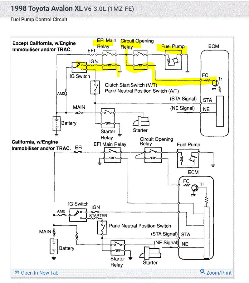
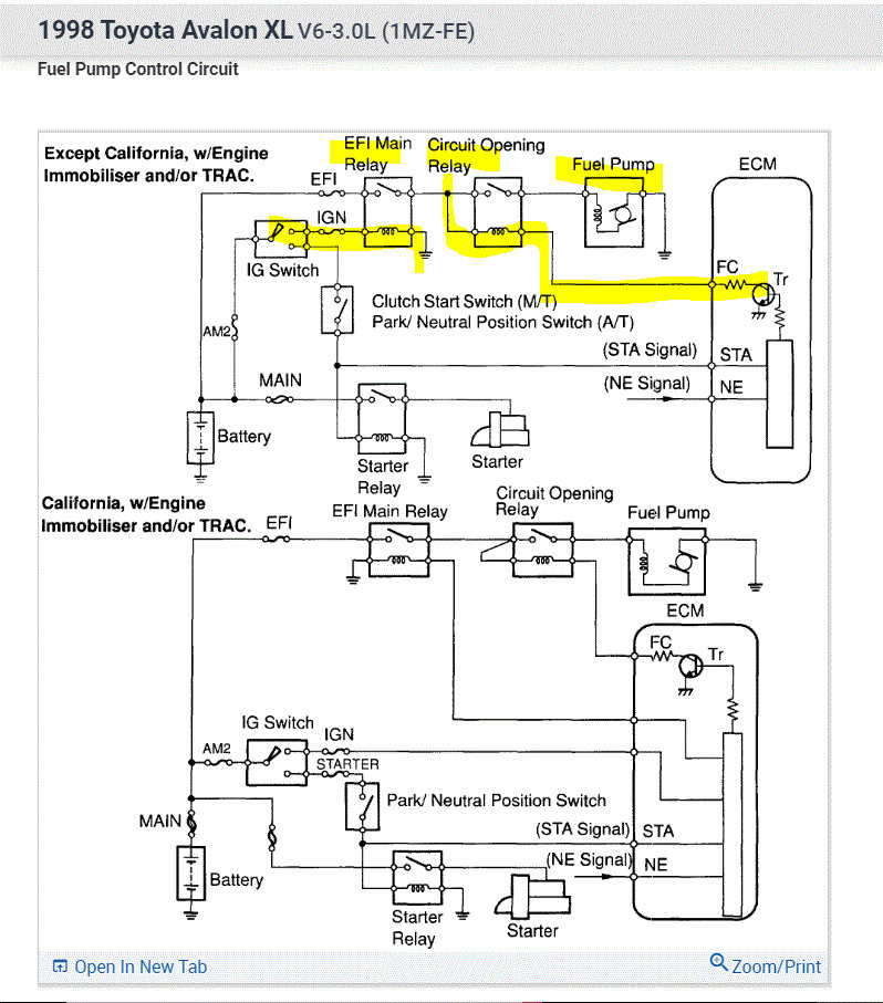
My son tried to do a doughnut in this car, and he said he went out of control and rode the bottom of the vehicle over a very large rock. The fuel tank and oil pan were damaged but not leaking, the car still has power, but it sounds like there is no fuel engagement happening. Can’t find a reset button anywhere and the fuses all seem good still. Is there something I need to reset to get the car to start again?
Jun 12, 2022 at 3:06 PM
