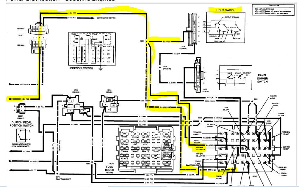
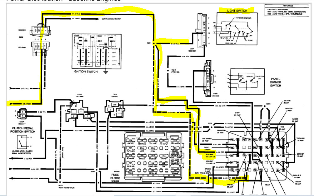
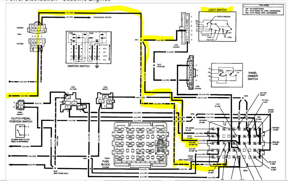
The truck listed above is a k2500 5.7 350.
I was sitting in a parking lot with the truck engine on. It was in park. Then it just turned off. No electric, it was almost like the battery was completely drained. Lights still work but nothing else does. Removed the junction box cover and a fusible link (red) that is connected to the second screw from left had burned up.
I was sitting in a parking lot with the truck engine on. It was in park. Then it just turned off. No electric, it was almost like the battery was completely drained. Lights still work but nothing else does. Removed the junction box cover and a fusible link (red) that is connected to the second screw from left had burned up.
Aug 27, 2022 at 12:37 PM






