First of all,
Complete details on why you decided to replace the starter.
What was attempted before you replaced it, like jump starting (maybe accidental crossed cables/ etc.?)
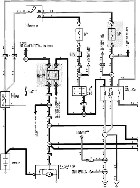
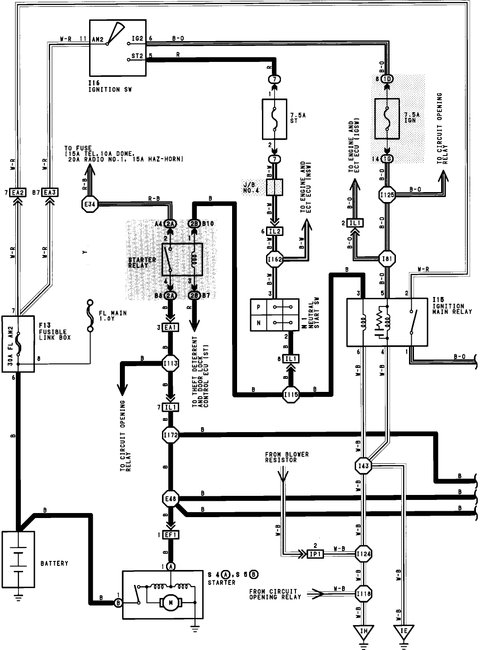
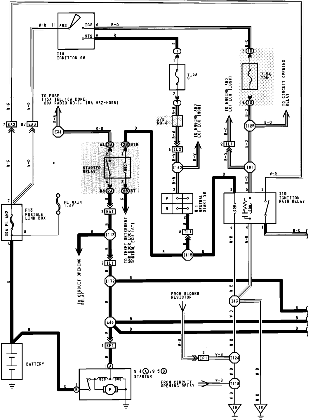
The connections to the starter are one big cable and a smaller wire below it.
Did you disconnect the battery prior to installing it? (or did something spark?)
If you did disconnect the battery, did you reconnect everything back to the battery?
Little starter wire, was it in good shape, melted? Distorted?
Is the security system on?
This is all I could find to reset it:
Disconnect the battery for thirty minutes.
Reconnect.
Turn the key to the "lock" position.
Take the key out.
Manually lock and shut all of the doors, close trunk and the hood.
Wait thirty seconds or so until the security indicator flashes.
Place the key into either the driver's or passenger's front door.
Unlock the door.
Good news?
The Medic
Feb 6, 2018 at 5:52 PM