Hi,
First, make sure the battery terminals are clean and tight. If they are, then we need to check where power is lost.
First, see if it will start by placing it in neutral. If it does, then the neutral/park switch may be bad.
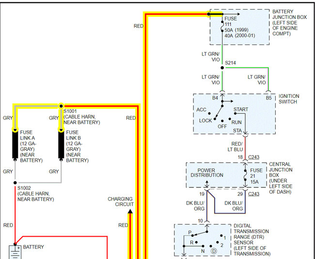
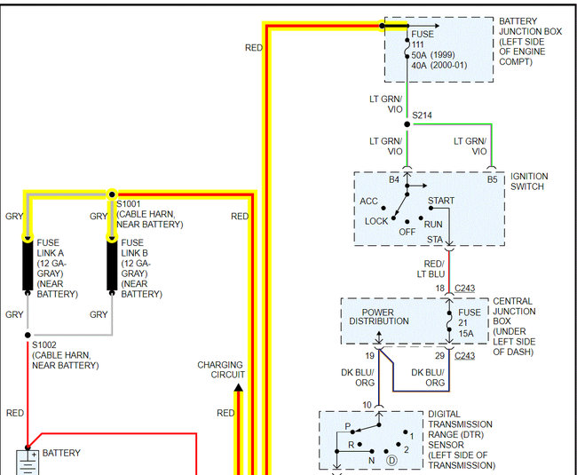
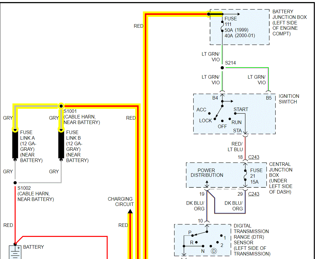
If that doesn't change anything, I need you to check fuse 111 in the battery junction box and fuse 21 in the central junction box. In addition to checking the fuses, confirm there is power to them. Note: Fuse 21 in the central junction box will only get power with the key in the start position, so you will need a helper to do this.
https://www.2carpros.com/articles/how-to-check-a-car-fuse
If the fuses check good, I need you to go to the s terminal on the starter. It will be the smaller gauge wire of the two. It should get power when the key is in the start position. If it does and you do have power to the starter direct from the battery (larger wire) the starter is bad.
I have attached the wiring schematics below for the starting system for your reference. I had to cut the schematic in two to make them readable, but I did overlap them so you could follow them.
Here is a link you may find helpful when testing the wiring:
https://www.2carpros.com/articles/how-to-check-wiring
Here is one more link you may find helpful when testing the starter for power:
https://www.2carpros.com/articles/starter-not-working-repair
Let me know what you find or if you have other questions.
Take care,
Joe
See pics below Pics 3-4 are the fuses. Pic 3 is the underhood box and pic 4 is the central junction box in the vehicle.
Images (Click to enlarge)
Jul 5, 2021 at 9:31 PM