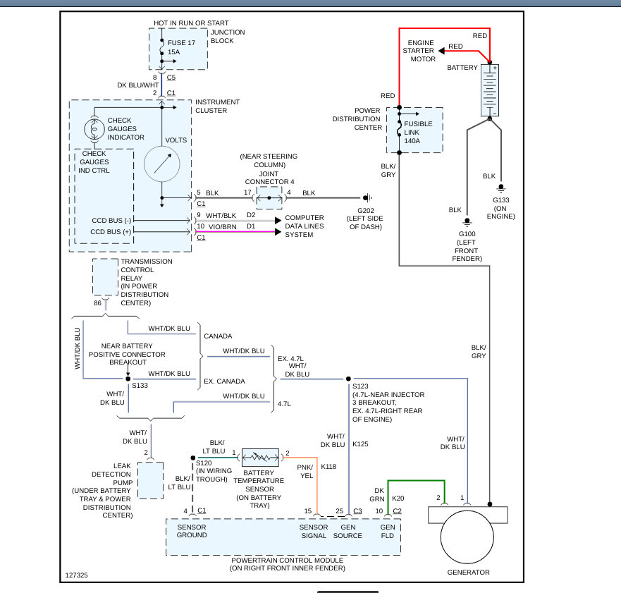
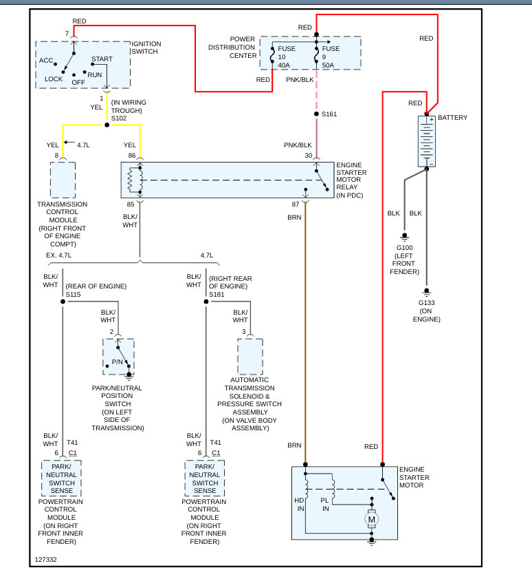
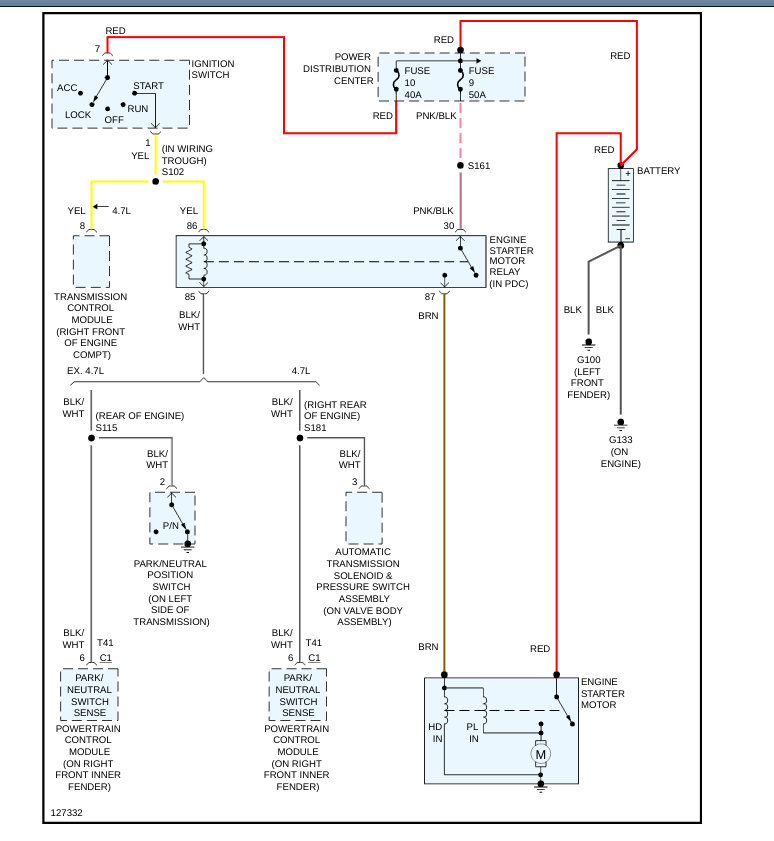
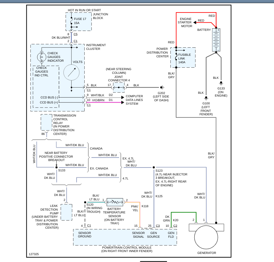
Was running fine. Next day I went to start and no crank and no start. New battery so that's not the problem. Hooked it up to code reader and nothing showed. Any idea what is going on?
Jan 27, 2020 at 12:51 PM

