Engine not cranking no starter operation?

2000 FORD RANGER
286,000 MILES • 2.5L • 4 CYL • 2WD • MANUAL
Avatar
AUSTIN KIRK
  • MEMBER
  • 6 POSTS
Truck starts when starter relay is bypassed. Relays are good, fuses are good.
Aug 19, 2019 at 12:47 PM
Advertisement
Avatar
BMDOUBLE
  • CERTIFIED EXPERT
  • 1,139 POSTS
This sounds like the starter relay is having problems or the battery needs to be load tested these guides can help us fix it.

https://www.2carpros.com/articles/starter-not-working-repair

and

https://www.2carpros.com/articles/car-battery-load-test

and

https://www.2carpros.com/articles/how-to-reset-a-security-system

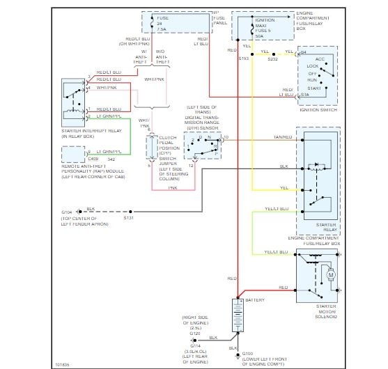
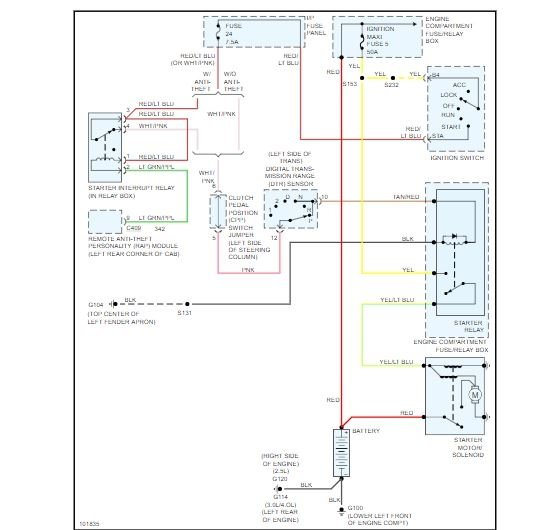
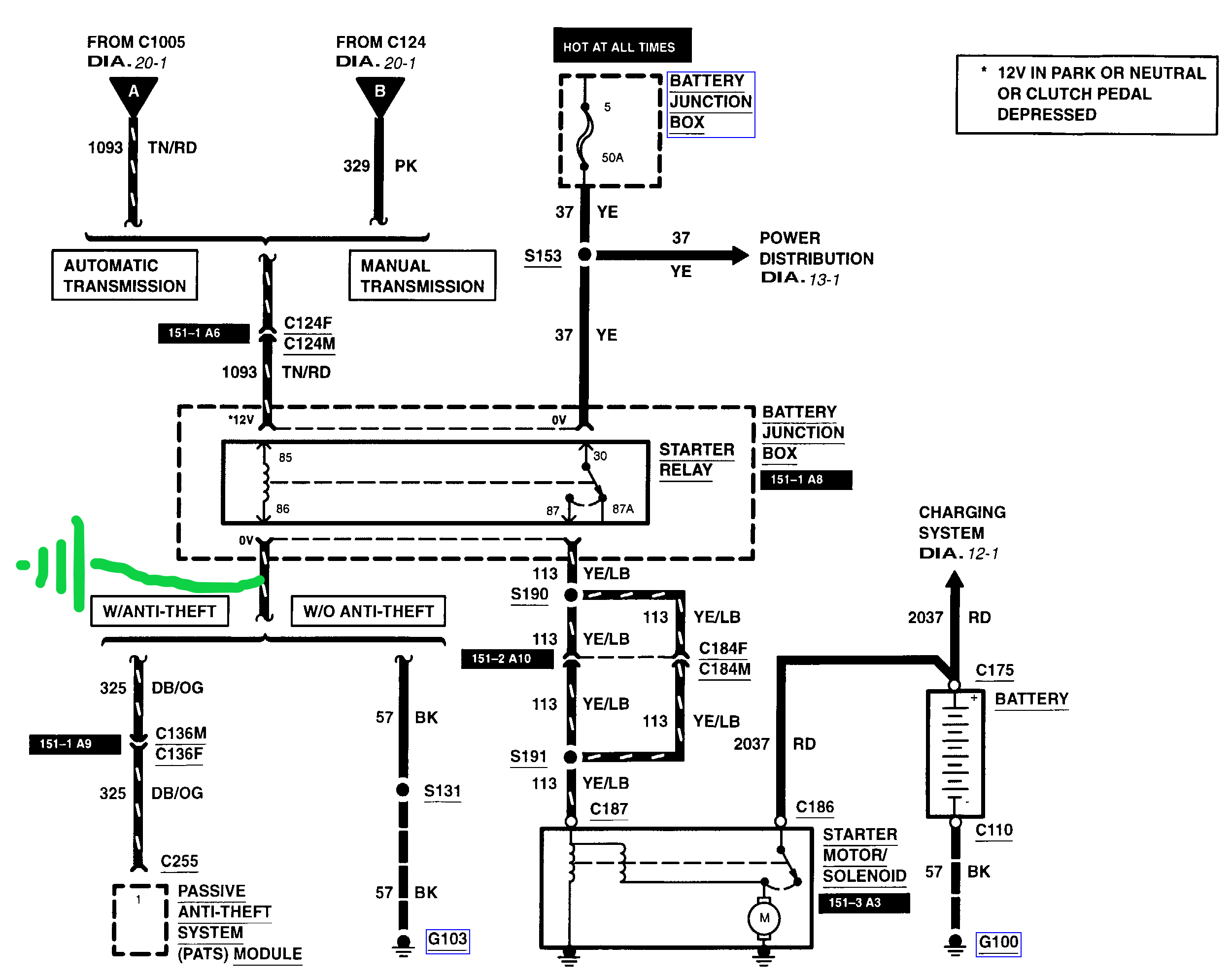
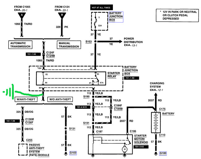
It depends if this vehicle is equipped with the passive anti theft system (pats) or not, diagnosis wise, on how we approach diagnostics. What does your key look like? I've attached pictures of two examples of key types, the first on the left is pats and the other is non-pats. Check out the diagrams (Below). Let us know what happens and please upload pictures or videos of the problem.
Aug 19, 2019 at 1:06 PM
Avatar
AUSTIN KIRK
  • MEMBER
  • 6 POSTS
The key I have is like the picture on the right.
Aug 19, 2019 at 1:11 PM
Advertisement
Avatar
BMDOUBLE
  • CERTIFIED EXPERT
  • 1,139 POSTS
I attached two illustrated diagrams of the starting system and a quick way to narrow down your search for the problem. First is to bypass the clutch switch, and if this works then you'll need to verify that the switch is getting power etc. The second is supplying the relay with a ground. I this works then you'll need to either find the faulty ground or just supply your own ground. I have actually had issues with the pins at this relay so you may have this thing beat at the relay box. This guide can help us fix it

https://www.2carpros.com/articles/starter-not-working-repair

Please run down this guide and report back. Good luck!
Aug 19, 2019 at 1:39 PM
Avatar
AUSTIN KIRK
  • MEMBER
  • 6 POSTS
I have done the first task with no action. Also the clutch switch and my ignition switch are both brand new. I just added a ground on the 86 pin of the starter relay, that did not work either.
Aug 19, 2019 at 2:36 PM
Avatar
BMDOUBLE
  • CERTIFIED EXPERT
  • 1,139 POSTS
Are you using an inline relay tester to hook the ground and bypass? or are you going at it from underneath the relay? because I've had green corrosion on the under side of the relay wiring that I've had to overlay. Also verify 12 volts available at the 85 and 30 pin, I'm sure you have at at the 30 pin because you bypassed the relay there, at least it sounds like you did. If you have good voltage at the 85 and 30 pins, ground at the 86 pin and still no action, the relay is bad.
Aug 19, 2019 at 3:43 PM
Avatar
AUSTIN KIRK
  • MEMBER
  • 6 POSTS
I went underneath the relay to tap in a ground. The connections there are not corroded. Also I do have 12v at the 30 pin and at the 85 pin I do not have voltage until I turn the key. And the voltage at the 85 pin is not 12v. Its not consistent but its lower voltage. I need to check the ground at the 86 pin. I have swapped the starter relay and the blower relay and the problem still persists.
Aug 19, 2019 at 4:06 PM
Avatar
AUSTIN KIRK
  • MEMBER
  • 6 POSTS
At the 85 pin when the key is in and the clutch is in the voltage is 0.37volts. When I turn the key the voltage goes to 3.7 volts at the 85 pin. The 86 pin has continuity to ground.
Aug 19, 2019 at 4:14 PM
Avatar
BMDOUBLE
  • CERTIFIED EXPERT
  • 1,139 POSTS
So somewhere on that circuit that goes to the 85 pin there is resistance or the clutch switch is faulty. You can either overlay that circuit or trace out where the resistance is. There should be a solid 12 volts there. If there is low voltage when the clutch switch is bypassed, the circuit has resistance for sure.
Aug 20, 2019 at 6:59 AM
Avatar
AUSTIN KIRK
  • MEMBER
  • 6 POSTS
Thank you so much. You are awesome. I appreciate your help with this. Now I need to find the source of the resistance.
Aug 20, 2019 at 12:13 PM
Avatar
BMDOUBLE
  • CERTIFIED EXPERT
  • 1,139 POSTS
You’re welcome!
Aug 21, 2019 at 9:01 AM
Avatar
TANTEMANGER
  • MEMBER
  • 1 POST
truck sometimes won't start. When we jump start, it takes a while before it can start. Happened again tonight. When i tried to start, it tried to start for about a second, then nothing, not even the lights, the clock, nothing. I took a while of charging with jumper cables before it would finally start. during the charging with jumper cables, the clock blinked rapidly. After a 15 min. or so, all of a sudden, everything worked and it started up. Had Auto Zone check it with their little diagnostic tool and they said batt ok, alt ok, starter ok. Could this be a computer problem?
Mar 8, 2021 at 5:26 PM (Merged)
Avatar
JACOBANDNICKOLAS
  • CERTIFIED EXPERT
  • 110,175 POSTS
If the battery is good, you have a bad connection. Remove the battery terminals, clean both the cable and the battery post. Make sure they are tight when you replace them. Also, check to make sure the ground to the engine block (from battery) is tight and clean.

Let me know what you find.

Joe
Mar 8, 2021 at 5:26 PM (Merged)
Avatar
KATIETHINKS64
  • MEMBER
  • 2 POSTS
A clicking noise when the car is off, stops when trying to crank. Key turns literally nothing happens. Battery is charged, but the alternator looks brand new as well. Is there a way to use a multi-meter or something to test my alternator, without being able to start the vehicle?
Mar 8, 2021 at 5:26 PM (Merged)
Avatar
ASEMASTER6371
  • CERTIFIED EXPERT
  • 52,796 POSTS
Good afternoon,

Can you give me the voltage at the battery? Let us see the actual voltage.

https://www.2carpros.com/articles/car-battery-load-test

As far as the alternator, no, it must be running to test.

https://www.2carpros.com/articles/how-to-check-a-car-alternator

Roy
Mar 8, 2021 at 5:26 PM (Merged)
Avatar
KATIETHINKS64
  • MEMBER
  • 2 POSTS
Thanks for your reply! None of my lights will turn on, nor car crank over.. I have a multi-meter though.
Mar 8, 2021 at 5:26 PM (Merged)
Avatar
ASEMASTER6371
  • CERTIFIED EXPERT
  • 52,796 POSTS
Okay, can you check the voltage at the battery for me and give me that reading?

Roy
Mar 8, 2021 at 5:27 PM (Merged)
Avatar
G WARREN JOHNSON
  • MEMBER
  • 1 POST
Have tested starter, starter relay and clutch safety switch, all tested okay. Vehicle will start if jumping starter relay with key on. Not sure how to test if ignition is the problem. Is there anything other than the ignition and what I have described to be the cause of this issue?
Mar 8, 2021 at 5:27 PM (Merged)
Avatar
STRAILER
  • CERTIFIED EXPERT
  • 53,854 POSTS
Hello,

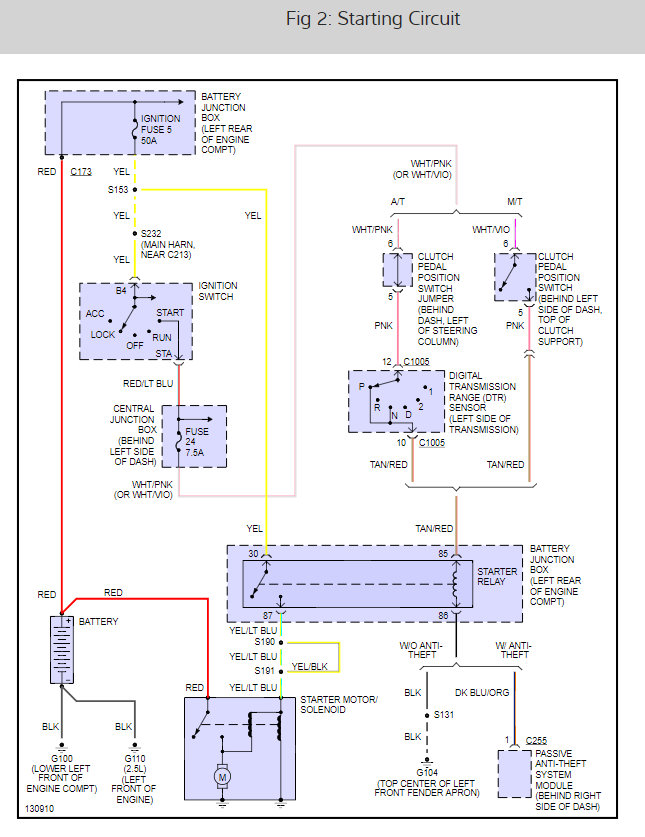
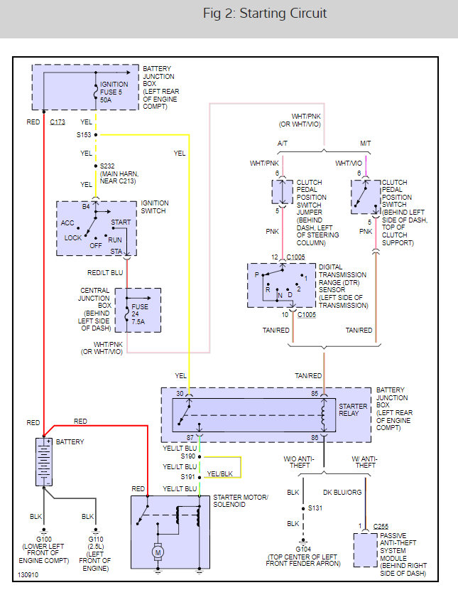
I will help you get the problem fixed. You must be losing trigger signal somewhere. Here is a guide to help you do some testing. It sounds like the ignitions witch has failed.

https://www.2carpros.com/articles/how-to-use-a-test-light-circuit-tester

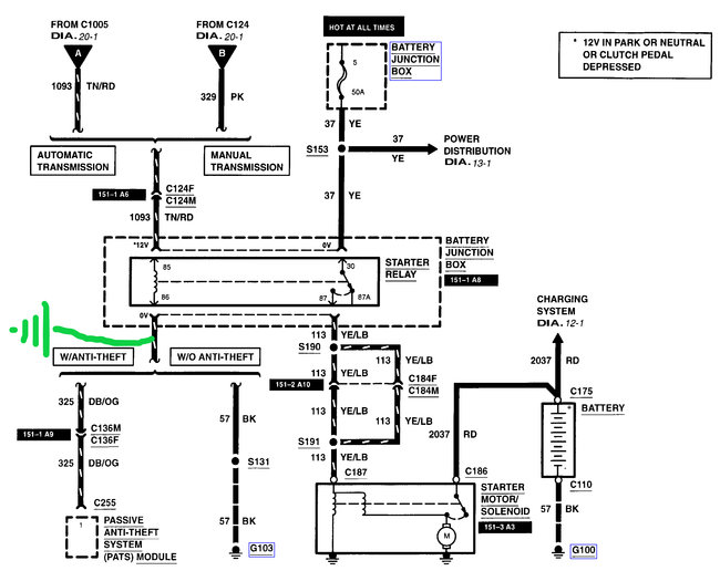
Below is a wiring diagram for the starter.

Let us know what happens and please upload pictures or videos of the problem.

Cheers, Ken
Mar 8, 2021 at 5:27 PM (Merged)
Avatar
ORKI
  • MEMBER
  • 2 POSTS
I have had my truck to be inspected for this problem but the mechanic couldn't make the problem happen so nothing got done. My truck's starter works fine when it is cold but when I leave a store too soon and try to start my truck, the starter doesn't do anything or make a noise. I have since learned to give the truck at least half an hour to cool down and then the starter will work. My battery was new Dec 2007 and it checks better than it is rated. I think it is heat that is making the starter not work. Is heat making something expand so much it is not making a good connection? Is it fixable or do I need to have the starter replaced?
Mar 8, 2021 at 5:27 PM (Merged)
Avatar
2CARPRO JACK
  • CERTIFIED EXPERT
  • 11,533 POSTS
Could be a bad starter/solenoid. Check for 12 volts at the small wire on the starter with key in crank position. If it has power then the starter needs to be replaced. If none, then get back to me and we will figure out where it stops
Mar 8, 2021 at 5:27 PM (Merged)
Avatar
ORKI
  • MEMBER
  • 2 POSTS
Thanks for your help. I am not capable of doing the checks nor could I find free info on how to do it. I did re-visit my mechanic and once I told him the problem only occurs after the engine is fully warmed, he then said it was a bad starter. So he placed the starter and I haven't had the problem re-occur.
Mar 8, 2021 at 5:27 PM (Merged)
Avatar
2CARPRO JACK
  • CERTIFIED EXPERT
  • 11,533 POSTS
Glad to hear it
Mar 8, 2021 at 5:27 PM (Merged)
Avatar
RONALD A WINKLEBLACK
  • MEMBER
  • 1 POST
Truck turns over in all power positions. With the clutch depressed, the engine turns over with the ignition in accessories, on as well as the start position. It will not actually start in accessories position but it will in the on position, but the starter is still spinning.
Mar 8, 2021 at 5:27 PM (Merged)
Avatar
STRAILER
  • CERTIFIED EXPERT
  • 53,854 POSTS
This sounds like you have a starter relay that is stuck. Here is the location of the relay (#6) guide to test it and the wiring diagrams so you can see how it works:

https://www.2carpros.com/articles/how-to-check-an-electrical-relay-and-wiring-control-circuit

Check out the diagrams (below). Let us know what happens and please upload pictures or videos of the problem.

Cheers, Ken
Mar 8, 2021 at 5:27 PM (Merged)
Avatar
4.7 GRAND
  • MEMBER
  • 11 POSTS
so i replaced my starter it is brand new i know it is not this but when i turn my key all the lights come on on the cluster but when turn the key nothing the truck wont start i had to put a push button on the truck till i can fix it and the push button works every time no problem idk if it is the starter switch or the the key part it self
Mar 8, 2021 at 5:28 PM (Merged)
Avatar
FREEMBA
  • CERTIFIED EXPERT
  • 1,152 POSTS
unplug the RED LT/BLU wire on the strter solenoid, connect a test light to that wire and try starting the engine with the ignition switch. The testlight should come on (if the ignition switch is working properly).

Secondly, you should quickly jumper the unplugged terminal on the solenoid (the one where the RED LT/BLU wire was connected) with the terminal where the battery cable connects to the solenoid (this simulates turning the ignition switch to the ON position); the starter should operate as long as the jumper is in place.

If the starter works when you lumer it, but not when you turn the key; replace the solenoid.
Mar 8, 2021 at 5:28 PM (Merged)
Avatar
NICKORFORD
  • MEMBER
  • 1 POST
New battery 7 months ago but car left sitting. Tried to jump. After 15 minutes hooked up the radio and dashlights/headlights worked and ignition clicked (rather than nothing) but still wouldnt start. Help?
Mar 8, 2021 at 5:31 PM (Merged)
Avatar
CARADIODOC
  • CERTIFIED EXPERT
  • 34,306 POSTS
You need to charge the battery WAY more than 15 minutes. All vehicles from that time period can draw up to 35 milliamps, (.035 amps), to maintain the many computer memories. Chrysler says at that rate a good battery will still crank the engine enough to start after sitting for three weeks. That is the industry standard for a new battery, so we can assume nothing else is wrong with your truck.

After seven months the battery will be completely dead. It will take ten to fifteen minutes on a battery charger before the acid becomes conductive and the battery begins to take a charge. If your charger has an amp meter, you will see the current start out at nearly 0 amps, then it will slowly come up as the battery starts to take a charge. After about an hour, the current will go back down as the higher battery voltage opposes the charger's voltage. You can consider the battery fully charged when the current drops to around five amps.

This isn't so important with a newer battery, but when they get to be two to four years old you should never charge them at a high rate. Your generator puts out three-phase current which is very steady. Home battery chargers put out rectified single phase current which goes from 0 amps to maximum amps 120 times per second. That pulsing current vibrates the plates in the battery and will accelerate the natural flaking off of the lead. When enough has flaked off and collects in the bottom of the cell, it shorts the plates and the battery must be replaced. The simple solution is to always use battery chargers on low charge rates to prevent overheating them and to delay the inevitable shorted cell. Give it a good hour on the charger.
Mar 8, 2021 at 5:31 PM (Merged)
Avatar
GINNY KIMBALL
  • MEMBER
  • 1 POST
Started when cold run until I turn it off. When hot won't crank when I try to start until cool again.
Mar 8, 2021 at 5:31 PM (Merged)
Avatar
ASEMASTER6371
  • CERTIFIED EXPERT
  • 52,796 POSTS
Good morning,

I suggest you load test the battery when it is hot to determine is the battery is the issue. It may be a weak battery.

https://www.2carpros.com/articles/car-battery-load-test

https://www.2carpros.com/articles/everything-goes-dead-when-engine-is-cranked

I also attached a wiring diagram of the starting system. Verify power to the starter solenoid when cranking.

Roy
Mar 8, 2021 at 5:31 PM (Merged)
Avatar
STACY BAKER
  • MEMBER
  • 2 POSTS
I put in a new flex plate and torque converter and after i did that it wont turn over. No power inside the truck and a good battery.
Mar 8, 2021 at 5:32 PM (Merged)
Avatar
JACOBANDNICKOLAS
  • CERTIFIED EXPERT
  • 110,175 POSTS
Hi and thanks for using 2CarPros.

Since you did a major repair, I suspect that something was left disconnected. First, since there is now power to the vehicle, my first guess would be the main ground from the battery. Check to make sure you reattached it or if it was damaged.

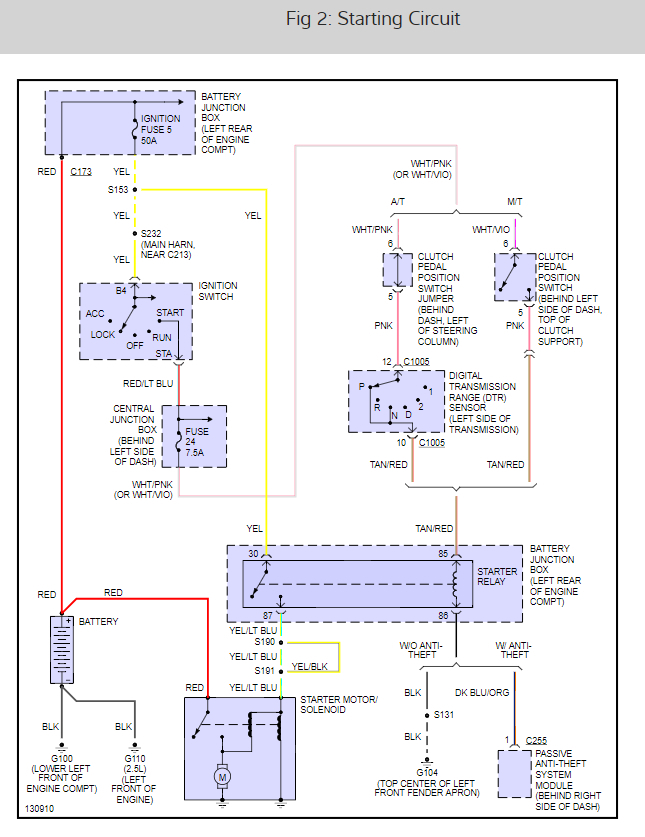
I attached a portion of the wiring schematic for you to review. It indicates two grounds from battery. First, check the one that is lower left of the engine block.

Next, check the 50 amp maxi fuse (number 5) in the under hood power distribution box. See pictures 2 and 3. This guide can help us fix it

https://www.2carpros.com/articles/starter-not-working-repair

Check out the diagrams (Below). Please let us know what happens. Let me know what you find. Joe
Mar 8, 2021 at 5:32 PM (Merged)
Avatar
STACY BAKER
  • MEMBER
  • 2 POSTS
Thanks for the tip. it turned out to be the ground wire the small one from the main ground that grounds to the front of the radiator support.
Mar 8, 2021 at 5:32 PM (Merged)
Avatar
JACOBANDNICKOLAS
  • CERTIFIED EXPERT
  • 110,175 POSTS
Glad to help. I had a feeling it had to do with a ground. When you do that big of a job, it's easy to overlook a single wire.

Let us know if you have questions in the future.

Take care,
Joe
Mar 8, 2021 at 5:32 PM (Merged)