No crank no start after replacing stereo with an aftermarket unit

2004 NISSAN QUEST
97,000 MILES • 3.5L • 6 CYL • 2WD • AUTOMATIC
Avatar
JERRY LEDESMA
  • MEMBER
  • 22 POSTS
So, I went to replace my factory radio with an aftermarket radio. Switched out the radio and now my car won't crank over. All the lights work and my battery is good, my starter is good. The car was running perfectly fine before I went to switch out the radio.
May 12, 2021 at 5:06 PM
Advertisement
Avatar
JACOBANDNICKOLAS
  • CERTIFIED EXPERT
  • 110,175 POSTS
Hi,

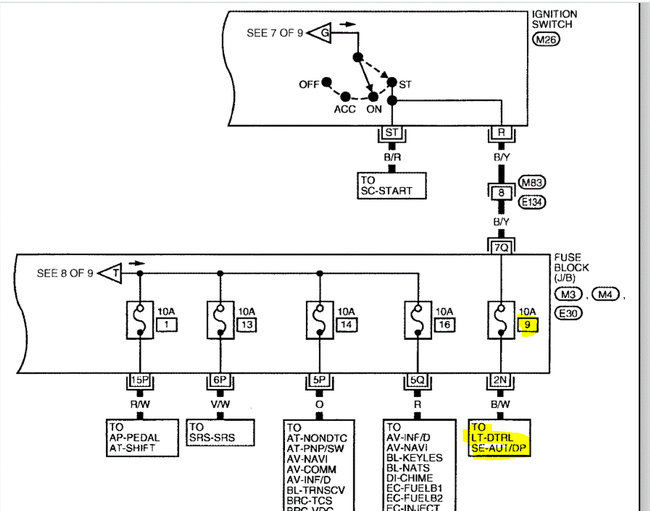
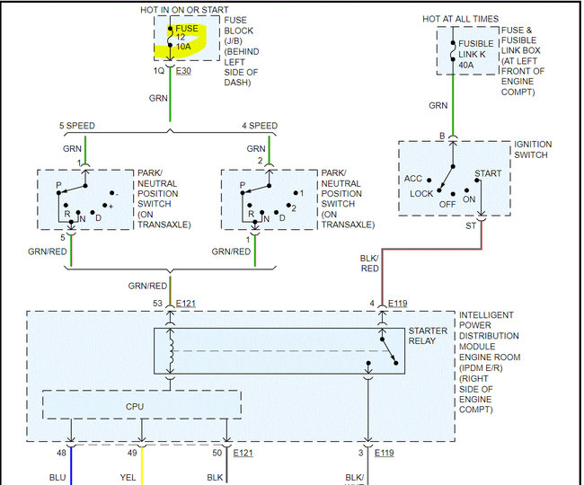
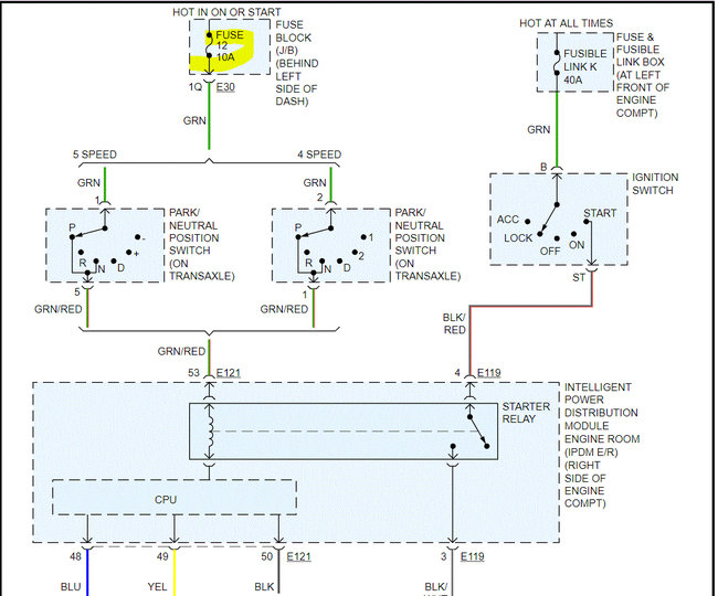
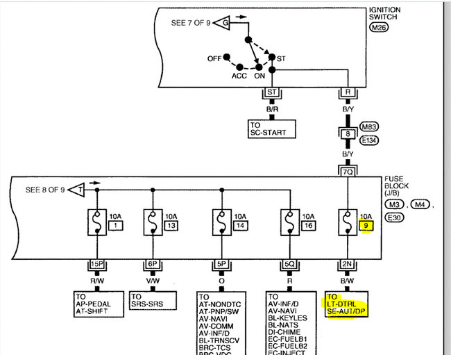
If you mean the starter isn't engaging, I need you to check fuse 12 in the fuse box under the dash on the left side.

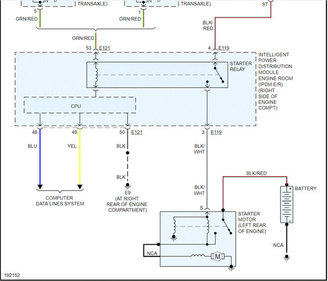
I attached the wiring schematic for the starting system. I had to cut the pic in half to make it readable, but I did overlap them so you can follow them.

Check the fuse first and if it appears good, I need you to confirm there is power to and from it. Here is a link you may find helpful:

https://www.2carpros.com/articles/how-to-check-a-car-fuse

Let me know what you find. Also, let me know if all other electrical components are working.

Take care,

Joe

See pics below.



May 14, 2021 at 10:02 PM
Avatar
JERRY LEDESMA
  • MEMBER
  • 22 POSTS
Well, I ended up buying a Autel Auto Link scan tool and I get codes P1212, P1614 NATS malfunction, U1001, U1000 ECM or TCM, AND P0113. I had a locksmith come and he said it wasn't my key. So what to do now??? Do I need to replace my ECM?
May 14, 2021 at 10:39 PM
Advertisement
Avatar
JERRY LEDESMA
  • MEMBER
  • 22 POSTS
And yes all my electrical components are working except my radio.
May 14, 2021 at 10:43 PM
Avatar
JACOBANDNICKOLAS
  • CERTIFIED EXPERT
  • 110,175 POSTS
Hi,

Something with the CAN is causing the issue. When you have the codes related to the NATS and the CAN, you have to start with the CAN (U1000 and U1001).

With that in mind, I don't feel it is the ECM. Instead, somewhere you must have by accident damaged or disconnected the CAN communication line.

First, please understand that when I look up the P codes you provided, the first thing it says is if a U1000 or U1001 is present, start with diagnosing those codes first.

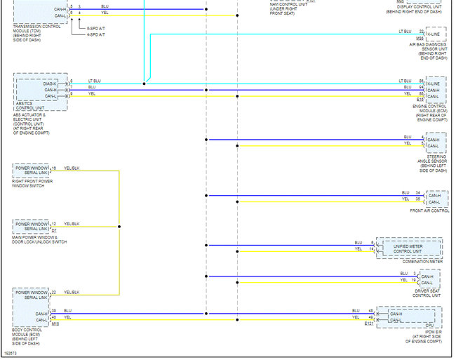
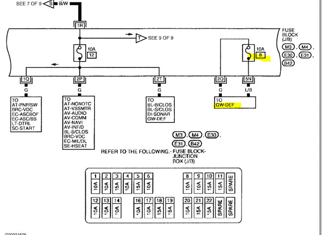
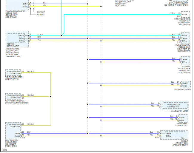
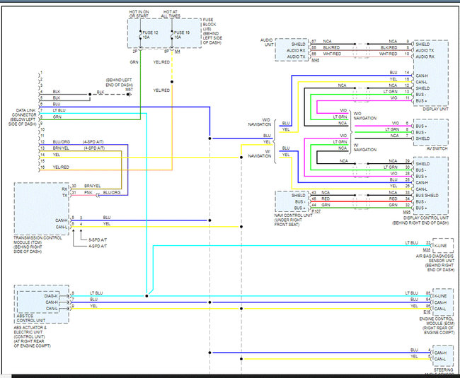
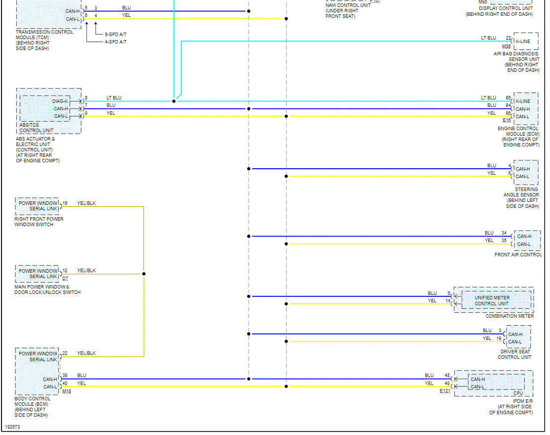
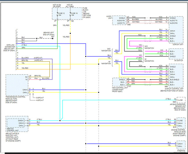
If you look at pic 1 below, it explains what could be causing the U codes. Pic 2 shows the location of the ECM. Since you were working in the dash, that is where I feel the problem is and not the ECM itself. Note there is a NATS antenna amplifier center dash and the BCM is on the left side of the dash.

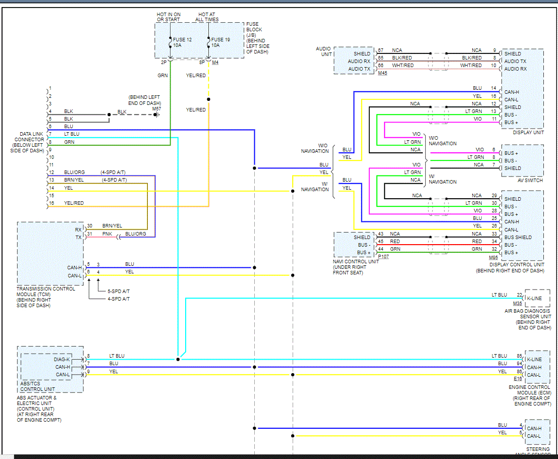
Pics 3 and 4 are the wiring schematic for the CAN bus system. Note there are only three wire colors used, light blue, blue, and yellow. Also, note they are all connected via dashed lines. That indicates they are all connected in a network and able to communicate via those few wires.

Now, when checking for problems, you need to check the wire colors (only three) that connect at the ECM. Make sure nothing was damaged, disconnected, or cut. At some point, there is an open circuit meaning no connection. That is why your vehicle won't start.

If you look at pic 2, I highlighted the ECM location. On the opposite side of the dash is the BCM (body control module), and in the center of the dash is the NATS antenna amplifier. . Since you are having codes related to the NATS, I have a feeling the communication between the ECM, BCM, and the NATS antenna amplifier (center of dash) has been damaged.

If you look at pics 3 and 4, the wiring schematic shows how things are connected. Check for damaged or disconnected wires in that system. Note that I had to cut the pic in half to make it readable. I did overlap them so you can follow easier.

Let me know what you find or if you have other questions.

Again, don't purchase an ECM or PCM. I feel it is unlikely that either is bad.

Take care,

Joe

See pics below.

May 15, 2021 at 7:40 PM
Avatar
JERRY LEDESMA
  • MEMBER
  • 22 POSTS
I had my car towed to my house yesterday and I started to look for the open circuit, and started to smell something burning inside my dash. Since it was already dark out, I took my keys out of the ignition and called it a night. Will look again today after work.
May 17, 2021 at 9:04 AM
Avatar
JERRY LEDESMA
  • MEMBER
  • 22 POSTS
So this is where I'm at. What to do now?
May 17, 2021 at 7:47 PM
Avatar
JERRY LEDESMA
  • MEMBER
  • 22 POSTS
Yeah.
May 17, 2021 at 7:49 PM
Avatar
JACOBANDNICKOLAS
  • CERTIFIED EXPERT
  • 110,175 POSTS
Are all the wires melted? If that is the case, the harness will need to be replaced. Let me know.

Joe
May 17, 2021 at 9:22 PM
Avatar
JERRY LEDESMA
  • MEMBER
  • 22 POSTS
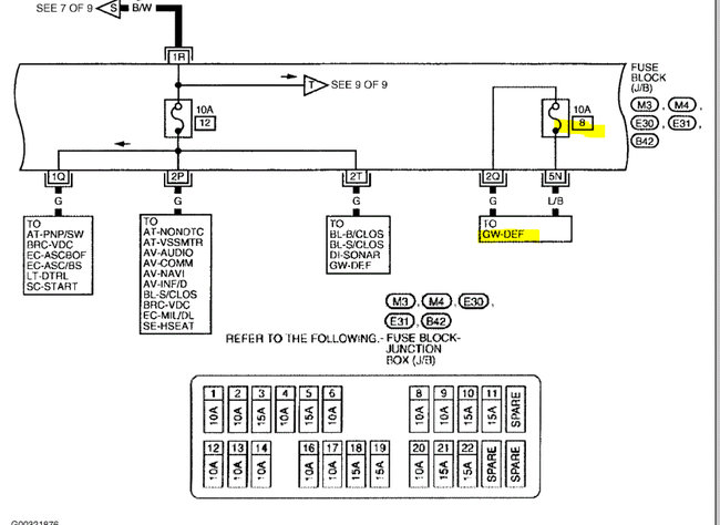
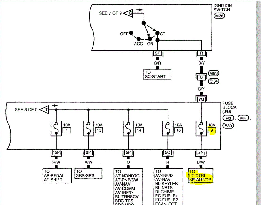
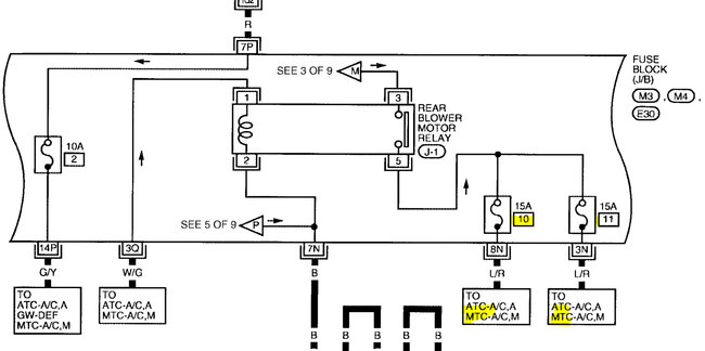
No. I didn't see none that were melted. And what about that fuse box. The first 4 fuses, (11,10,9,8) have no power and when I turned the key to the on position, I started to smell something burning.
May 17, 2021 at 11:13 PM
Avatar
JERRY LEDESMA
  • MEMBER
  • 22 POSTS
There are more wires with electrical tape on them that I haven't got to yet.
May 17, 2021 at 11:14 PM
Avatar
JACOBANDNICKOLAS
  • CERTIFIED EXPERT
  • 110,175 POSTS
Hi,

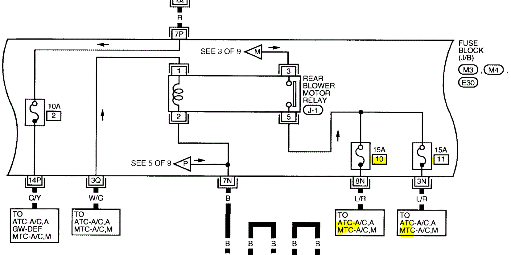
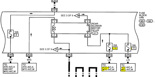
The four fuses have nothing to do with the radio. They are for the rear blower motor, daytime running lights, and the defogger. Just for curiosity, are any of them working? As far s the burning smell, can you tell approximately where it is coming from?

See the pics below.

Joe
May 18, 2021 at 7:04 PM
Avatar
JERRY LEDESMA
  • MEMBER
  • 22 POSTS
The smell is coming from inside kind of where the shifter is. And as for the 4 fuses, one of them says it's for my "Starter Signal". Could that be the cause? It's been raining slot where I'm at so I haven't gotten a chance to look again plus my battery is dead. Will have to charge it.
May 18, 2021 at 7:45 PM
Avatar
JACOBANDNICKOLAS
  • CERTIFIED EXPERT
  • 110,175 POSTS
Hi,

I will have to check my other manual for fuses. According to the one I reviewed, they aren't for the starter. but that doesn't mean it isn't wrong.

If you are smelling it by the shifter, it could be related to the ignition switch. Also, if the battery is going dead, it sounds like a parasitic electrical draw.

Do this. Recharge the battery and check to see if you can identify which circuit is causing the electrical draw. Here is a link that explains how it's done:

https://www.2carpros.com/articles/car-battery-dead-overnight

Let me know what you find.

Joe
May 18, 2021 at 7:56 PM
Avatar
JERRY LEDESMA
  • MEMBER
  • 22 POSTS
I have already done that test. And yes, my test light stays on brightly. But, when I started pulling out fuses one by one, my test light would not turn off. I probably checked all fuses at least 3 times and could not locate the draw. But I only checked fuses and not the relays.
May 18, 2021 at 11:46 PM
Avatar
JERRY LEDESMA
  • MEMBER
  • 22 POSTS
And this isn't the first time my battery has gone dead, I've had to recharge it about three times already. If you look at the image I sent you of my fuse box lid you'll see that fuse number 9 says it's for my starter signal.
May 18, 2021 at 11:50 PM
Avatar
JERRY LEDESMA
  • MEMBER
  • 22 POSTS
It seems like every wiring harness that has electrical tape on it has been messed with. wires cut, and put back together I'm afraid to keep going. What should I do? I'm starting to think I might have to have the car rewired which I hope that's not the case.
May 19, 2021 at 11:24 AM
Avatar
JACOBANDNICKOLAS
  • CERTIFIED EXPERT
  • 110,175 POSTS
Hi,

I would not be honest if I said there is an easy fix. I'm not sure what all has been done. They may have wired in a remote start. The two things I would say could be done would either be to follow the wiring schematics and follow one wire at a time to confirm it's correct or replace the harness.

For some reason, my online manual is still not working, but I was assured it would be working tomorrow. Once I gain access, I can double-check the fuses and look more into what could be causing it.

At this time, I would recommend leaving the battery disconnected until we determine the problem.

Take care,

Joe

May 19, 2021 at 7:34 PM
Avatar
JERRY LEDESMA
  • MEMBER
  • 22 POSTS
Thanks, will do. I'll keep you updated. Thanks again for all the info.
May 19, 2021 at 9:17 PM
Avatar
JERRY LEDESMA
  • MEMBER
  • 22 POSTS
Thanks, will do. I'll keep u updated. Thanks again for all the info.
May 20, 2021 at 12:04 AM
Avatar
JACOBANDNICKOLAS
  • CERTIFIED EXPERT
  • 110,175 POSTS
You are very welcome, Jerry. I feel bad I wasn't of more help. If I was there to see and start digging in to check things, it would be different. Just for example, I would be checking the wiring that is taped to see if they have power. Also, if there was no power, I would check for continuity to ground. If there was continuity, I would then locate the schematic and try to identify the wire or wires by color and location. Wiring can take time when it comes to identifying issues.

My absolute biggest concern is the smell you get of something melting or burning. One of the wires is likely shorted to ground and getting hot enough to melt the insulation. In all honesty, that shouldn't happen if the correct fuse size is installed. It should blow before the wiring getting that hot, but again, it's hard to tell what has been done.

I just tried again and had no luck with the manual. I have no idea what is going on and why it is down.

Let me know what is happening and hopefully, the next time I hear from you, it will be working so I can dive a little deeper into the issue.

Take care of yourself.

Joe
May 20, 2021 at 6:25 PM
Avatar
JERRY LEDESMA
  • MEMBER
  • 22 POSTS
Hey Joe. Just wanted to give you an update. I had a mechanic to take a look at it and he said that it was my ignition switch. Now, he also said that the ignition switch was just a byproduct of the real problem. He said that if he switches out the ignition switch, it could fail on me again by tomorrow or it could last me 5 years. And the strange thing, my scanner is now giving me zero codes. What do you think I should do? Should I just switch up my ignition switch and hope for the best or do I get somebody to look at all that wiring which I know is the right thing to do, but more expensive of course?
Jun 3, 2021 at 7:49 PM
Avatar
JACOBANDNICKOLAS
  • CERTIFIED EXPERT
  • 110,175 POSTS
Hi,

That's a tough question. Did he indicate what would cause the switch to fail again? An ignition switch is not a very common issue. Everything around it is fused.

Let me know.

Joe
Jun 3, 2021 at 7:55 PM
Avatar
JERRY LEDESMA
  • MEMBER
  • 22 POSTS
He said that whatever caused the ignition switch to fail the first time, that it might cause it to fail the second time. In order for me to know what made the ignition switch fail, I would have to go through all the wiring.
Jun 3, 2021 at 9:17 PM
Avatar
JACOBANDNICKOLAS
  • CERTIFIED EXPERT
  • 110,175 POSTS
Hi,

Chances are it won't happen again. Interestingly, failure is very uncommon. I would like to know what within the switch failed. It is put together internally with steel connectors.

If it was me and he is sure it is the switch, I would replace it. However, that is your call.

Let me know if I can help you in any way.

Take care,

Joe
Jun 4, 2021 at 7:36 PM
Avatar
JERRY LEDESMA
  • MEMBER
  • 22 POSTS
Well, I'm going to replace it. Had to order it, should be here by Tuesday. And he said that the switch has three stages, and it's the third stage that sends the signal to kick in the starter that has failed. Luckily he said that my ECM was still good because he was worried that it had fried and the upside the part was only $30.00. So I'll let you know more on Tuesday.
Jun 4, 2021 at 11:27 PM
Avatar
JACOBANDNICKOLAS
  • CERTIFIED EXPERT
  • 110,175 POSTS
Jerry,

Sounds like a plan. I will watch for your reply.

Take care,

Joe
Jun 5, 2021 at 7:36 PM
Avatar
JERRY LEDESMA
  • MEMBER
  • 22 POSTS
Hey Joe, you wouldn't happen to have a diagram of how to replace the switch, would you? I can't seem to find one online.
Jun 8, 2021 at 1:42 PM
Avatar
JACOBANDNICKOLAS
  • CERTIFIED EXPERT
  • 110,175 POSTS
Hi,

Both of my manuals don't provide directions because the manufacturer didn't supply them. However, I can try to help if you send pics of what you are working on.

Let me know.

Joe
Jun 8, 2021 at 8:42 PM
Avatar
JERRY LEDESMA
  • MEMBER
  • 22 POSTS
I was able to take the old one off. Had to grab my grinder to do it, but how do I take out the ignition?
Jun 8, 2021 at 9:04 PM
Avatar
JACOBANDNICKOLAS
  • CERTIFIED EXPERT
  • 110,175 POSTS
Grinder? Okay, you got me worried. LOL. Are you referring to where the key goes? Can you upload a couple of pics for me to see?

Joe
Jun 8, 2021 at 9:40 PM
Avatar
JERRY LEDESMA
  • MEMBER
  • 22 POSTS
Okay, got everything switched out and still nothing. I think it has to be my ignition lock cylinder, my key keeps getting stuck in the ignition. I am going to get a toggle button and bypass the immobilizer system until I get paid and have money. Do you know exactly how it's done? I have a general idea how it's done, but just so I don't mess it up.
Jun 9, 2021 at 7:45 PM
Avatar
JACOBANDNICKOLAS
  • CERTIFIED EXPERT
  • 110,175 POSTS
I'm sorry, but I don't have that information. I hope you understand.

Joe
Jun 9, 2021 at 8:40 PM
Avatar
JERRY LEDESMA
  • MEMBER
  • 22 POSTS
No problem. But do you think it's the ignition lock cylinder?
Jun 9, 2021 at 8:44 PM
Avatar
JACOBANDNICKOLAS
  • CERTIFIED EXPERT
  • 110,175 POSTS
Hi,

That is a really tough call. Could it be? Yes, but I can't guarantee it. The lock cylinder really is a mechanical device. Something may not be properly connected.

Let me know how things turn out for you. I'm interested in knowing.

Take care,

Joe
Jun 9, 2021 at 10:18 PM