Suddenly the brake lights stopped working, why?

2003 DODGE DURANGO
180,000 MILES • 4.6L • V6 • 2WD • AUTOMATIC
Avatar
JDUECEW
  • MEMBER
  • 1 POST
My brake lights suddenly went out. My taillights, flashers and blinkers all still work. I checked all my fuses under hood and in cab along with replacing the brake light switch above the brake pedal but still nothing. Where is the relay for the brake lights located? And is this most likely the problem?
Aug 13, 2022 at 12:52 PM
Advertisement
Avatar
CARADIODOC
  • CERTIFIED EXPERT
  • 34,306 POSTS
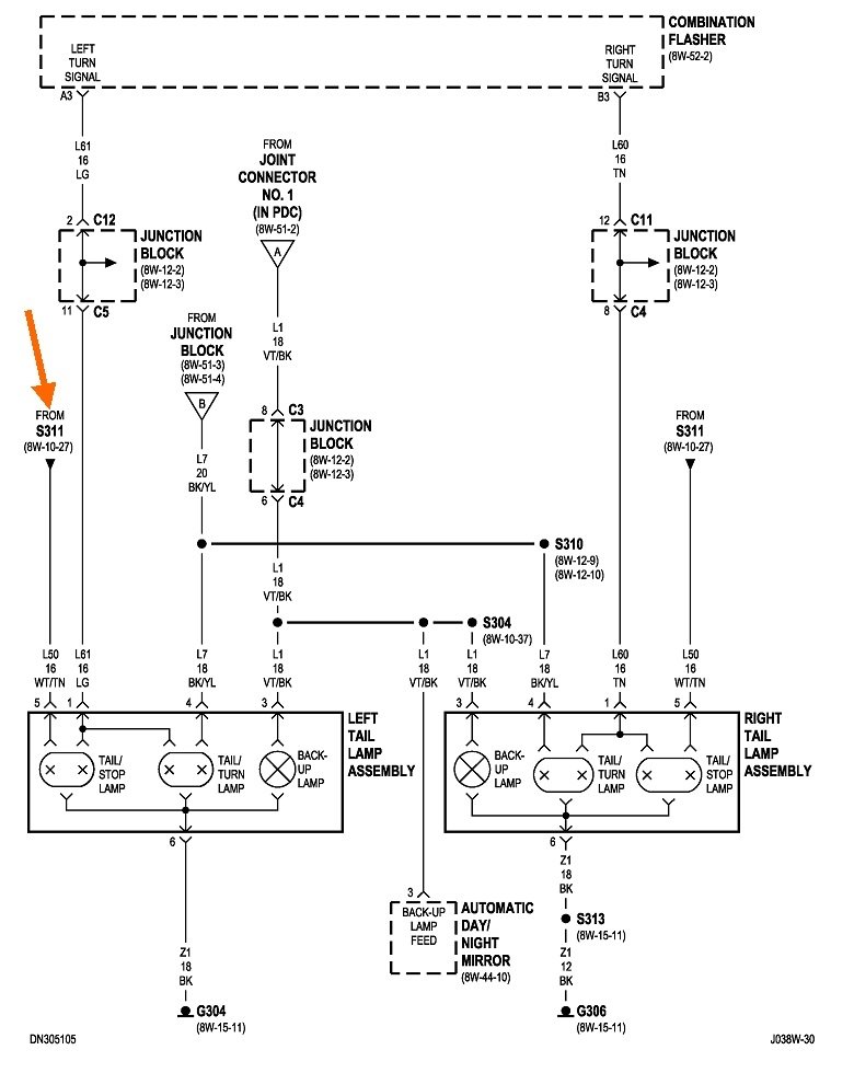
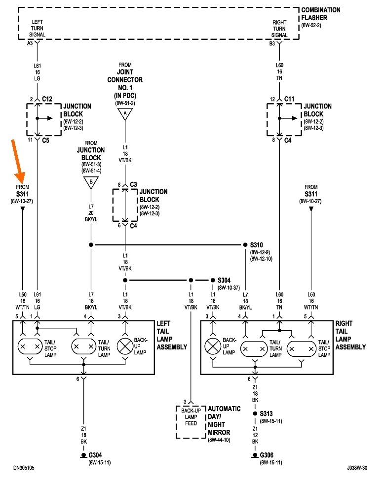
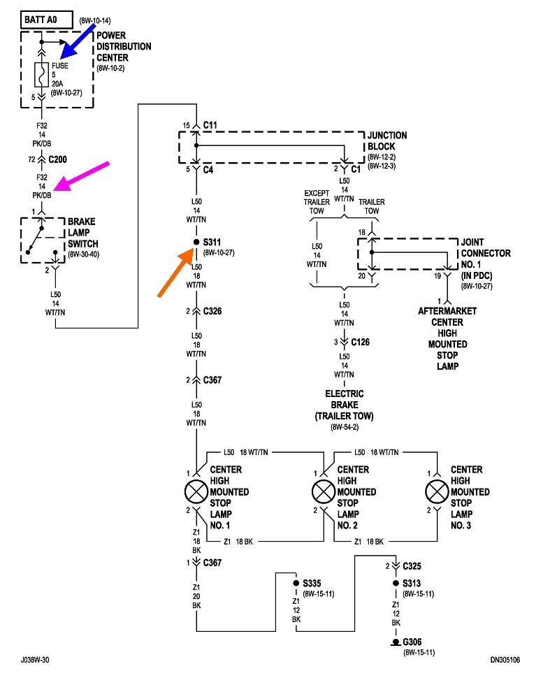
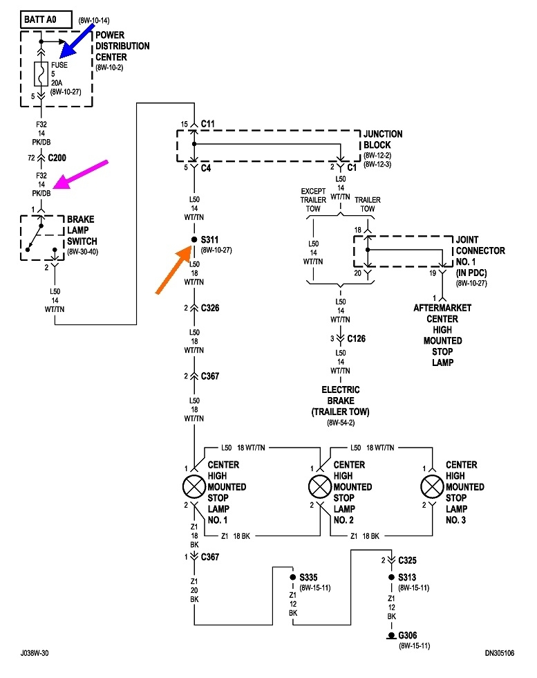
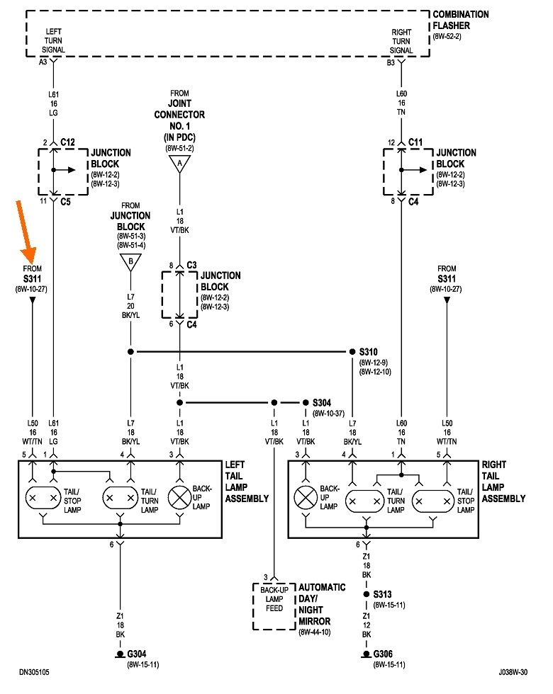
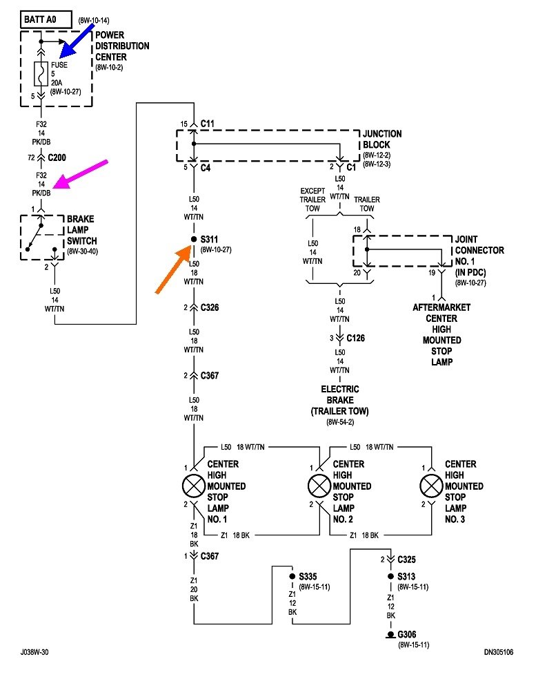
First check if the center brake lights work. If they do not, the problem has to be before splice S311, (orange arrows). Assuming they do not work, check for 12 volts on the pink / dark blue wire in the brake light switch's connector. You can use a digital voltmeter, but a test light will work just fine. Here's links to articles on how to use them, if you need them:

https://www.2carpros.com/articles/how-to-use-a-test-light-circuit-tester

https://www.2carpros.com/articles/how-to-use-a-voltmeter

If you find 12 volts on that wire, we'll have to search after that point. For now, I'll assume the 12 volts is missing. In that case, recheck fuse 5, a yellow 20-amp in the Power Distribution Center. That's the under-hood fuse box. There will be two tiny holes on top of each fuse for test points. If the fuse is good, you'll have 12 volts on both of those test points. Oops; it looks from the fourth drawing like fuse # 5 is a larger cartridge fuse. If that is the case, you'll have to go by a visual inspection. Very often it's hard to tell if one is blown. If that is the case, switch it with one of the others like it as a test, or use an ohm meter to check that fuse. I can help with that too if you need it.

Let me know what you find up to this point.
Aug 13, 2022 at 4:52 PM