no spark from the ignition system

2006 NISSAN ALTIMA
Avatar
JAGUAR52
  • MEMBER
  • 1 POST
i have changed the crank sensor still no spark what am i missing to check? I love this site!
Aug 7, 2009 at 4:46 PM
Advertisement
Avatar
STRAILER
  • CERTIFIED EXPERT
  • 53,854 POSTS
There is a ECM relay and a couple of fuses that goes bad in these cars, here is a guide on how test for the problem and a wiring diagram. Also see if the injectors have pulse letting you know the problem may be on the amplification side of the ignition system.

Here are the guides.

https://www.2carpros.com/articles/how-to-use-a-test-light-circuit-tester

and

https://www.2carpros.com/articles/how-to-check-an-electrical-relay-and-wiring-control-circuit


Please run some tests and get back to us so we can continue helping you.

Best, Ken











Feb 24, 2017 at 3:47 PM
Avatar
GINA SMITH2
  • MEMBER
  • 2 POSTS
I have 06 Nissan Altima 2.5 ,I have a weak battery, but I have had it charged a few times , Ive changed the cam, crank, spark, and coils, car will not start.the battery was removed to test power, fuel pump is running strong . only thing I have noticed is when I but my key in my alarm light stays on but when I take the key out it goes back to flashing off and on
Apr 23, 2019 at 9:12 PM
Advertisement
Avatar
STRAILER
  • CERTIFIED EXPERT
  • 53,854 POSTS
Hello,

It sounds like the security system is enabled lets try to reset it. here is a guide to help:

https://www.2carpros.com/articles/how-to-reset-a-security-system

Please run down this guide and report back.
Apr 24, 2019 at 11:26 AM
Avatar
GINA SMITH2
  • MEMBER
  • 2 POSTS
still no spark.
Apr 24, 2019 at 11:01 PM
Avatar
STRAILER
  • CERTIFIED EXPERT
  • 53,854 POSTS
Is the security light flashing still when you try and crank it over? Lets run the codes to see if it is enabled. Here is a guide:

https://www.2carpros.com/articles/checking-a-service-engine-soon-or-check-engine-light-on-or-flashing

Please run down this guide and report back.
Apr 25, 2019 at 11:44 AM
Avatar
ABBEYTIMOTHY29
  • MEMBER
  • 1 POST
I have changed the relay the crank and cam sensors, pulled the timing chain cover, chain is not broken and all the gears are spinning. Don't know what else to check.
Nov 1, 2020 at 5:02 PM (Merged)
Avatar
SCGRANTURISMO
  • CERTIFIED EXPERT
  • 4,897 POSTS
Hello,

Okay, so it is your vehicle's Camshaft Position Sensor [CMP] that your vehicle's Power-train Control Module [PCM] uses to determine the ignition timing. In the diagrams down below I have included the wiring diagrams for your vehicle's engine management. Please check to the highlighted wiring coming from the CMP for unwanted resistance or an open.I have also included guides for these in the diagrams down below. You will have to use a Digital Multi-meter [DMM] to do this, so here is a link below to a guide explaining how to use one, if needed:

https://www.2carpros.com/articles/how-to-use-a-voltmeter

Please go through these guides and get back to us with what you are able to find out.

Thanks,
Alex
2CarPros
Nov 1, 2020 at 5:02 PM (Merged)
Avatar
BILL ORR
  • MEMBER
  • 1 POST
I have the car listed above that I purchased from an auction. it came equipped with an Audiovox alarm system that I removed. the only wire that I can find that was cut and put in series was the black with red tracer off of the ignition switch. I spliced it back together but still get no spark. I have replaced both crankshaft and camshaft sensors and changed the computer relay with a known good one and still no spark. I put my scanner on it and it has no power to light my scanner. I installed another computer with a programmed key off of another Altima the same year model and still don't have power to my scanner or spark. what should I look for next? I checked for power going into the ECM and it appears to be okay. if i'm checking the correct pins it's hard to tell but i'm pretty sure because they light my test light and all my fuses check to be good. the only thing I can think of is if the coil antenna around the key may not be picking up the key signal, but i'm not sure if this would prevent the ECM to light my scanner. please help. Bill Orr
Nov 1, 2020 at 5:02 PM (Merged)
Avatar
ASEMASTER6371
  • CERTIFIED EXPERT
  • 52,796 POSTS
Good morning,

When you turn the key to the on position, do you have a check engine light on the cluster?

I attached a picture of the data link connector. You should have power all the time at pin 16. The picture I sent you is upside down. The pin in your car is lower row far right side pin.

I also attached the diagram for the voltage to the pin for power. Check the fuse with a test light to be sure there is power at the fuse.

https://www.2carpros.com/articles/how-to-check-a-car-fuse

https://www.2carpros.com/articles/how-to-check-wiring

let me know the results of this when you can.

Roy



Nov 1, 2020 at 5:02 PM (Merged)
Avatar
LUKERP77040
  • MEMBER
  • 15 POSTS
I got a p0300 on my car and it quit starting up. Hope it was the crankshaft or camshaft sensor and still doesn't start. It just doesn't get spark.
Nov 1, 2020 at 5:02 PM (Merged)
Avatar
DOCFIXIT
  • CERTIFIED EXPERT
  • 18,828 POSTS
Hi

So replaced cam and crank sensors? Has fuse #51 been checked? is there power to coils on RED wire? power to injectors Red wire? 9 times out of 10 this means the ECM power relay is not working here is a guide and the relay located in the diagrams below to help you find and test it.

https://www.2carpros.com/articles/how-to-check-an-electrical-relay-and-wiring-control-circuit

Check out the diagrams (Below). Please let us know what you find.
Nov 1, 2020 at 5:02 PM (Merged)
Avatar
LUKERP77040
  • MEMBER
  • 15 POSTS
I have changed the sensors and checked all the fuses particularly the #51 after mention of it from someone else. It reads p0302 #2 misfire, p0300 rdm misfire, p0420 cat low bank #1, p1217, p1574. I cleared them all knowing some of them are old and work has been performed to fix those problems. It reads no codes now and gets no spark when plug is out and grounded in the coil. So I did what you said and got a new relay it started right up, thank you. I love this site
Nov 1, 2020 at 5:02 PM (Merged)
Avatar
DOCFIXIT
  • CERTIFIED EXPERT
  • 18,828 POSTS
Good to hear, please use 2CarPros anytime we are here to help.
Nov 1, 2020 at 5:02 PM (Merged)
Avatar
DELTAFAN
  • MEMBER
  • 1 POST
Does the computer send ground to the distributor for it to produce spark?
Nov 1, 2020 at 5:02 PM (Merged)
Avatar
KHLOW2008
  • CERTIFIED EXPERT
  • 41,814 POSTS
If equipped with distributor, the distributor itself self produces sparks.
Nov 1, 2020 at 5:02 PM (Merged)
Avatar
TOM TWO
  • MEMBER
  • 1 POST

Good Day
WE just removed the engine and had it rebuilt we reinstalled the engine with many new parts ,mounts axles,clutch,spark plugs,etc.we got all back together and went to fire it up and no spark we double checked every thing. It has fuel the timing is right on and still no spark .

Can you help
Thanks
Tom
Nov 1, 2020 at 5:03 PM (Merged)
Avatar
FIXITMR
  • CERTIFIED EXPERT
  • 9,990 POSTS
Try reading this guide, it will help narrow down what the problem is

https://www.2carpros.com/articles/how-to-test-an-ignition-system

Attached below is the wiring diagram for your ignition system
Nov 1, 2020 at 5:03 PM (Merged)
Avatar
TMYES0208
  • MEMBER
  • 1 POST
hey guys...a buddy of mine has been trying to get my future car fixed but ran into a problem with the engine not getting an sparks.

this is what info. he has given me:

his electrical tests/codes: 1320 and 1605

he knows that 1605 is an ignition failure but not sure why...doesnt knowwhat 1320 means.

otherwise everything has checked fine until it reaches the engine.

please help!
Nov 1, 2020 at 5:03 PM (Merged)
Avatar
ZACKMAN
  • CERTIFIED EXPERT
  • 4,202 POSTS
You got it backward.

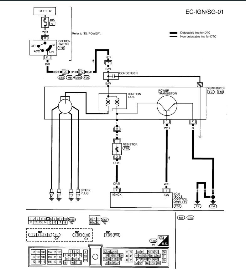
P1320 Ignition Signal
P1605 A/T Diagnostic Communication Line

DTC P1320 - IGNITION SIGNAL
1. Check Ground Circuit
Turn ignition switch to OFF position. Disconnect power transistor harness connector. See Fig.
36 . Using an ohmmeter, check continuity between power transistor harness connector terminal
"h" (Black wire) and ground. See Fig. 37 . If no continuity exists, repair open in Black wire. If
continuity exists, disconnect ignition coil harness connector, check continuity between power
transistor harness connector terminal "i" and ignition coil harness connector terminal "b" (Green
wire). If no continuity exists, repair open in Green wire. If continuity exists, go to next step.
2. Check Power Supply
Turn ignition switch to ON position. Using a voltmeter, measure voltage between ignition coil
harness connector terminal "a" (Black/Red wire) and ground. See Fig. 39 . If battery voltage does
not exist, repair fault in Black/Red wire as required. If battery voltage exists, go to next step.
3. Check Power Transistor Input Signal Circuit
Turn ignition switch to OFF position. Disconnect ECM harness connector. See Fig. 3 . Using an
ohmmeter, check for continuity between ECM harness connector terminal No. 1 and power
transistor harness connector terminal "g" (White wire). See Fig. 4 and Fig. 37 . If no continuity
exists, repair open in White wire as required. If continuity exists, inspect ignition coil and power
transistor. See the SYSTEM/COMPONENT TESTS article. Replace ignition coil and/or power
transistor as required.
4. Check Resistor Input Signal Circuit
Turn engine off. Disconnect ignition coil harness connector. See Fig. 38 . Strip tape covering
resistor/condenser. Disconnect ECM harness connector. See Fig. 3 . Using an ohmmeter, check
continuity between resistor/condenser harness connector terminal "c" and ignition coil harness
connector terminal "b" (Green wire). See Fig. 39 and Fig. 40 . If no continuity exists, repair open
in Green wire. If continuity exists, go to next step.
5. Check continuity between resistor/condenser harness connector terminal "d" and ECM harness
connector terminal No. 2 (Yellow/Red wire). See Fig. 4 and Fig. 40 . If no continuity exists,
repair open in Yellow/Red wire. If continuity exists, go to next step.
6. Check Component
Inspect resistor/condenser. Measure resistance across resistor/condenser terminals. Resistance
should be 2200 ohms. Replace resistor/condenser if necessary and perform FINAL CHECK .

DTC P1605 - AUTOMATIC TRANSMISSION (A/T) CONTROL
1. Check Input Signal Circuit
Turn ignition switch to OFF position. Disconnect ECM and A/T control unit harness connectors.
See Fig. 3 and Fig. 45 . Using an ohmmeter, check continuity between ECM harness connector
terminal No. 7 and A/T control unit harness connector terminal No. 45 (Green/Orange wire). See
Fig. 4 and Fig. 46 . If no continuity exists, repair open in Green/Orange wire as required. If
continuity exists, go to next step.
2. Disconnect and reconnect harness connectors in circuit and perform FINAL CHECK .
Nov 1, 2020 at 5:03 PM (Merged)
Avatar
CHARKEY
  • MEMBER
  • 1 POST
nissan altima ..no spark...no 180 degree signal from distributor. 12v, ground and 1 degree signal are ok
Nov 1, 2020 at 5:03 PM (Merged)
Avatar
KHLOW2008
  • CERTIFIED EXPERT
  • 41,814 POSTS
No signal from the 180 degree test indicates the CMP is faulty.
Nov 1, 2020 at 5:03 PM (Merged)
Avatar
CEMUSKY
  • MEMBER
  • 1 POST
Electrical problem
1994 Nissan Altima 4 cyl Front Wheel Drive Automatic 190k miles
----------------------------------------------------------------
I have a high mileage nissan altima. I have good spark out of the coil, nothing out of the distributor. I just installed a rebuilt distributor this morning and still no spark. I had the power transistor tested at the auto parts store and it is good. I have checked for spark out of all four plug wires and I doubt all wires would go bad at the exact same time.

please advise.
Nov 1, 2020 at 5:03 PM (Merged)
Avatar
BLACKOP555
  • CERTIFIED EXPERT
  • 10,386 POSTS
i would check the rotor and the cap first, if those are good check out the ignition control module and the pick up coil in the distributor.

before messing with the pick up coil, make sure the rotor is turning when the vehicle is cranking.
Nov 1, 2020 at 5:03 PM (Merged)
Avatar
DARRENORTEGO22
  • MEMBER
  • 1 POST
hey guys, I'm going to try and be as descriptive as possible. About 6 months ago a bought a 93 nissian altima for dirt track racing, I am not a car guy but bought it cause I really wanna learn. The current engine that was I'm the car was blown but the guy gave me a second engine that wasn't. I had help and replaced the engine and go the car to start turning over but no spark was coming out . my father in law told me check all fuses spark plug wires etc still nothing. Again I asked my father in law he said I could run a wire directly from the battery to the positive on the coil I did so and got spark but only while I rubbed the wire against the battery terminal . me being the genius I am thought hey maybe I can do the same thing to the negative terminal. The first time I turned the key it did infact get juice no start I hit the key a second time then the engine made sort of a whine down sound and now will no longer start I am lost and need some direction please help
Nov 1, 2020 at 5:04 PM (Merged)
Avatar
KHLOW2008
  • CERTIFIED EXPERT
  • 41,814 POSTS
https://www.2carpros.com/articles/car-cranks-but-wont-start

check above link for more information.
Nov 1, 2020 at 5:04 PM (Merged)