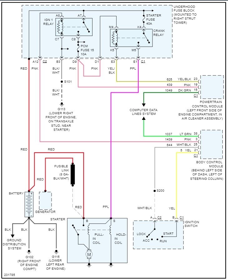
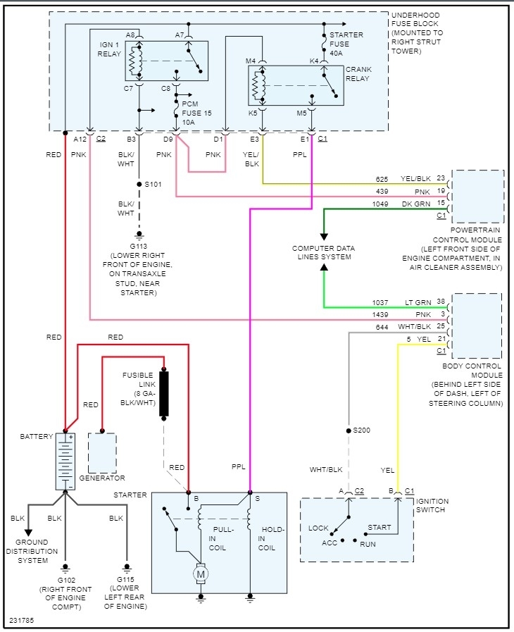
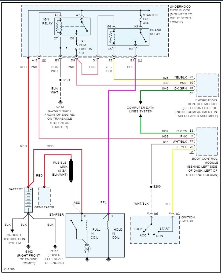
Okay, you say it makes a click sound, which sounds like a bad starter or a poor ground or power feed to it. A corroded battery cable or ground cable may let enough power through to light the lights but not power the starter. I would start there, pull the battery cables at both ends and clean them, then make sure the battery is at full charge with a meter. Then if it still just clicks go to the starter and use a test light at the purple wire that connected to the S terminal on the solenoid. Turn the key, does the test light come on? If yes, the new starter is bad (not uncommon these days) if the light doesn't come on the go to the under-hood fuse box and find the starter relay. Does it click when you turn the key to start? If yes, pull it out and look at the bottom, note where terminals 30 and 87 are. Take a short wire and jump those two terminals in the relay socket. Does the starter turn, if yes, the relay is bad. If no and you have power to the relay and the light didn't light the purple wire likely is faulty. The common failures are the relay and starter.
May 17, 2023 at 7:15 PM