There should be a label on the front of the vehicle in the engine compartment about the exact amount of Freon. 12oz sounds like way too much and 100 PSI for the low side pressure is way too high, should be around 40 PSI. The label should say A/C refrigerant R134A (amount in oz). Okay, you were close, it takes 1.6lbs of R134A Charge and the oil amount is whatever came out had to go back in. So, 1.6lbs is about 25oz. of Freon.
Did you add this when the truck was running?
If there wasn't enough Freon to trip the low pressure switch the compressor won't come on, so if you added oil and you're confident you got it all right, you probably need to run the truck to get the Freon into the rest of the system.
And do you have a full A/C machine for recovery and recharge or are you doing this with a vacuum pump and gauge set? And you have the A/C turned on inside the truck I'm assuming.
I just found under a TSB that in some cases the A/C compressor will not be allowed to come on if there are Trouble Codes stored in the ECM. So, you may want to scan it for any codes as well. I'll check the rest of this for any other conditions that may impede the compressor's operation. Did you replace the Expansion valve or TXV when you replaced the interior A/C components?
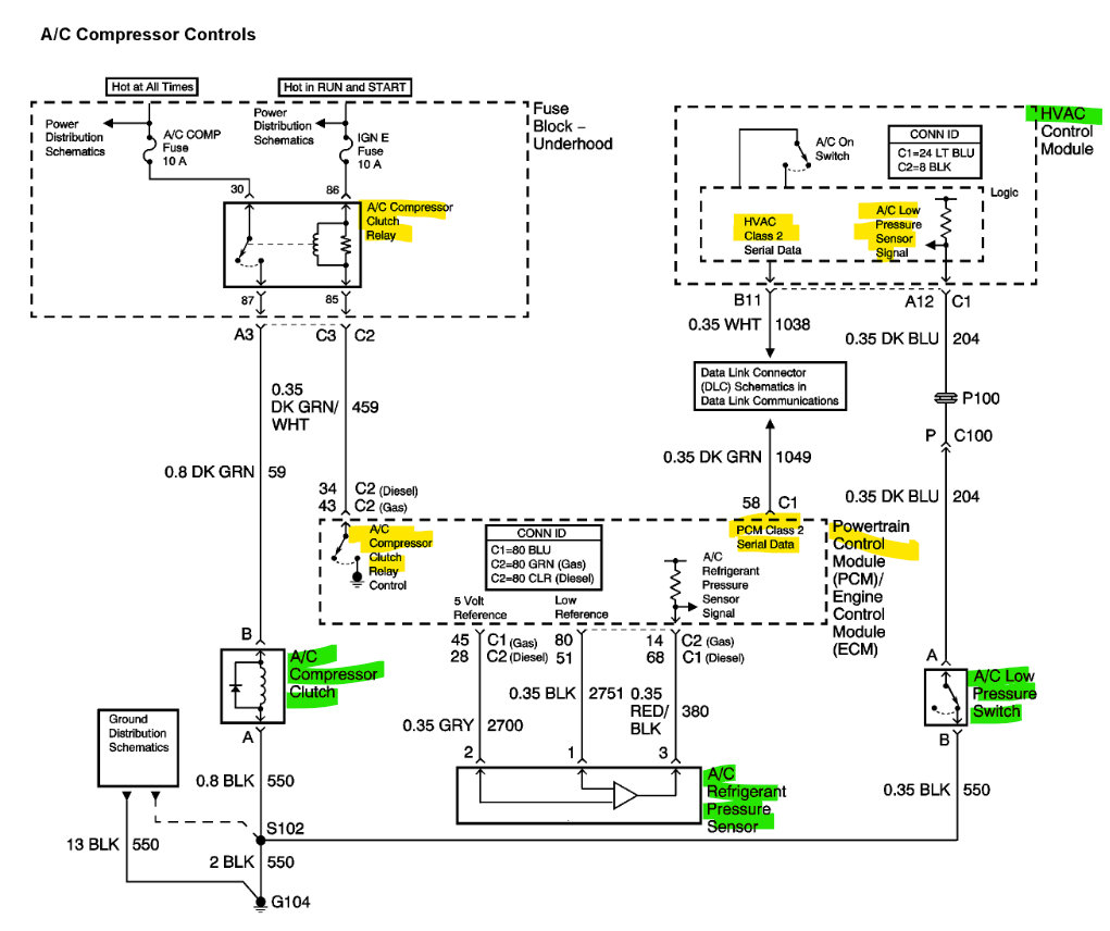
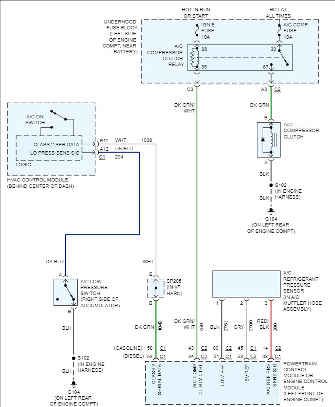
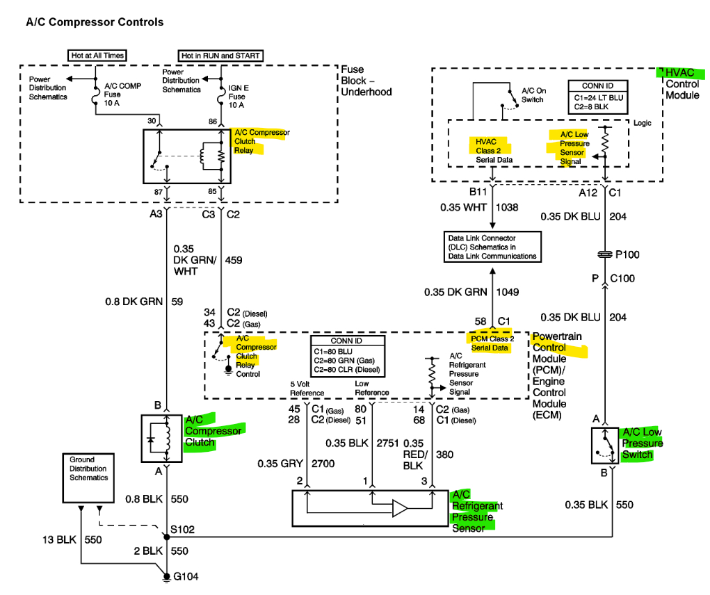
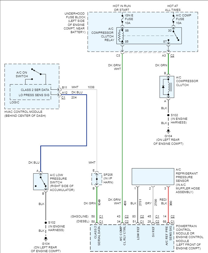
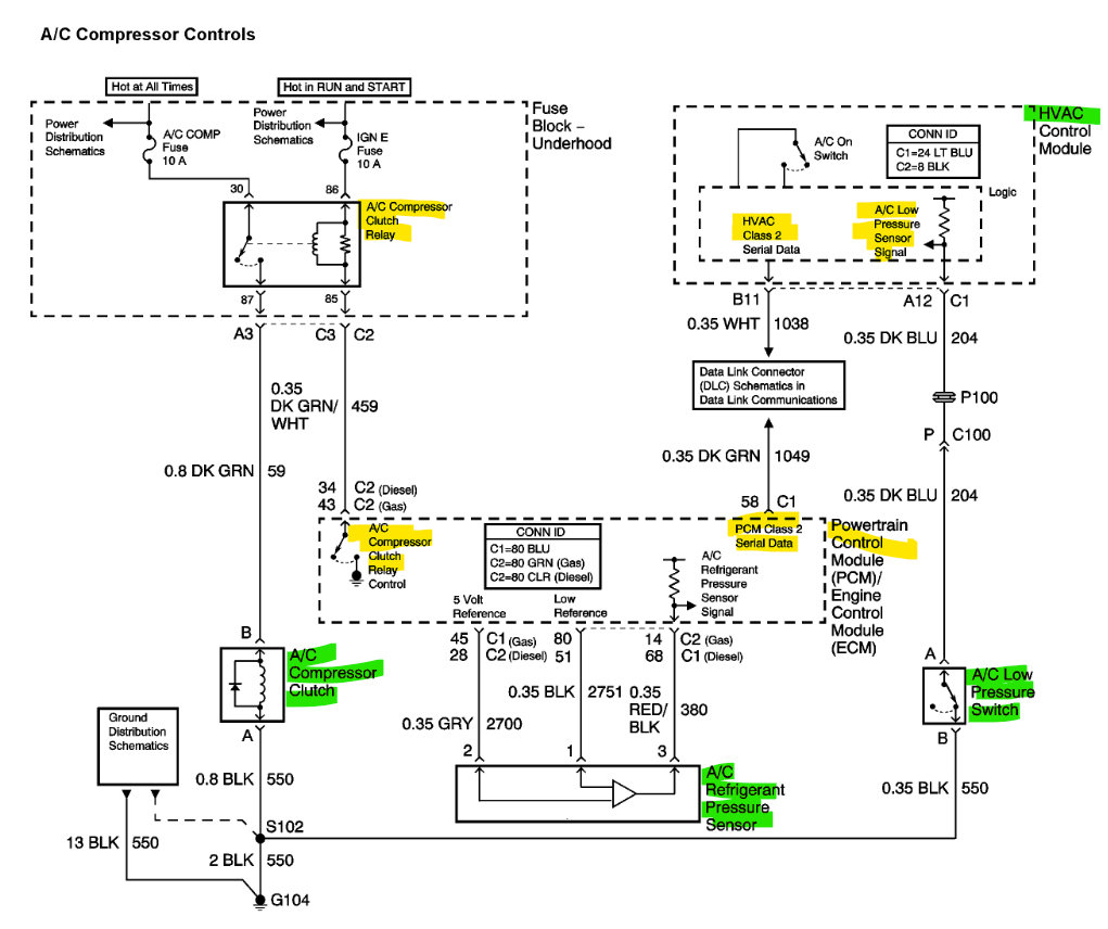
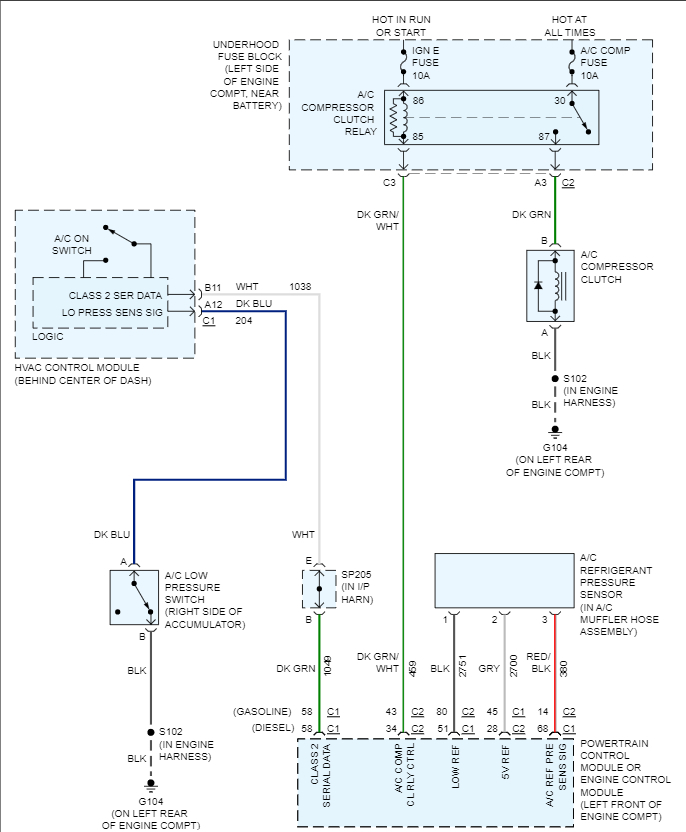
As check the cabin air filter is clear, the engine idle is not too low or unstable, cooling fans operating, overcharged/ undercharged, A/C high pressure switch on compressor looks like a pressure transducer 3 wire- 5volt, Ground and Signal.
And the Low-Pressure switch on the Accumulator just Grounds the circuit threw the switch so the dark blue wire should be Grounded, and the HVAC control module will turn on compressor through GM 2 Serial Data to PCM and PCM then grounds the A/C compressor relay to engage the clutch.
Jun 20, 2022 at 9:29 AM