Intermittently when turn the key nothing happens

1999 CHEVROLET LUMINA
115,000 MILES • 3.1L • V6 • 2WD • AUTOMATIC
Avatar
GARBEAR44017
  • MEMBER
  • 14 POSTS
Only happened twice in last about fifty starts. I turn the key to start the engine and nothing happens. I make sure I have the foot on the brake ( this may not be necessary in my car), I make sure I turn the key all the way (my car requires a moderate amount of torque applied to key for full engagement, and sometimes I think I simply do not apply enough torque to fully turn key for starting). I then tried moving my
automatic transmission to neutral to start from there (does my car start from neutral?). So far, these two times, I have moved the gear selector to different gears, and let the car sit for a minute or two (and I think about where my AAA card is). Fortunately, so far I have then tried to start the car again, and it has started right up. The AutoZone guy said it sounds like the Neutral Safety Switch. Do you think it is the Neutral Safety Switch ? And, which switch do I have? Duralast DR4005 located on steering column, or Duralast DR484 transmission mounted (AutoZone guy was not sure.) When I find the switch under the car, I guess I can check for wiring corrosion first. Should I fix this switch (if that is the problem) or just keep playing "start the car roulette"? I am such an if it is not broke don't fix it guy. I guess I should check for all possible wiring corrosion or bad connections that might be involved first (What are the wiring connection possibilities I should check for this starting problem?) Thanks for your help.
Feb 24, 2019 at 9:01 PM
Advertisement
Avatar
ASEMASTER6371
  • CERTIFIED EXPERT
  • 52,796 POSTS
Good morning,

It could be but needs to be confirmed. It is column mounted.?

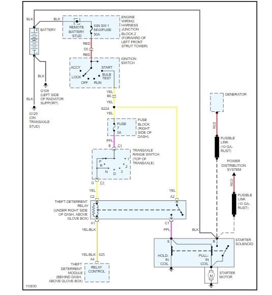
I attached a wiring diagram for you to view and you need to do some voltage checks to verify if the switch is the issue.

Do you have a voltmeter to do some checks?

Roy

Feb 25, 2019 at 2:23 AM
Avatar
GARBEAR44017
  • MEMBER
  • 14 POSTS
I have a voltmeter. Could you give me some tips on how to use this thing? clip to each side of a questionable wire piece? detach from the part and test the part?
Feb 25, 2019 at 5:13 AM
Advertisement
Avatar
ASEMASTER6371
  • CERTIFIED EXPERT
  • 52,796 POSTS
I see you responded but nothing came up. Can you resend your response so we can continue helping?

Roy
Feb 25, 2019 at 2:09 PM
Avatar
GARBEAR44017
  • MEMBER
  • 14 POSTS
I have a voltmeter. Could you give me some tips on how to use this thing? Clip to each side of a questionable wire piece? Detach from the part and test the part?
Feb 25, 2019 at 9:58 PM
Avatar
ASEMASTER6371
  • CERTIFIED EXPERT
  • 52,796 POSTS
I will send you a guide on how to use a meter. when you feel okay to use it let me know and we can do some checks.

https://www.2carpros.com/articles/how-to-use-a-voltmeter

Roy
Feb 26, 2019 at 2:34 PM