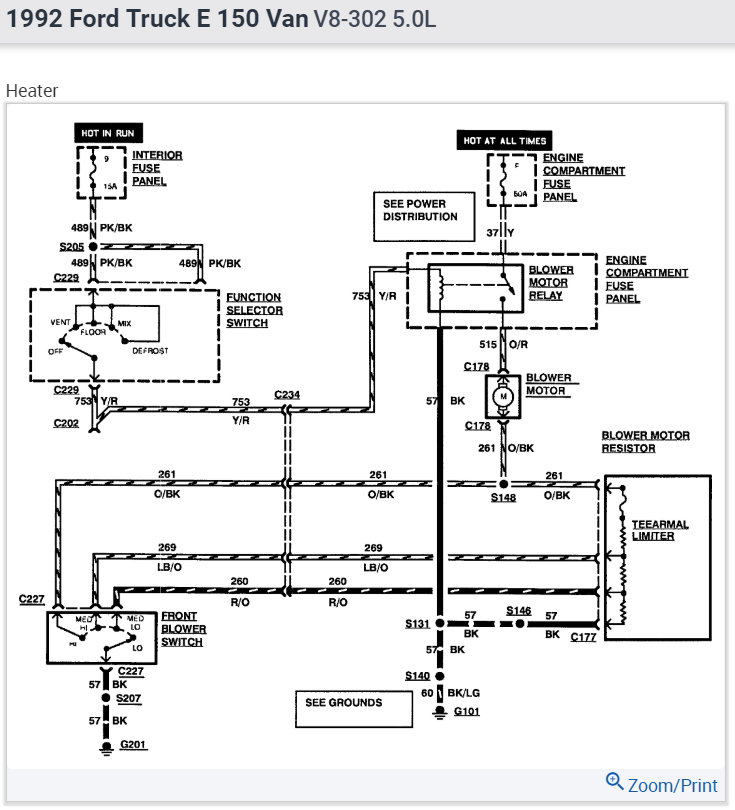
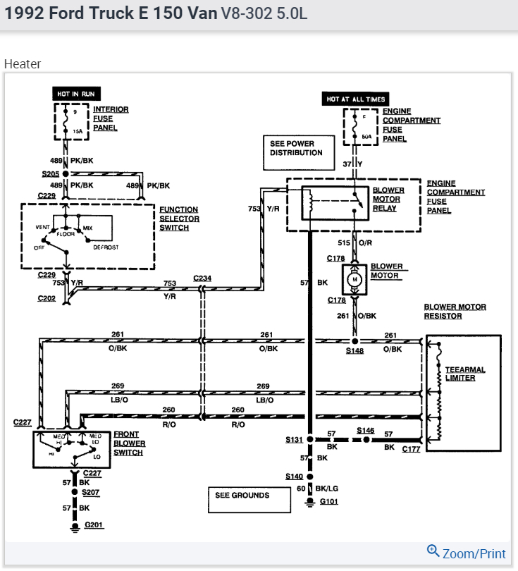
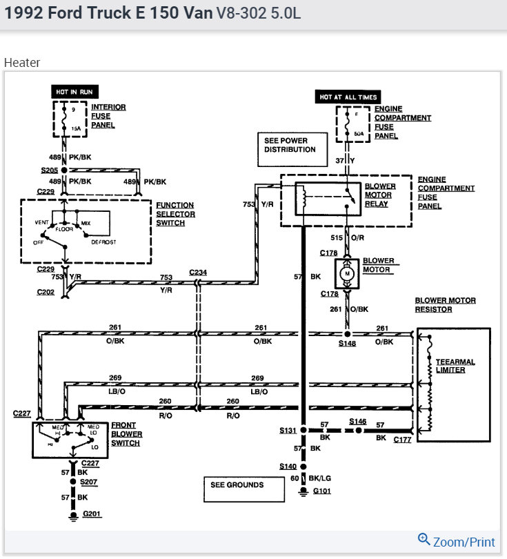
On yours, the 12 volt goes right to the fan motor, and from there to all the resistors, then one of them is grounded by the switch. The common terminal on the switch goes to ground, and that is shown as a black wire.
In my diagram, current starts at a 60 amp fuse which will be under the hood and it will feed other systems. Next, it goes to a blower motor relay, then to the motor. It looks like all of those components are under the hood. From there, there's a lot to describe related to tests and observations, and rather than cover everything, start by listening to the fan motor. With the switch totally out of the circuit, the fan should still be running on the lowest speed with the ignition switch on and the heater mode switch on any setting other than "off". If it does, everything up to that point is working and you should find some voltage on the orange / black wire at the switch. If there's 0 volts on that wire, suspect a corroded connection at the firewall connector. You can verify that by checking for some voltage on that wire at the resistor assembly. The voltage should be the same at both places. For this type of suspected problem, a test light is much more accurate than a digital voltmeter.
You can also check the voltage on both motor wires. The orange / red must have 12 volts. If it doesn't, we have to go to the relay to see if it's turning on.
This guide should help
https://www.2carpros.com/articles/blower-fan-motor-works-on-high-speed-only
and
https://www.2carpros.com/articles/how-to-check-an-electrical-relay-and-wiring-control-circuit
Check out the diagrams (Below). Please run this test and get back to us.
Cheers
Jan 14, 2014 at 9:11 PM