Hello,
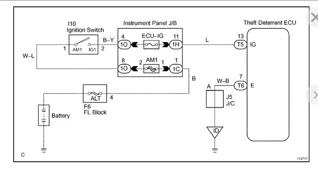
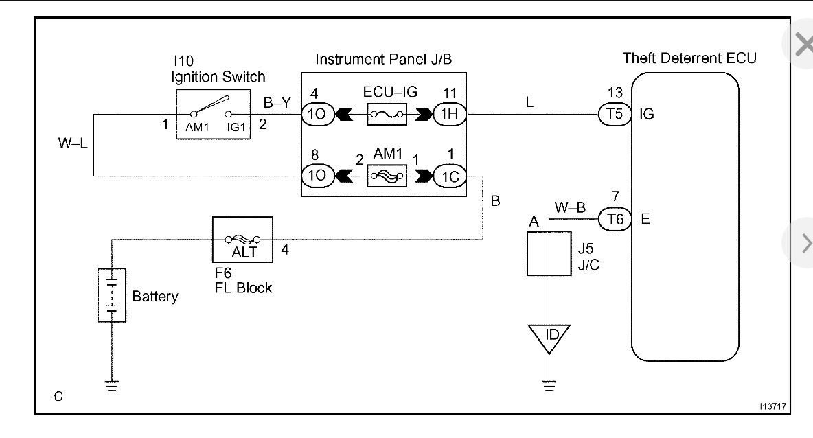
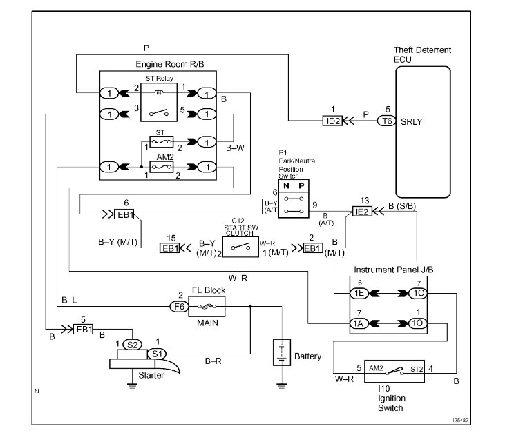
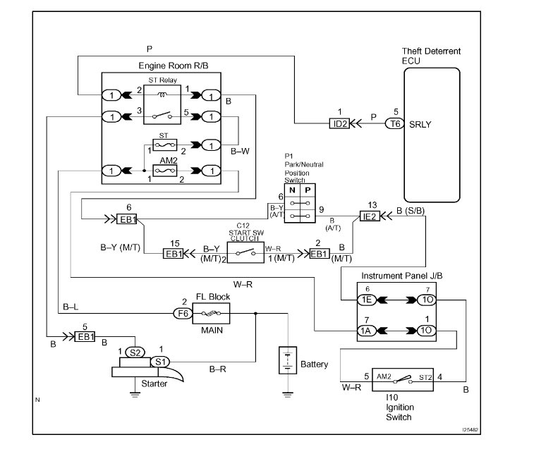
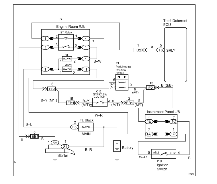
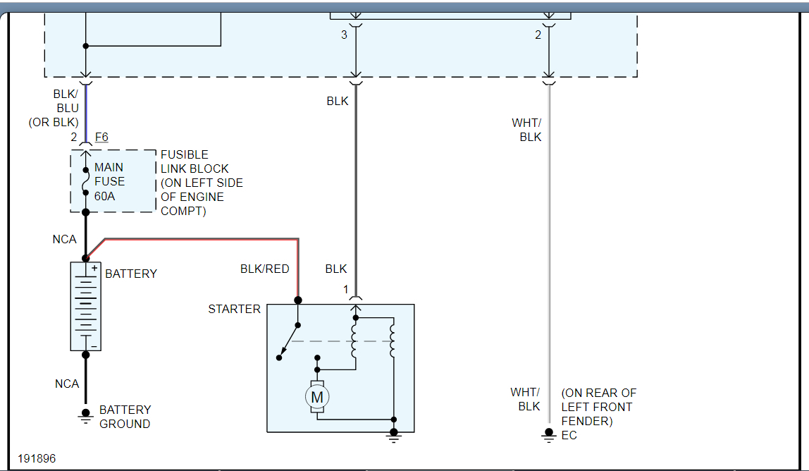
our vehicle's immobilizer can not be bypassed, and even if it could we would not tell you how to do it. This system is intentionally made so that it cannot be bypassed to keep thieves from being able to hot wire and steal your vehicle. Having said this in the diagrams down below I have included the wiring diagrams for both the vehicle theft circuits and the starting circuit for your vehicle, as well as the vehicle manufacturer's diagnostic troubleshooting flowchart for your vehicle's anti theft ignition circuit and starting circuit as well. These guides will require you to use a Digital Multi-meter [DMM] to go through them, so here is a link below explaining how to use one, if needed:
https://www.2carpros.com/articles/how-to-use-a-voltmeter
Please go through these guides and get back to us with what you are able to find out.
Thanks,
Alex
2CarPros
Images (Click to enlarge)
Nov 23, 2019 at 1:46 AM