Battery light turned on?

2010 LINCOLN MKX
212,000 MILES • 3.5L • 6 CYL • 4WD • AUTOMATIC
Avatar
UPTOWN1111
  • MEMBER
  • 3 POSTS
My battery light came on last weekend, so I replaced the Alternator as you would. Same thing, light on again. Replaced the battery, light came on again. I plugged in my Fixd scanner and got 12 codes. 1. battery voltage low, B1318-20 airbag code. 2. Yaw rate sensor fault, C2769-20 ABS code. 3. Steering wheel position signal error, C1281-20 ABS code. 4. Vehicle speed sensor circuit malfunction, C1517-20 ABS code. 5. Yaw rate sensor signal fault, C1279-20 ABS code. 6. Driver door central locking mechanism failure, B211b-20 ABS code. 7. Hydraulic brake pressure sensor circuit failure, C1140-e0 ABS code. 8. The OBD-II system readiness test is not complete, as is the P1000-ff engine code. 9. Airbag warning lamp circuit failure, b1868-60 Airbag code. 10. Occupant classification system fault, b2290-20 airbag code. 11. Lost communication with accessory protocol interface module, u0253-20 airbag code. 12. generator field terminal circuit low, p0625-ff engine code. I am wondering if there is something wrong with the PCM, would I get all these codes or is there something else going on, like a short in the wiring? I have been using the vehicle all week and everything seemed fine except for the battery light coming on. I read another post and when I accelerate above 2000rpm the light will go off. Any help would be great. Thank you.
Dec 24, 2024 at 11:01 AM
Advertisement
Avatar
STEVE W.
  • CERTIFIED EXPERT
  • 15,113 POSTS
Some of those codes may be because of the battery being disconnected. I would clear them and see which ones return. It's possible that you have a problem that is creating a high draw, and the higher rpm is needed to overcome it. For that you would conduct a parasitic draw test. There are a couple ways to test for these depending on the test gear you have.
One is to test each fuse looking for current that shouldn't be there.

https://www.youtube.com/watch?v=lRcj1fQcWwU

Another is to use the older method of using a meter inline to do the test.

https://www.youtube.com/watch?v=6xFo_oHFF48

Both are valid tests and work if you can access the fuse terminals.
Dec 25, 2024 at 8:46 AM
Avatar
UPTOWN1111
  • MEMBER
  • 3 POSTS
Hi Steve. Thank you for your reply. I viewed the 2 videos and decided to follow the second one. I set everything up the way it showed and put the car to sleep. I waited 90 minutes because I was doing something else. When I detached the lead from the negative terminal, my meter read between 30 and 40 millivolts. I left it there for over 30 minutes and nothing changed. Is the extra power draw possible only when I have the car in on or running? Is there a way to test for that? Thank you.
Dec 29, 2024 at 10:38 AM
Advertisement
Avatar
STEVE W.
  • CERTIFIED EXPERT
  • 15,113 POSTS
Okay, it shouldn't be a parasitic draw. Those are a common issue that wipes out batteries. It can also cause a high drain with the engine running, in this case it has to be something else causing the light. Take your meter and connect it to the battery, what voltage do you get? Next turn on the headlights with the engine off and measure again. In the first test 12.4-12.6 is a fully charged battery. I would expect that to drop to around 12 with the lights on. If it's higher good. Now turn off the lights and start the engine, measure the voltage, if the alternator is charging you should see 13-15 volts depending on the state of the battery. Turn on the lights, the voltage should stay at the first level as the alternator adapts to the load. If there is no change with the engine running and the light is on, the alternator isn't charging like it should. To determine where the issue is we will do some voltage drop tests. Engine off turn on the marker lights. Take the meter and touch one probe to the negative battery terminal. Now take the other lead and probe the engine block, then try the other end of the negative battery cable. Note the readings. Now switch to the positive battery post and measure to the large bat post on the alternator and to the battery feed terminal on the fuse box. Note those readings as well. In a perfect world you should have zero volts on all of those, but all connections and wires have some resistance. As such there will always be some voltage. However, you should never see over about .25 volt. Any higher and you want to look at the connections on the cables. I have seen connections that looked perfect that were corroded enough to give a 2-3 volt drop! Let us know what you find. If you want more info the guy in the first video (Charles) has a few videos explaining it more.
Dec 29, 2024 at 11:40 AM
Avatar
UPTOWN1111
  • MEMBER
  • 3 POSTS
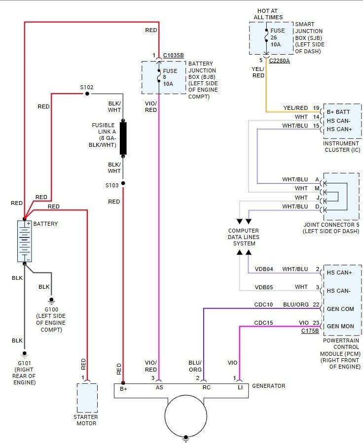
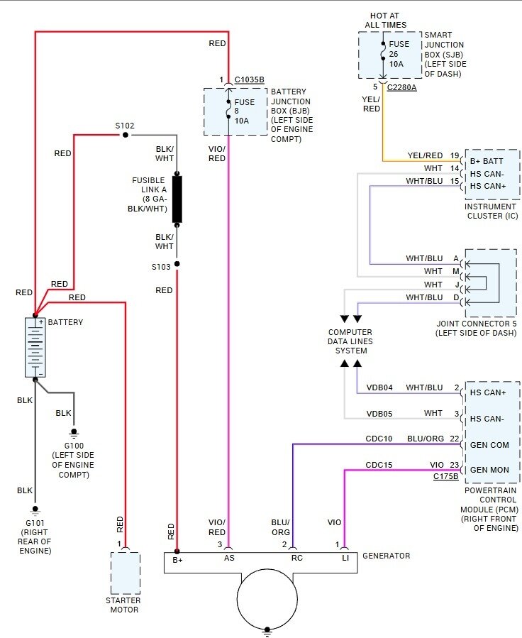
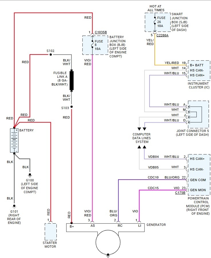
Hi Steve. Thanks for all your help. I tested the battery and it was 12.72 when I turned on the lights it dropped to 12.04. I started the car and there was no change, it stayed at 12.04. I let the car run for a few minutes and stayed at 12.04. I did the drop tests and from negative to block 0.00. positive to alt lead, 0.00. positive to the battery feed terminal on the fuse box, 0.02. I cleaned all the leads from the battery, alt, and battery terminals on the fuse box, no difference. I even did another parasitic test to make sure and nothing, it was the same as before. The new alternator came with a checklist showing everything working before it was packaged. Could it be the PCM not sending a signal to the alt to charge the battery?
Jan 4, 2025 at 6:15 PM
Avatar
STEVE W.
  • CERTIFIED EXPERT
  • 15,113 POSTS
I would take the alternator in just to be sure it still works. These days failing out of the box is unfortunately common. Take your meter and check at the alternator connector for battery voltage on the red lead and the Violet with red lead. Now check between the center pin and ground, you want to see under a volt as it's a ground circuit. If it all looks good at this point, I would have the alternator tested, if it passes then further testing requires a scan tool that can read the live data for the charging circuit to verify it isn't a break in the harness and is the PCM. If you want a very powerful scan tool you could get a copy of FORScan and the wired adapter they recommend. With that you have a tool as powerful as the dealer tools.
Jan 4, 2025 at 7:32 PM