Navigation and radio not working

2010 ACURA MDX
108,000 MILES • 6 CYL • 4WD • AUTOMATIC
Avatar
ORODTORRES13
  • MEMBER
  • 2 POSTS
The tech package my navigation and radio not working. replaced amplifier the old one had a short replaced 30 amp fuse and still not getting a display.
Aug 8, 2019 at 10:06 PM
Advertisement
Avatar
KASEKENNY
  • CERTIFIED EXPERT
  • 18,907 POSTS
Hi,

I attached a test that you will need to run through to figure out what the issue is. This could be the radio unit itself but that is an expensive guess if not sure that is what the issue is.

Please let me know if you have questions.
Aug 9, 2019 at 2:03 PM
Avatar
ORODTORRES13
  • MEMBER
  • 2 POSTS
Radio is working now, but no visual display on my screen.
Aug 9, 2019 at 3:22 PM
Advertisement
Avatar
KASEKENNY
  • CERTIFIED EXPERT
  • 18,907 POSTS
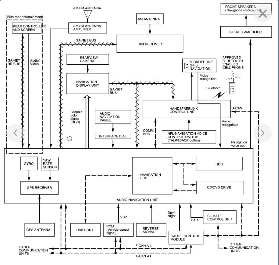
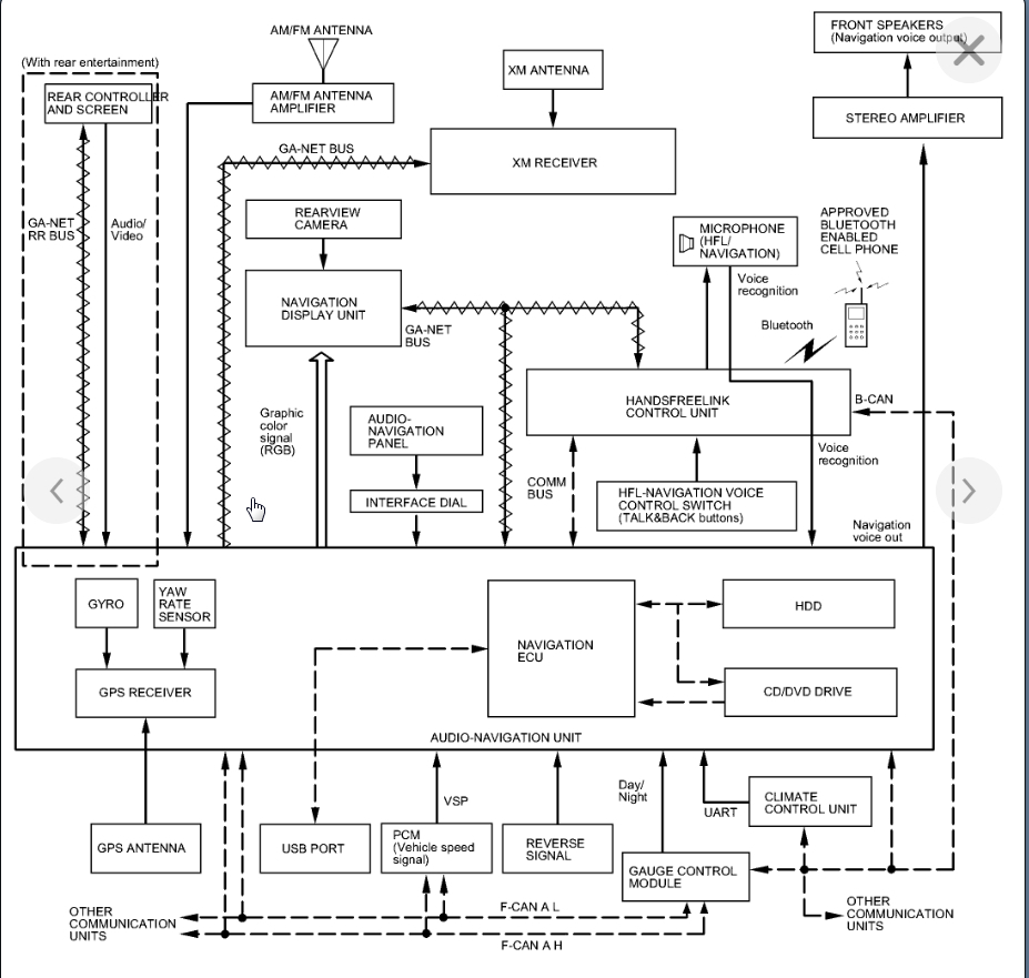
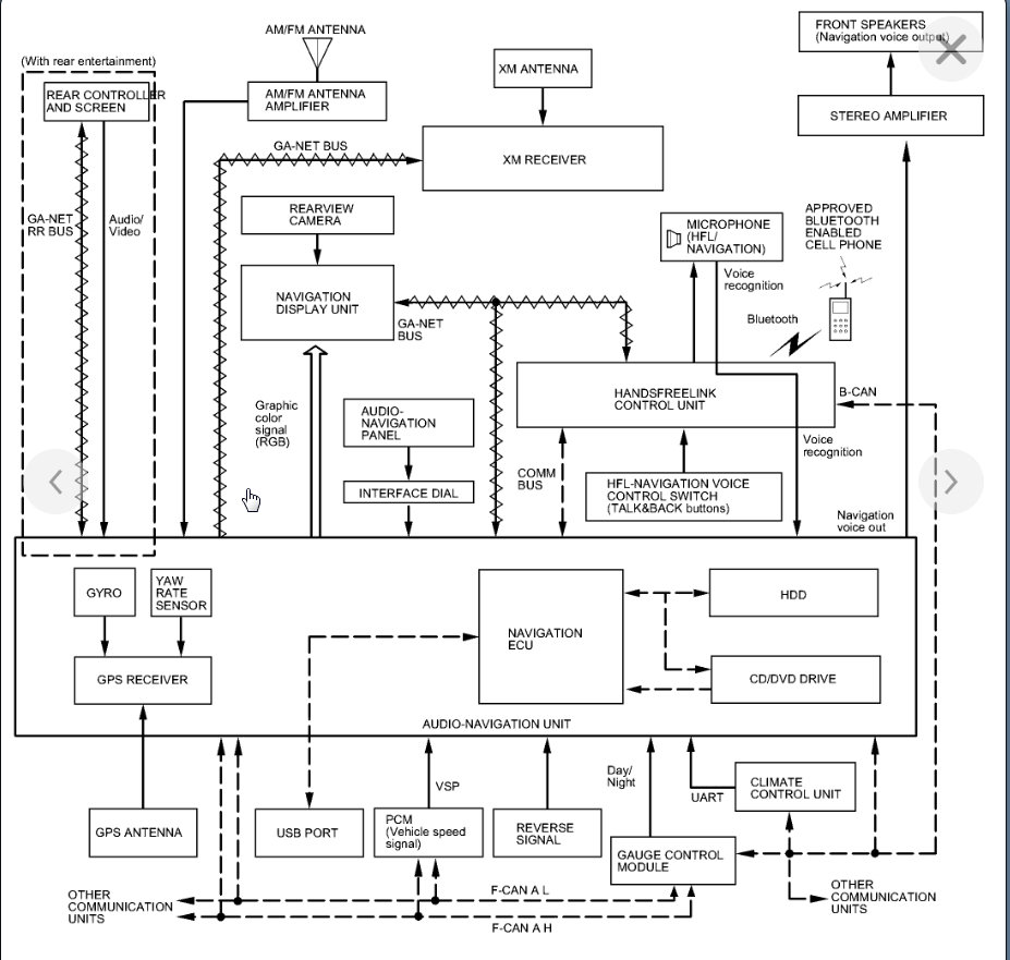
Okay. I suspect this is the Navigation display unit itself however, you will need to see if you have power coming from the audio Navigation unit to the display unit. I attached the wiring diagram but you need to check your B+ which should be about 12 volts. Then check your signal circuits. These are going to vary but I suspect they will be between .5 and 4.5 volts.

I would hate to see you just replace the unit because it may not be getting signal to display anything but if you have a back up camera on this vehicle and that is not displaying either then it is a safer bet that the unit is your issue. Let me know if you need more information. Thanks
Aug 10, 2019 at 2:49 PM