Multiple misfires after plugs and coil pack replacement?

2006 TOYOTA CAMRY
245,000 MILES • 3.0L • 6 CYL • 2WD • AUTOMATIC
Avatar
JOSEPH.FOLWER
  • MEMBER
  • 19 POSTS
Had the po351 originally and replaced it along with 2 through 6 now after new coils and plugs still misfires and bogs down of replacing all of that will not accelerate to 1,000 RPMs and spits and sputters.
Jun 19, 2024 at 7:12 PM
Advertisement
Avatar
JACOBANDNICKOLAS
  • CERTIFIED EXPERT
  • 110,175 POSTS
Hi,

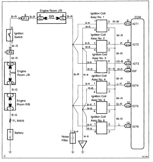
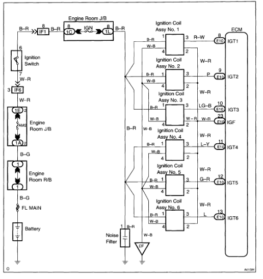
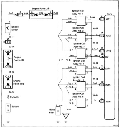
The original code indicates there isn't a feedback signal from the ignitor indicating the coil is working. I'm not sure what may have changed since the work was done. Have you checked to see if there are additional codes stored now?

As far as testing, I attached the diagnostics for the P0351 code below. Note that all cylinders can be checked using the same process. Take a look through them and let me know if you are comfortable performing them.

Take care,

Joe

See pics below.
Jun 19, 2024 at 7:49 PM
Avatar
JOSEPH.FOLWER
  • MEMBER
  • 19 POSTS
Good evening. I believe it may be something other than the coil packs because I replaced the #1 with w new one and it came back with a p0351 again. I hope I can get these codes erased and start fresh. please is there any way I can call you?
Jun 22, 2024 at 5:08 PM
Advertisement
Avatar
JACOBANDNICKOLAS
  • CERTIFIED EXPERT
  • 110,175 POSTS
Hi,

For some reason, the PCM isn't getting a feedback signal that the cylinder is firing. Do me a favor. Switch the number 1 coil (New one) with cylinder 2. See if the code changes cylinders.

As far as calling, I am required to keep all communications here, online. I hope you understand. Also, to delete the code, you need a scan tool. By chance, do you have one?

Let me know what happens. Also, let me know how the vehicle is presently running.

Joe
Jun 23, 2024 at 8:11 PM
Avatar
JOSEPH.FOLWER
  • MEMBER
  • 19 POSTS
i have done that car bogs down when pedal is pressed will spit sputter backfire.
please tell me this is not a harness issue.
Jun 24, 2024 at 8:05 AM
Avatar
JACOBANDNICKOLAS
  • CERTIFIED EXPERT
  • 110,175 POSTS
Hi,

Is it worse when you switch them? Does it produce a new code? As far as the problem, it could be in the wiring or the PCM.

Let me know if the code changes and if the vehicle runs worse when you switch the coils.

Joe
Jun 24, 2024 at 10:18 PM
Avatar
JOSEPH.FOLWER
  • MEMBER
  • 19 POSTS
The codes are as follows, but I have another problem now my battery is dead so I have to charge it.
Jun 26, 2024 at 4:33 PM
Avatar
JACOBANDNICKOLAS
  • CERTIFIED EXPERT
  • 110,175 POSTS
Hi,

Is the battery issue due to trying to start the engine? I ask because a weak battery or low voltage can cause all types if electrical issues.

As far as the codes are concerned, the only active one is the P0351. That will require the diagnostics I attached above. Let me know if you are comfortable performing them. Additionally, let me know about the battery. Once it is recharged, you may want to have it load tested at a parts store. Most will do it free of charge.

Let me know.

joe
Jun 26, 2024 at 9:30 PM
Avatar
JOSEPH.FOLWER
  • MEMBER
  • 19 POSTS
I have bought a new battery charger and will charge up hope it will hold at least 13.6 volts so the ECU can be properly read.
Jun 27, 2024 at 3:34 PM
Avatar
JOSEPH.FOLWER
  • MEMBER
  • 19 POSTS
Attached below is a video of the car running an surging maybe this will help.
Jun 27, 2024 at 4:09 PM
Avatar
JOSEPH.FOLWER
  • MEMBER
  • 19 POSTS
Okay, i have charged the battery and it's up to full cap now. i cleared the codes and the came back PO 351, PO352, PO 353, PO 354, PO355, and PO356.
Jun 27, 2024 at 4:33 PM
Avatar
JACOBANDNICKOLAS
  • CERTIFIED EXPERT
  • 110,175 POSTS
Hi,

The ECM is indicating there is no feedback from any of the coils. It is very unlikely that all coils failed.

Since all six coils have a common IGF wire to the ECM, that is where I would start checking. The wire may be damaged or there could be an issue with a connector. Worst case is the ECM has failed.

Each coil should have a white wire with a red tracer. This wire ties all of the coils together and then goes to the ECM. See if you are able to locate the wire I'm referring to and check it for damage.

Let me know.

Joe

See pic below.
Jun 27, 2024 at 8:28 PM
Avatar
JOSEPH.FOLWER
  • MEMBER
  • 19 POSTS
Okay, where do I get a larger photo of this? It is also I cannot just buy the harness for the coil packs the have to be hard wired in. Fuses are good in both places, so it is very likely I have a voltage drop going to the ECM. Also, I need the colors and the pin set for each coil. Please. However, if this wire puts the all the coils in a series there could be just one failure point or multiple failure points in this wire.

Jun 28, 2024 at 6:58 AM
Avatar
JOSEPH.FOLWER
  • MEMBER
  • 19 POSTS
Ok Where do I get a larger photo of this . It is also I cannot just buy the harness for the coil packs the have to be hard wired in. Fuses are good in both places so it is very likely I have a voltage drop going to the ECM. Also I need the colors and the pin set for each coil. Please. However if this wire puts the all the coils in a series there could be just one failure point or multiple failure points in this wire.

Jun 28, 2024 at 6:58 AM
Avatar
JOSEPH.FOLWER
  • MEMBER
  • 19 POSTS
Also, can you provide the location of each for each coil pack so I can make sure I have in the correct sequence in the harness.
Jun 28, 2024 at 7:00 AM
Avatar
JOSEPH.FOLWER
  • MEMBER
  • 19 POSTS
I need the coil pack wire connection order and color so I can make sure they are in the correct place.
Jun 28, 2024 at 9:57 AM
Avatar
JOSEPH.FOLWER
  • MEMBER
  • 19 POSTS
Can you help me verify which wire goes to which pin? I have seen the white and red wire they may be crossed somehow, I just need the information to best process this repair.
Jun 28, 2024 at 2:15 PM
Avatar
JACOBANDNICKOLAS
  • CERTIFIED EXPERT
  • 110,175 POSTS
Hi,

I'm not sure what you need. the wiring schematic above shows the coils and the wire colors.

If you follow the IGT wire back to the ECM, it shows IGT 1, IGT 2 and up to six. Those are the cylinder numbers. If you look at the pic below, I included the cylinder configuration. That way you will know which cylinder to look at. Additionally, the arrow in the picture points toward the front of the vehicle. Therefore, bank 1 is nearest to the firewall.

Let me know if this helps.

joe

See pic below.

Jun 29, 2024 at 7:32 PM
Avatar
JOSEPH.FOLWER
  • MEMBER
  • 19 POSTS
Well, this is what happened. I got the wires back right and it ran fine for a while however after a while it started hesitating and running rough up to 50 then after that it smooths out but it vibrates a lot like the coil pack issue but no codes, so now what?
Jul 1, 2024 at 5:15 AM
Avatar
JACOBANDNICKOLAS
  • CERTIFIED EXPERT
  • 110,175 POSTS
Hi,

Do you notice any dark smoke from the exhaust or odd smells from the exhaust? If there are no codes, this will get a little more difficult to diagnose.

Let me know if there is anything out of the ordinary that you notice when this happens.

Joe
Jul 1, 2024 at 8:22 PM
Avatar
JOSEPH.FOLWER
  • MEMBER
  • 19 POSTS
No, that not that I can tell. Loss of power through and vibrating through first and second.
Jul 2, 2024 at 5:53 AM
Avatar
JOSEPH.FOLWER
  • MEMBER
  • 19 POSTS
Okay, the codes did come back just do not them yet will update you tomorrow.
Jul 2, 2024 at 12:26 PM
Avatar
JOSEPH.FOLWER
  • MEMBER
  • 19 POSTS
No dark smoke just vibrates as i accelerate from 20 MPH to 60 then levels out.
Jul 2, 2024 at 4:13 PM
Avatar
JACOBANDNICKOLAS
  • CERTIFIED EXPERT
  • 110,175 POSTS
Does the check engine light flash when you feel this? I ask because if there is a misfire, the CEL normally will flash. If it isn't, we may have something different happening.

Let me know.

Joe
Jul 2, 2024 at 7:24 PM
Avatar
JOSEPH.FOLWER
  • MEMBER
  • 19 POSTS
No, it does not, and it vibrates like a washing machine and runs rough even at 60 MPH. I agree it something else but what everything would present codes.
Jul 2, 2024 at 7:35 PM
Avatar
JACOBANDNICKOLAS
  • CERTIFIED EXPERT
  • 110,175 POSTS
Hi,

If you are getting a vibration when you accelerate, it could be related to a faulty CV joint, wheel bearing, and other components related.

Have you had a chance to make sure nothing is loose or damaged with the final drive portion of the vehicle?

Joe
Jul 2, 2024 at 7:55 PM
Avatar
JOSEPH.FOLWER
  • MEMBER
  • 19 POSTS
Good morning,

I did do all those things yesterday I jacked up and I do have cv joint wear but my main thing is I think it might be still be electrical and maybe vacuum issues and do you have hose diagram.
Jul 3, 2024 at 5:42 AM
Avatar
JACOBANDNICKOLAS
  • CERTIFIED EXPERT
  • 110,175 POSTS
Hi,

I checked both of my manuals, and for some reason, there are no vacuum schematic listings. Is there anything under the hood that shows the vacuum system?

Joe
Jul 3, 2024 at 8:29 PM
Avatar
JOSEPH.FOLWER
  • MEMBER
  • 19 POSTS
Yes, it is vague at best. I also have a code for the catalytic converter I was going to change that this weekend.
Jul 5, 2024 at 6:25 AM
Avatar
JACOBANDNICKOLAS
  • CERTIFIED EXPERT
  • 110,175 POSTS
Hi,

Since you are questioning the catalytic converter, take a look through this link first and see i anything mirrors what you are experiencing:

https://www.2carpros.com/articles/bad-catalytic-converter-symptoms

If you feel it does, here is a link that explains how to test it:

https://www.2carpros.com/articles/how-to-test-a-catalytic-converter

Let me know.

Joe
Jul 6, 2024 at 9:24 PM