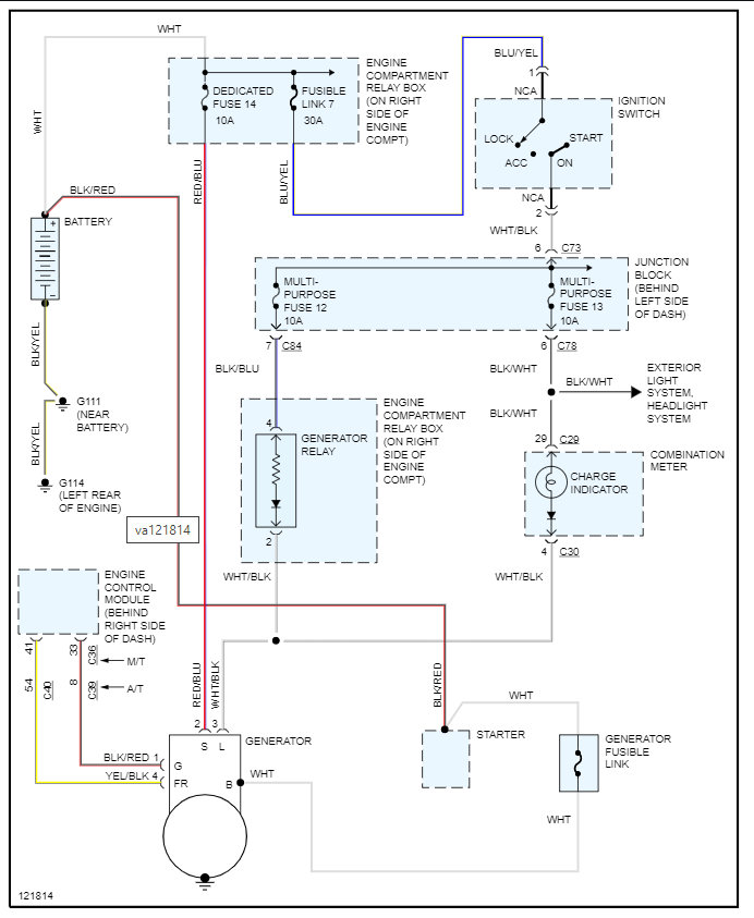
i have a1999 galant that is not charging. when the car is running after jumping when i check the voltage it steadily drops till the car stalls i assume that the charging system is not working what i need to know is the alternator the culprir or is there a external regulator and if there is how to tell which one. thanks for ony help
Aug 13, 2007 at 4:45 AM

