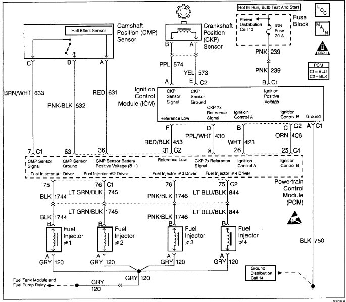
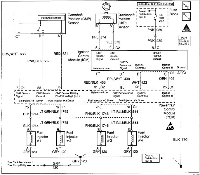
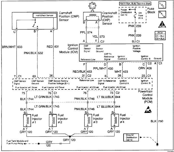
New battery, ECM, plugs, wires, coils, fuel injectors.
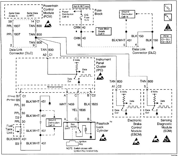
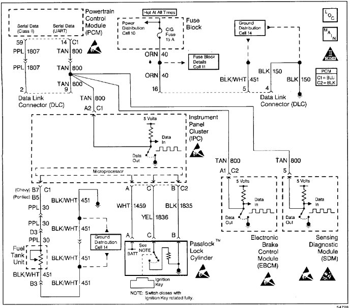
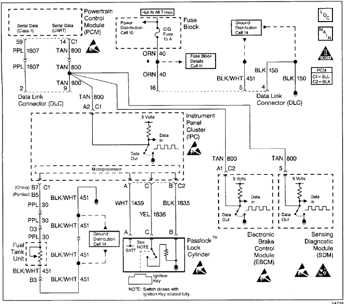
all idiot lights on, no working tachometer, or temperature. fuel gauge works and speedometer. and of course, check engine light is on.
all idiot lights on, no working tachometer, or temperature. fuel gauge works and speedometer. and of course, check engine light is on.
Sep 19, 2019 at 7:43 PM














