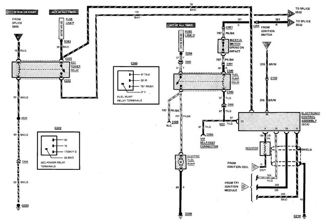
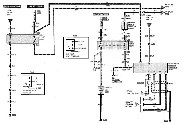
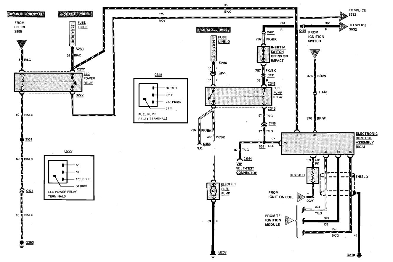
HI...Help please! Can you tell me if there is a fuse for the fuel pump in this car? Fuel Pump was replaced 4 yrs ago.Has been used rarely. I cannot hear the "buzz" in the trunk area when i turn ignition.Car will not start.
Thanks!
Thanks!
Mar 10, 2010 at 8:00 PM

