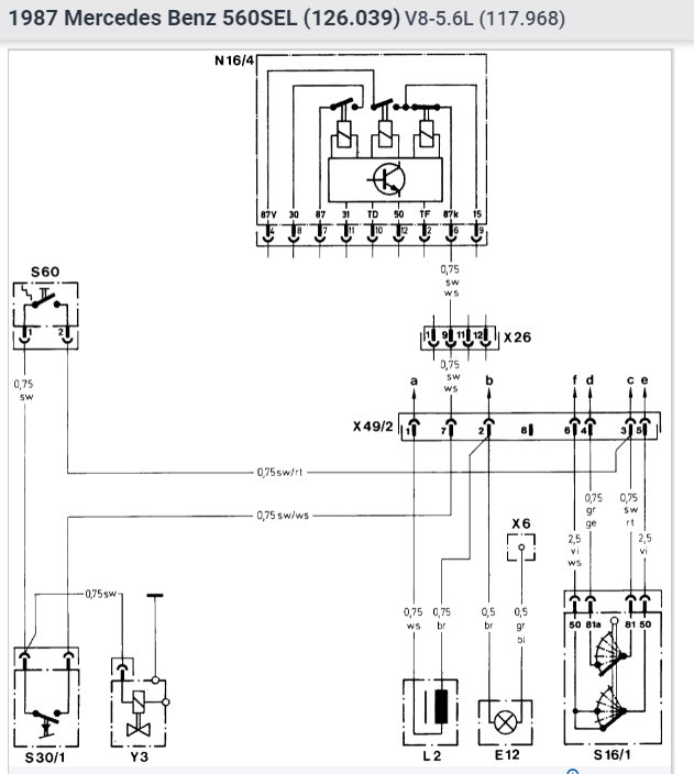
car would not start but it would start when I jiggled the relay while someone started the car. I bought a new one the car still did not start. Any suggestions 'would be appreciated Thank you.
Jul 13, 2009 at 6:19 AM










