Fuel control relay location

1992 MAZDA B2200
Avatar
NICKEL
  • MEMBER
  • 1 POST
Where under the dash is the fuel pump control relay located?
May 29, 2008 at 8:54 PM
Advertisement
Avatar
MHPAUTOS
  • CERTIFIED EXPERT
  • 31,937 POSTS
Hi there,

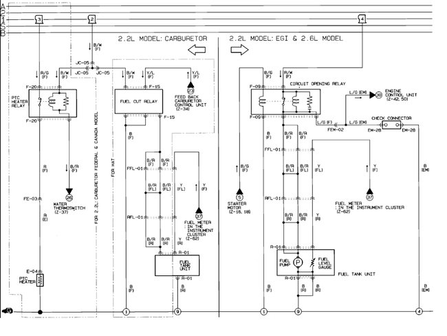
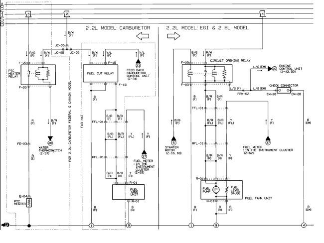
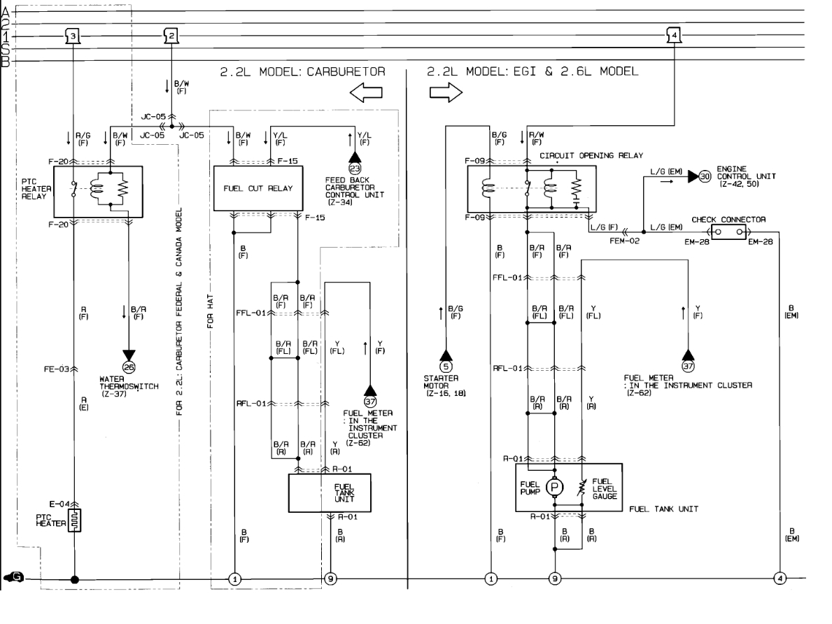
The fuel pump relay is called a circuit open relay.

Circuit Opening Relay (PFI) Behind left kick panel.

Here is a guide to help test it:

https://www.2carpros.com/articles/how-to-check-an-electrical-relay-and-wiring-control-circuit

Check out the diagrams (below). Please let us know if you need anything else to get the problem fixed.

Cheers
May 30, 2008 at 5:00 AM
Avatar
RANDYTELSTAR
  • MEMBER
  • 1 POST
I have a fuel pump in the tank but it is only getting 3.5 volts. We looked behind driver kick panel for a relay however we cannot locate it. is there another place for an electrical problem? The fuel pump is new. If we hook it directly to the battery it works fine, but not with the existing wiring. Help
Sep 20, 2018 at 5:37 PM (Merged)
Advertisement
Avatar
RASMATAZ
  • CERTIFIED EXPERT
  • 75,992 POSTS
Inspect and test the circuit opening relay it powers the fuel pump thru the black and red wire. Here is the location of the relay and the fuel pump wiring diagrams with a guide on how to check the relay:

https://www.2carpros.com/articles/how-to-check-an-electrical-relay-and-wiring-control-circuit

Check out the diagrams (below). Please let us know what happens.

Cheers
Sep 20, 2018 at 5:37 PM (Merged)